Curiosii for ever!: Car repair manuals for everyone.

Without Honda Security Installed

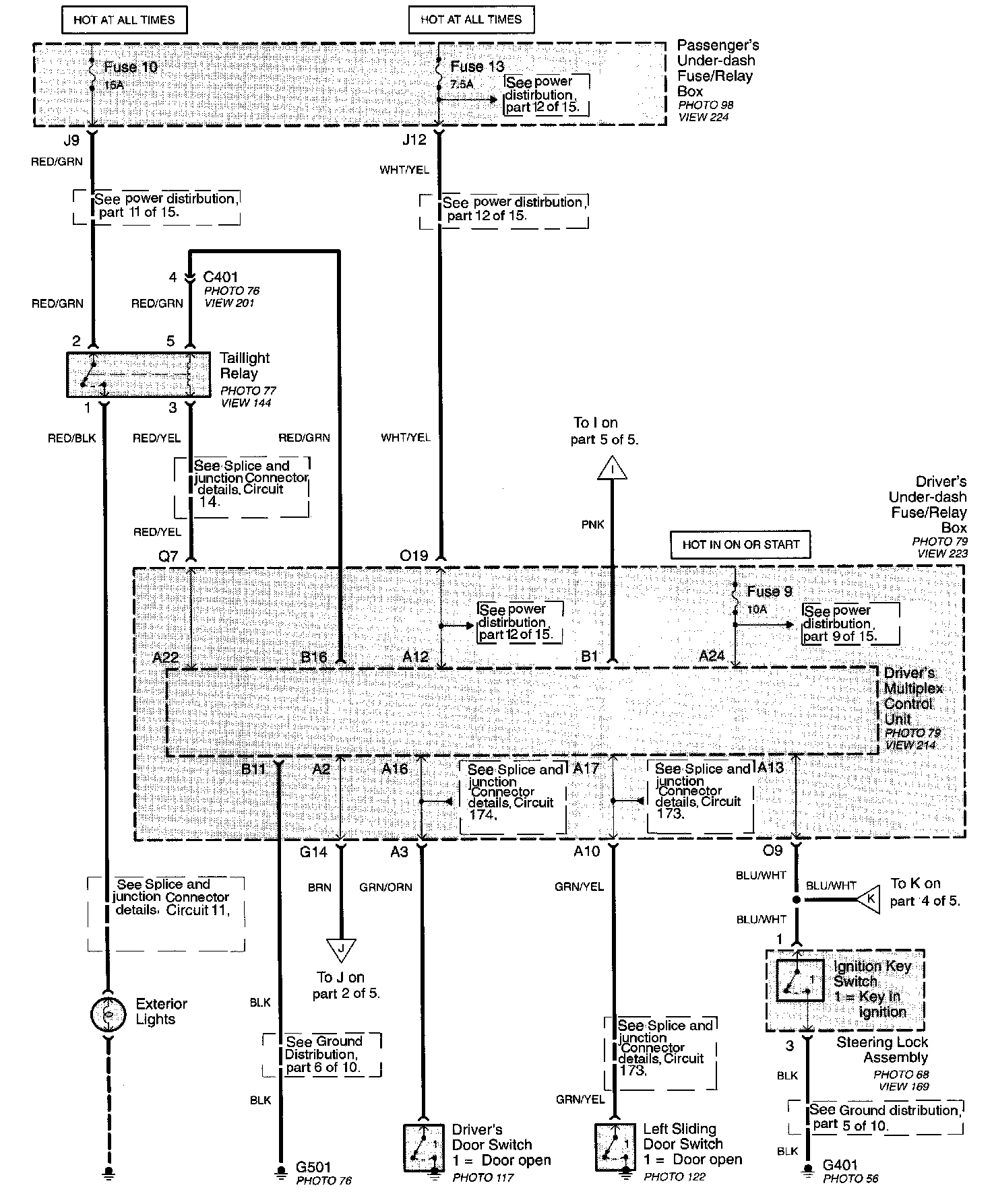
Part 1 Of 5:




Driver's Door Switch
Driver's Under-dash Fuse/Relay Box
- Driver's Multiplex Control Unit
Exterior Lights
Left Sliding Door Switch
Passenger's Under-dash Fuse/Relay Box
Steering Lock Assembly
- Ignition Key Switch
Taillight Relay

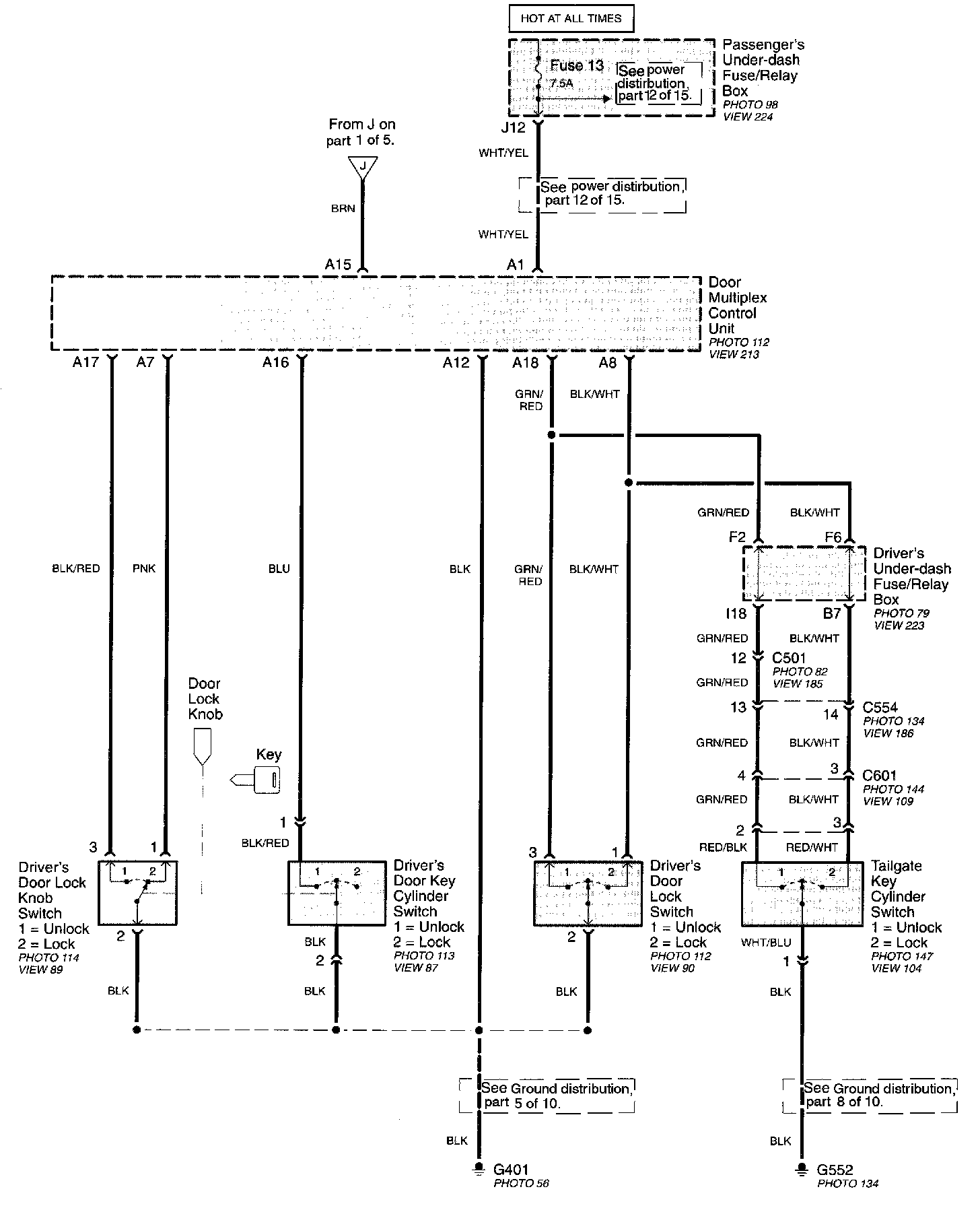
Part 2 Of 5:




Door Multiplex Control Unit
Driver's Under-dash Fuse/Relay Box
Driver's Door Lock Knob Switch
Driver's Door Key Cylinder Switch
Driver's Door Lock Switch
Passenger's Under-dash Fuse/Relay Box
Taillight Key Cylinder Switch

Part 3 Of 5:




Driver's Door Lock Actuator
Driver's Under-dash Fuse/Relay Box
Fuel Fill Door Relay
Fuel Fill Door Switch
Front Passenger's Door Lock Actuator
Left Junction Switch
Left Junction Switch Connector
Left Sliding Door Lock Knob Switch/Actuator
Passenger's Under-dash Fuse/Relay Box
- Passenger's Multiplex Control Unit
Right Junction Switch
Right Junction Switch Connector
Right Sliding Door Lock Actuator
Sliding Door Lock Control Unit
Taillight Lock Actuator

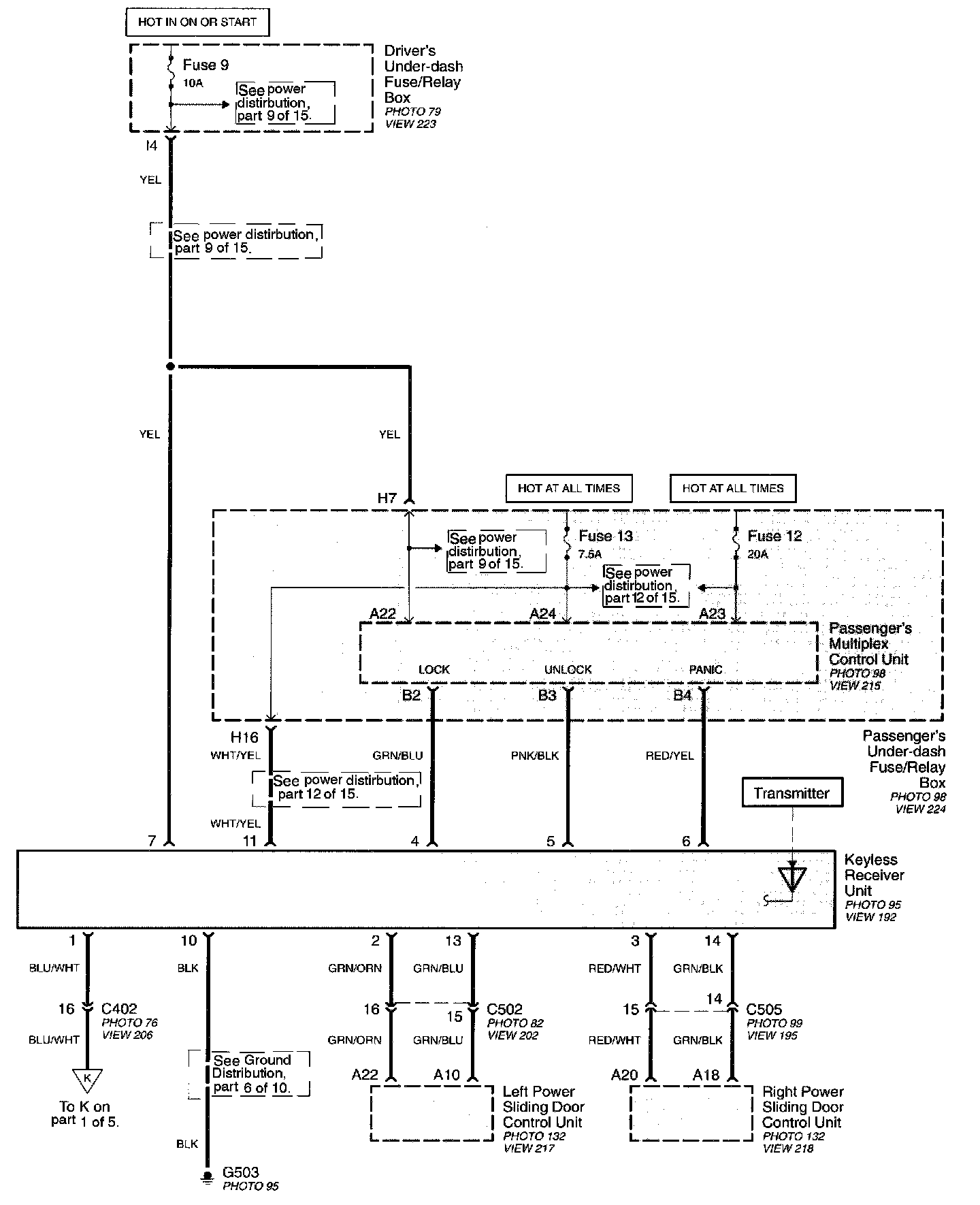
Part 4 Of 5:




Driver's Under-dash Fuse/Relay Box
Keyless Receiver Unit
Left Power Sliding Door Control Unit
Passenger's Under-dash Fuse/Relay Box
- Passenger's Multiplex Control Unit
Right Power Sliding Door Control Unit

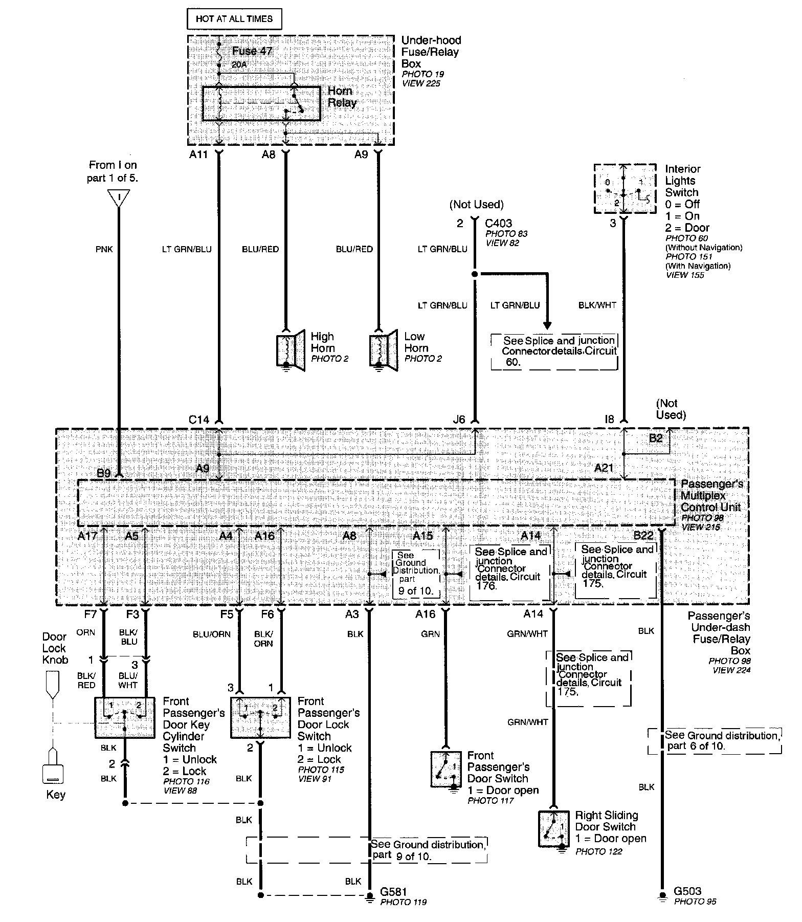
Part 5 Of 5:




Front Passenger's Door Lock Switch
Front Passenger's Door Switch
Front Passenger's Door Lock Switch
Front Passenger's Door Key Cylinder Switch
Interior Lights Switch
Passenger's Under-dash Fuse/Relay Box
- Passenger's Multiplex Control Unit
Right Sliding Door Switch
Under-Hood Fuse/Relay Box
- Horn Relay