Curiosii for ever!: Car repair manuals for everyone.

Electronic/Powertrain Control Module (ECM/PCM)

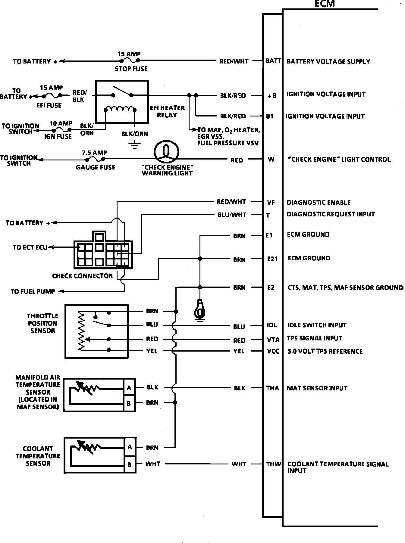
ECM Wiring Diagram:







BATT = BATTERY VOLTAGE SUPPLY
B+ = IGNITION VOLTAGE INPUT
B1 = IGNITION VOLTAGE INPUT
W = CHECK ENGINE LIGHT CONTROL
VF = DIAGNOSTIC ENABLE
T = DIAGNOSTIC REQUEST INPUT
E1 = ECM GROUND
E21 = ECM GROUND
E2 = CTS, MAT, TPS, AND MAF SENSOR GROUND
IDL = IDLE SWITCH INPUT
VTA = TPS SIGNAL INPUT
VCC = 5.0 VOLT TPS REFERENCE
THA = MAT SENSOR INPUT
THW = COOLANT TEMPERATURE SIGNAL INPUT



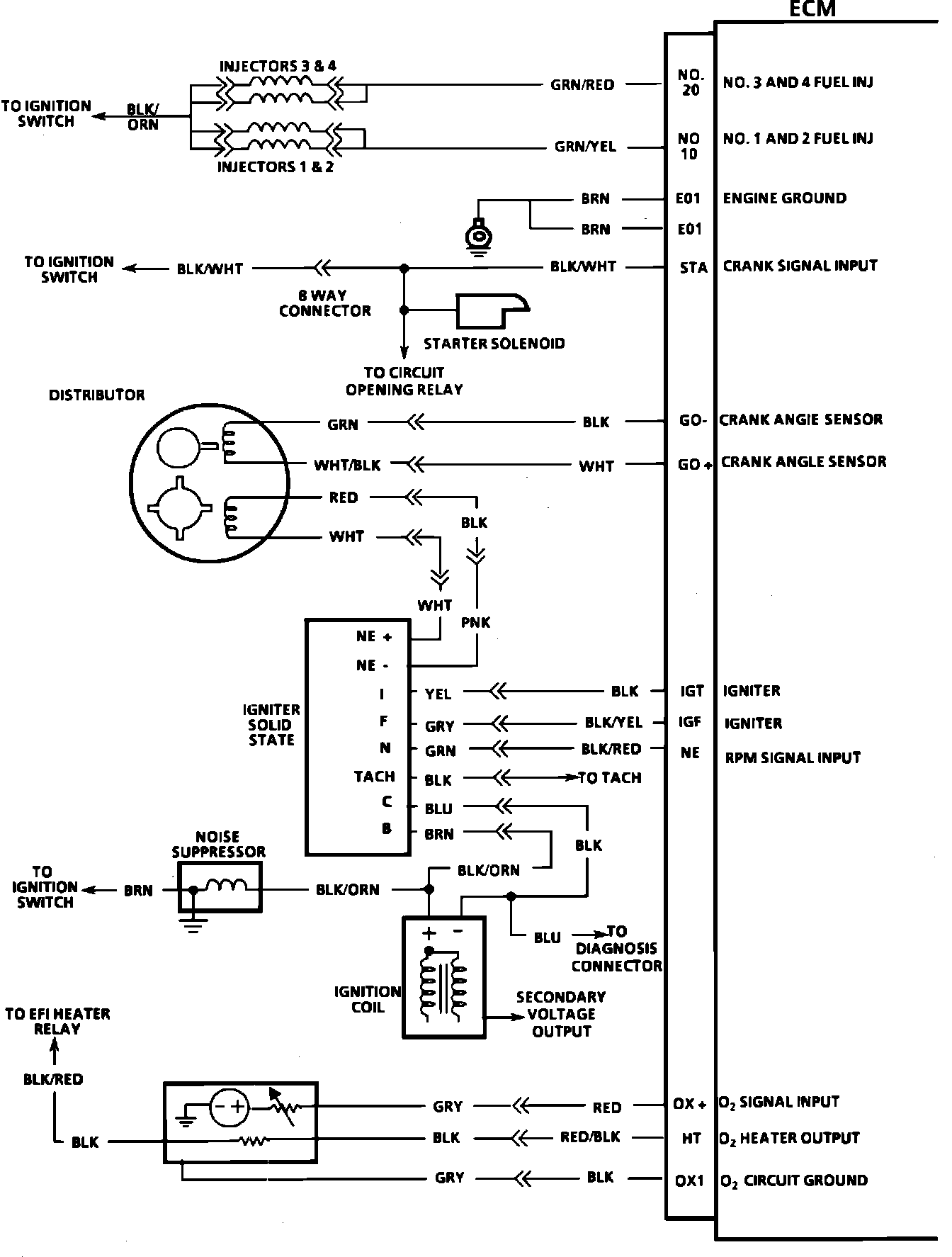
ECM Wiring Diagram:







28 = NUMBER 3 AND 4 FUEL INJECTOR
10 = NUMBER 1 AND 2 FUEL INJECTOR
E01 = ENGINE GROUND
E02 = ENGINE GROUND
STA = CRANK SIGNAL INPUT
GO- = CRANK ANGLE SENSOR
GO+ = CRANK ANGLE SENSOR
IGT = IGNITER
IGF = IGNITER
NE = RPM SIGNAL INPUT
OX+ = 02 SIGNAL INPUT
HT = O2 HEATER OUTPUT
OX1 = O2 CIRCUIT GROUND



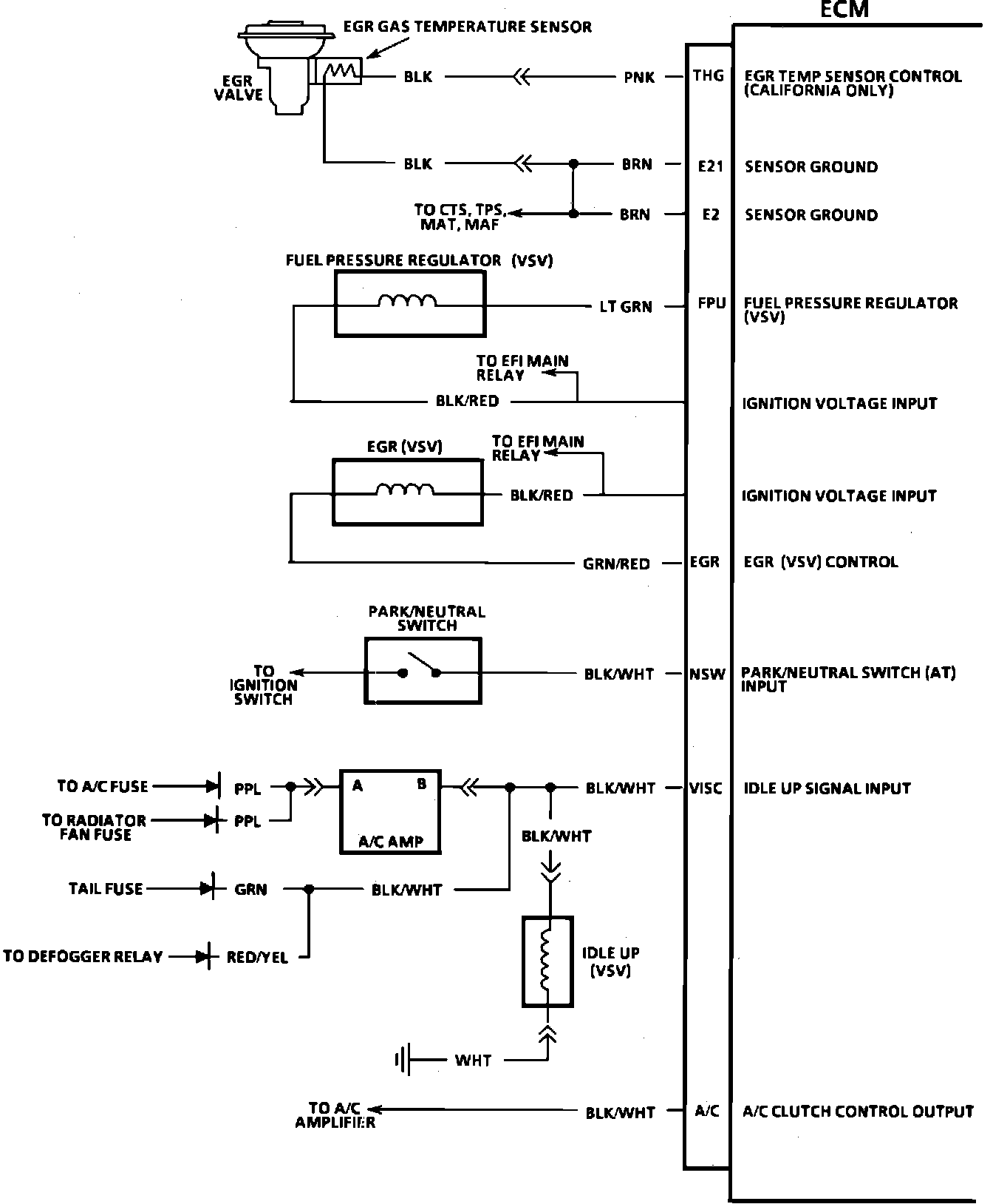
ECM Wiring Diagram:







THG = EGR TEMP SENSOR CONTROL
E21 = SENSOR GROUND
E2 = SENSOR GROUND
FPU = FUEL PRESSURE REGULATOR (VSV)
EGR = EGR (VSV) CONTROL
NSW = PARK/NEUTRAL SWITCH (AT) INPUT
VISC = IDLE UP SIGNAL INPUT
A/C = A/C CLUTCH CONTROL OUTPUT



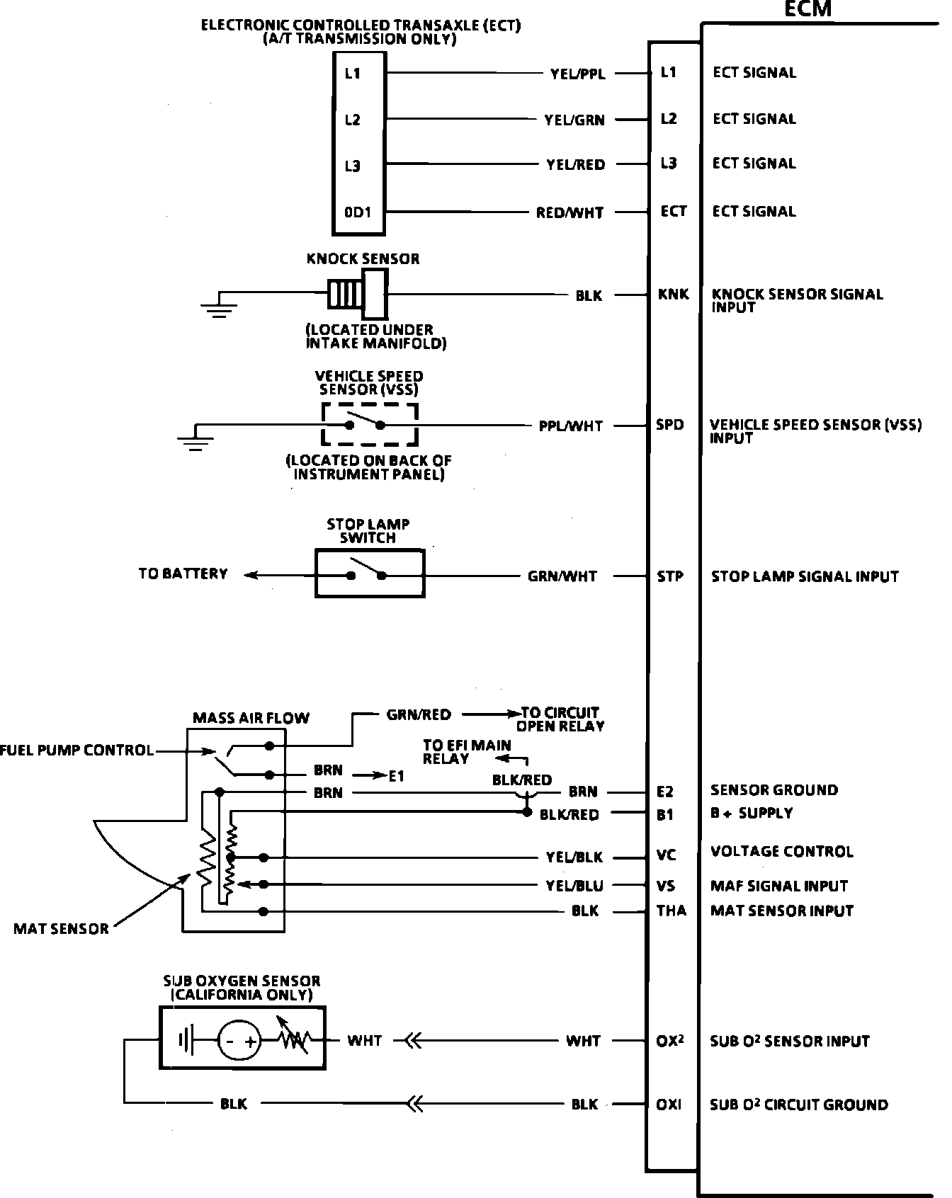
ECM Wiring Diagram:







L1 = ECT SIGNAL
L2 = ECT SIGNAL
L3 = ECT SIGNAL
ECT = ECT SIGNAL
KNK = KNOCK SENSOR SIGNAL INPUT
SPD = VSS INPUT
STP = STOP LAMP SIGNAL INPUT
E2 = SENSOR GROUND
B1 = B+ SUPPLY
VC = VOLTAGE CONTROL
VS = MAF SIGNAL INPUT
THA = MAT SENSOR INPUT
OX2 = SUB O2 SENSOR INPUT
OX1 = SUB 02 CIRCUIT GROUND