Curiosii for ever!
: Car repair manuals for everyone.
Home
>>
Geo Truck
>>
1993
>>
Tracker 4x2 L4-1590cc 1.6L
>>
Repair and Diagnosis
>>
Powertrain Management
>>
Diagrams
>>
Electrical Diagrams
>>
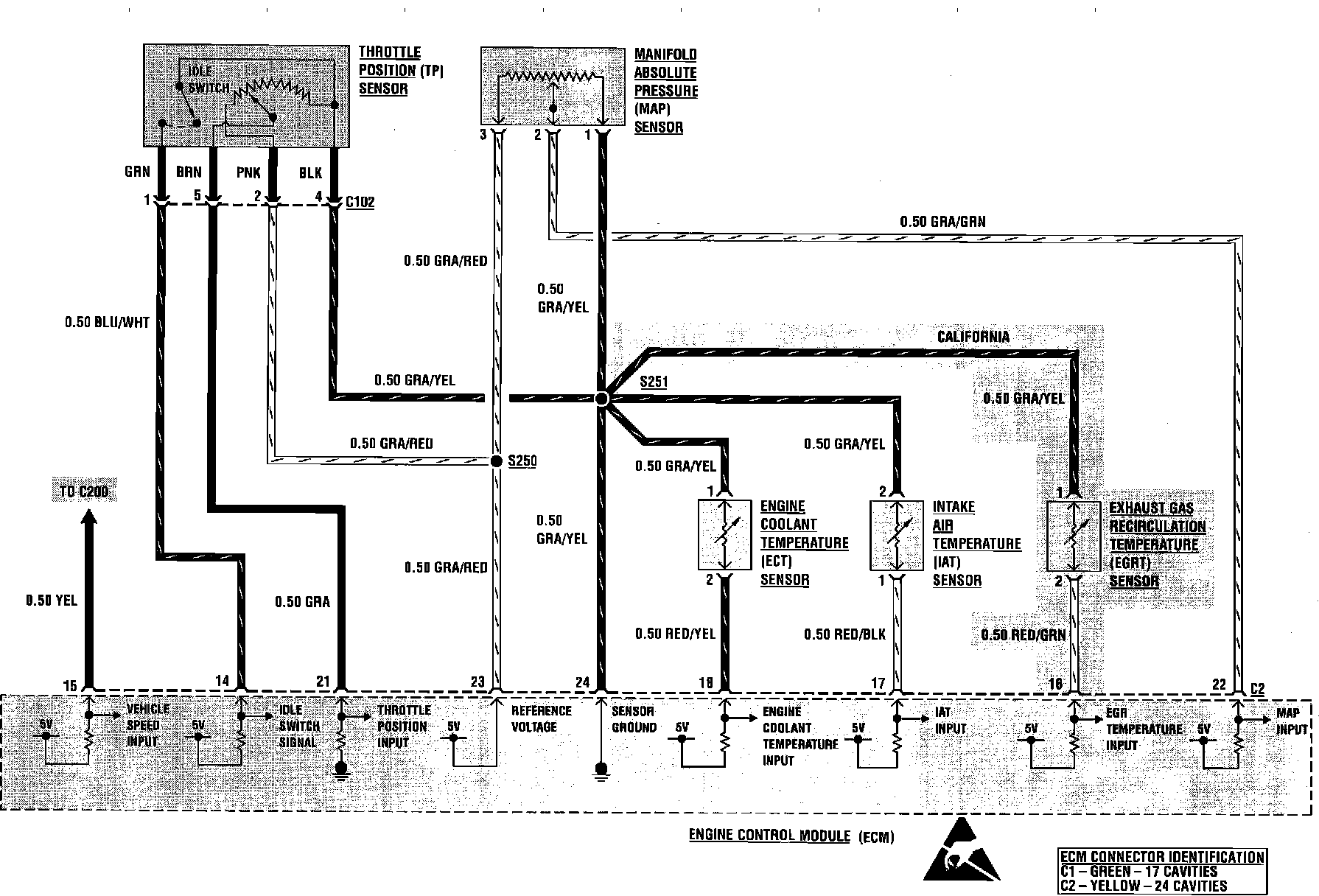
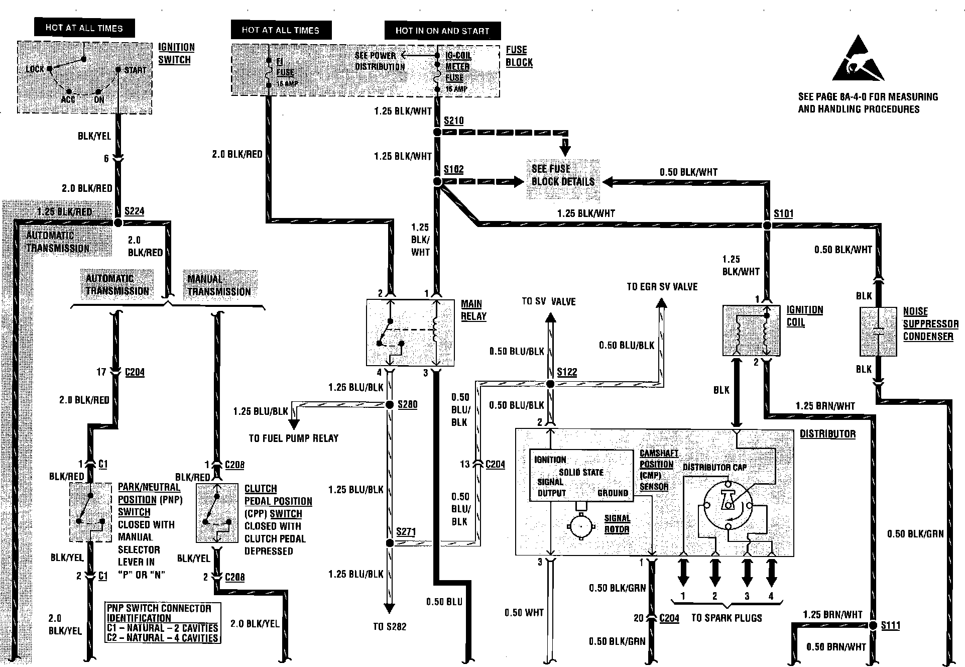
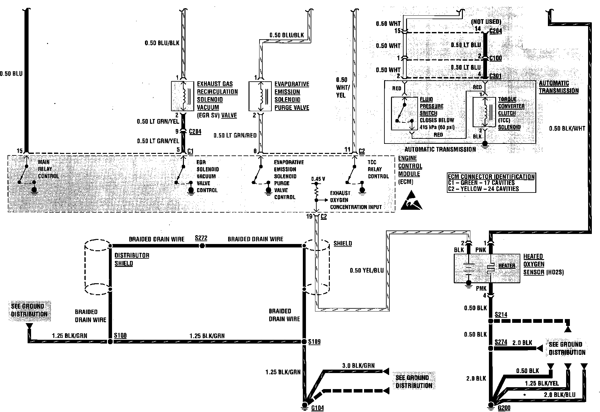
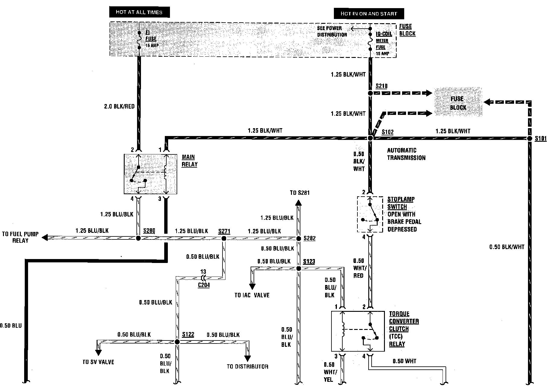
Electronic/Powertrain Control Module (ECM/PCM)
Electronic/Powertrain Control Module (ECM/PCM)
Engine Controls:
Engine Controls:
Engine Controls:
Engine Controls:
Engine Controls:
Engine Controls:
Engine Controls:
Engine Controls:
Engine Controls: