Curiosii for ever!: Car repair manuals for everyone.

With Automatic Transmission

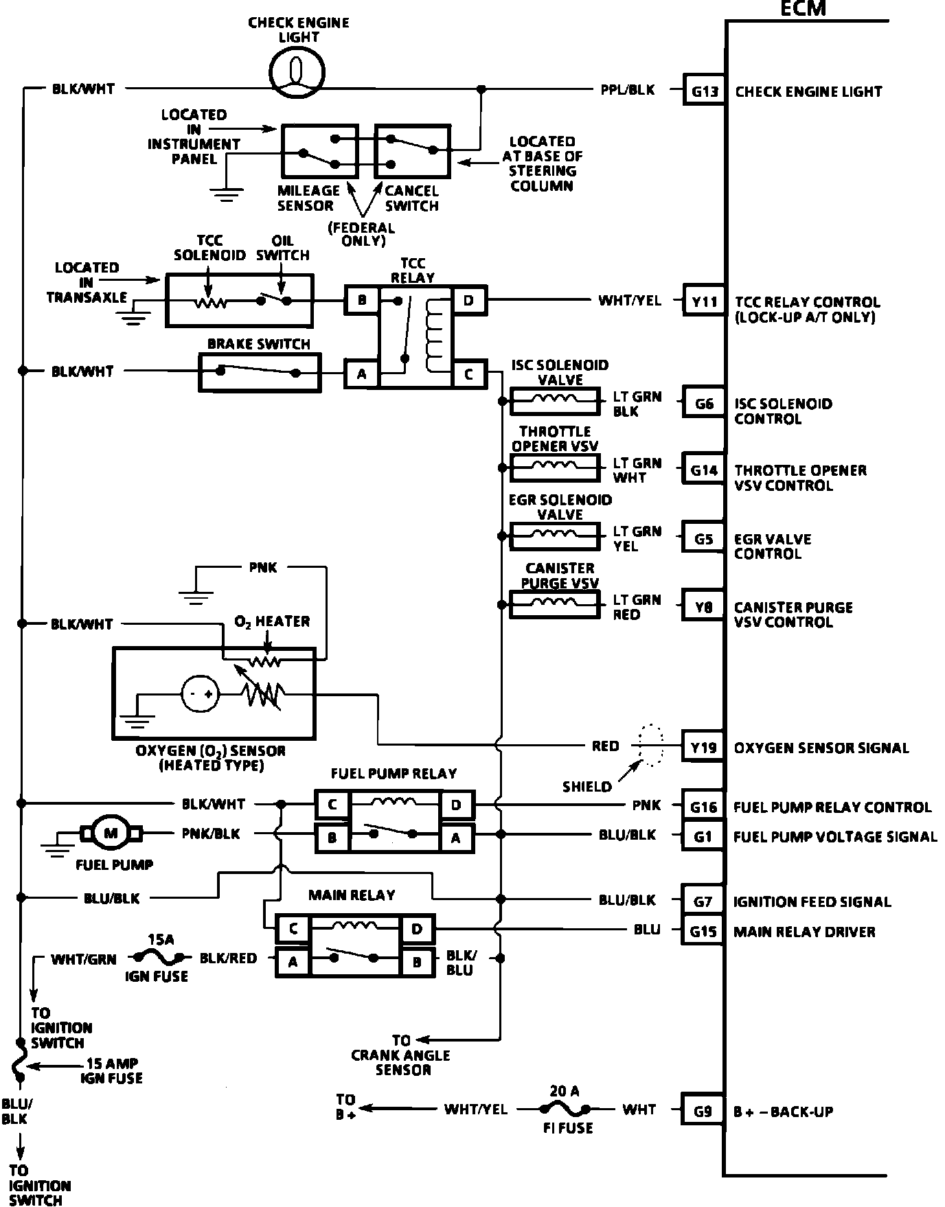
Electronic Control Module (ECM):







G13 = CHECK ENGINE LIGHT
Y11 = TCC RELAY CONTROL
G6 = ISC SOLENOID CONTROL
G14 = THROTTLE OPENER VSV CONTROL
G5 = EGR VALVE CONTROL
Y8 = CANISTER PURGE VSV CONTROL
Y19 = OXYGEN SENSOR SIGNAL
G16 = FUEL PUMP RELAY CONTROL
G1 = FUEL PUMP VOLTAGE SIGNAL
G7 = IGNITION FEED SIGNAL
G15 = MAIN RELAY DRIVER
G9 = B+ -BACK-UP



Electronic Control Module (ECM):







Y2 = A/C SIGNAL INPUT
G11 = P/N SIGNAL (A/T) CLUTCH SWITCH SIGNAL (M/T)
G12 = STARTER SIGNAL INPUT (CRANKING SIGNAL)
Y20 = SERIAL DATA OUTPUT
G8 = FUEL INJECTOR VOLTAGE OUTPUT
G17 = FUEL INJECTOR DRIVER CONTROL
Y12 = IGNITION DRIVER OUTPUT
Y13 = CRANK ANGLE SENSOR INPUT
Y1 = IGNITION TACH SIGNAL
Y9 = DUTY CYCLE TERMINAL
Y7 = TEST SWITCH
Y3 = DIAGNOSTIC REQUEST TERMINAL