Curiosii for ever!: Car repair manuals for everyone.

With Manual Transmission

Electronic Control Module (ECM):







Y17 = INTAKE AIR TEMP SENSOR INPUT
Y18 = COOLANT TEMP SENSOR INPUT
Y16 = REGIS INPUT
Y24 = SENSOR GROUND
Y22 = MAP INPUT SIGNAL
Y23 = 5 VOLT REF
Y21 = TPS INPUT SIGNAL
Y14 = IDLE SWITCH INPUT
Y6 = POWER STEERING PRESSURE SWITCH INPUT
G10 = ECM GROUND
G2 = ECM GROUND
Y15 = VEHICLE SPEED SENSOR INPUT
Y4 = ECM GROUND



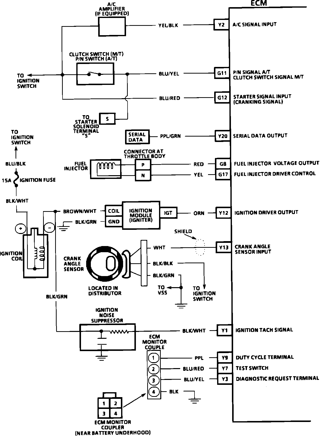
Electronic Control Module (ECM):







Y2 = A/C SIGNAL INPUT
G11 = P/N SIGNAL (A/T) CLUTCH SWITCH SIGNAL (M/T)
G12 = STARTER SIGNAL INPUT (CRANKING SIGNAL)
Y20 = SERIAL DATA OUTPUT
G8 = FUEL INJECTOR VOLTAGE OUTPUT
G17 = FUEL INJECTOR DRIVER CONTROL
Y12 = IGNITION DRIVER OUTPUT
Y13 = CRANK ANGLE SENSOR INPUT
Y1 = IGNITION TACH SIGNAL
Y9 = DUTY CYCLE TERMINAL
Y7 = TEST SWITCH
Y3 = DIAGNOSTIC REQUEST TERMINAL