Curiosii for ever!: Car repair manuals for everyone.

Electrical Diagrams




Data Communication Schematics

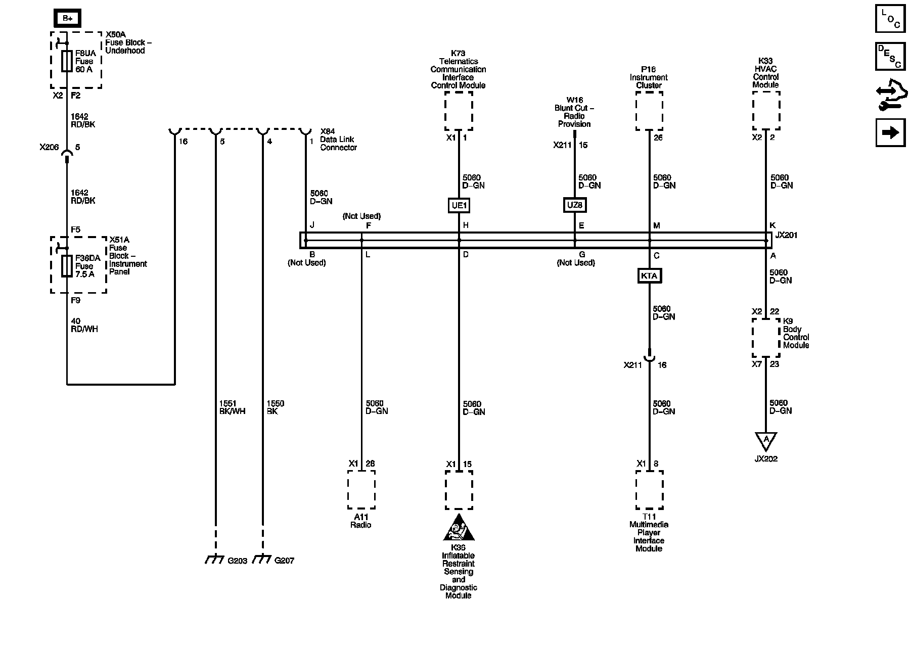
Low Speed GMLAN (1 of 2)





Low Speed GMLAN (2 of 2)





High Speed GMLAN (1 of 2)





High Speed GMLAN (2 of 2)





Enable Serial Data





BCM Local Interconnect Network (LIN) Bus 1, 2, 3, 4 and Memory Seat LIN Bus





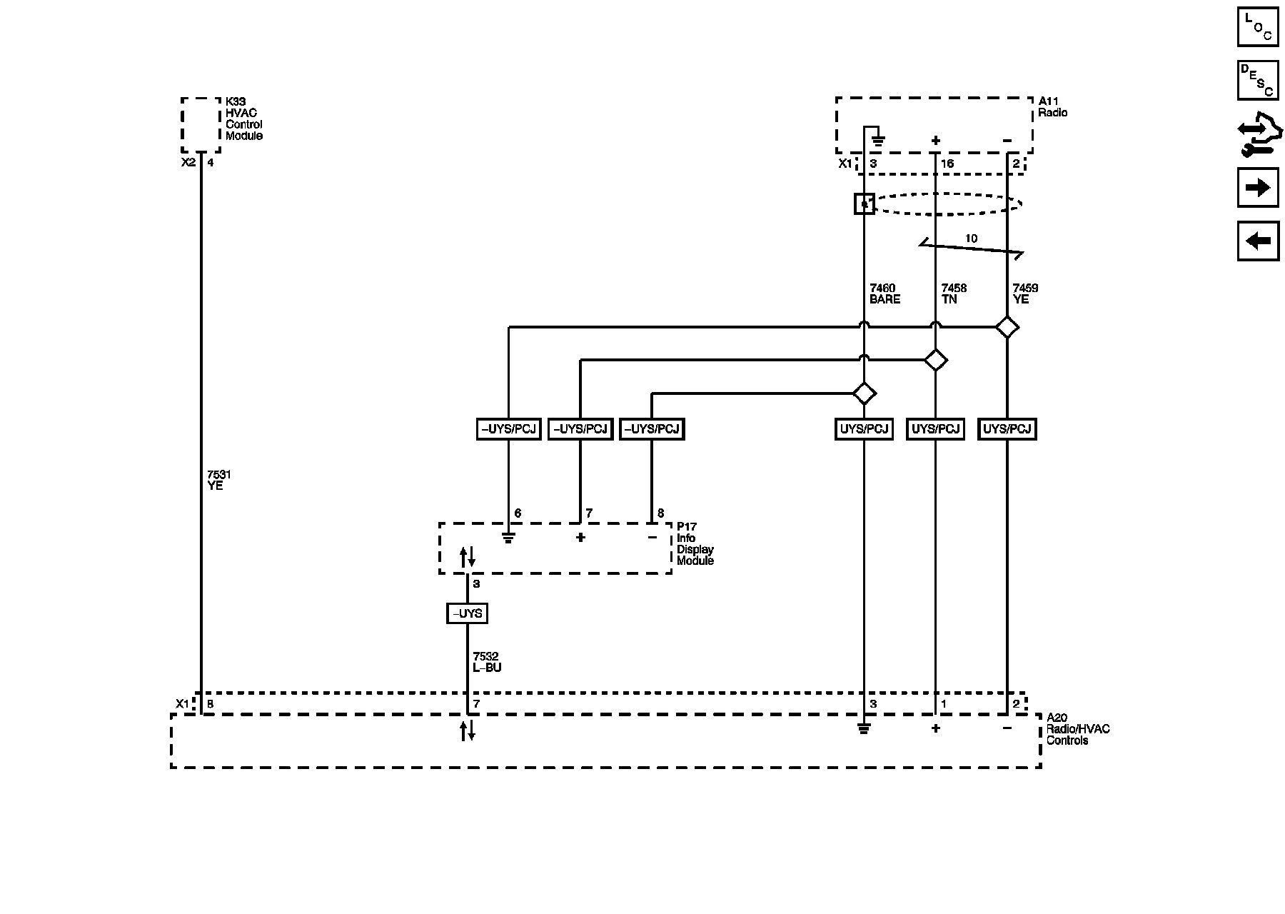
Radio/HVAC Local Interconnect Network (LIN) Bus and CAN Graphical Interface





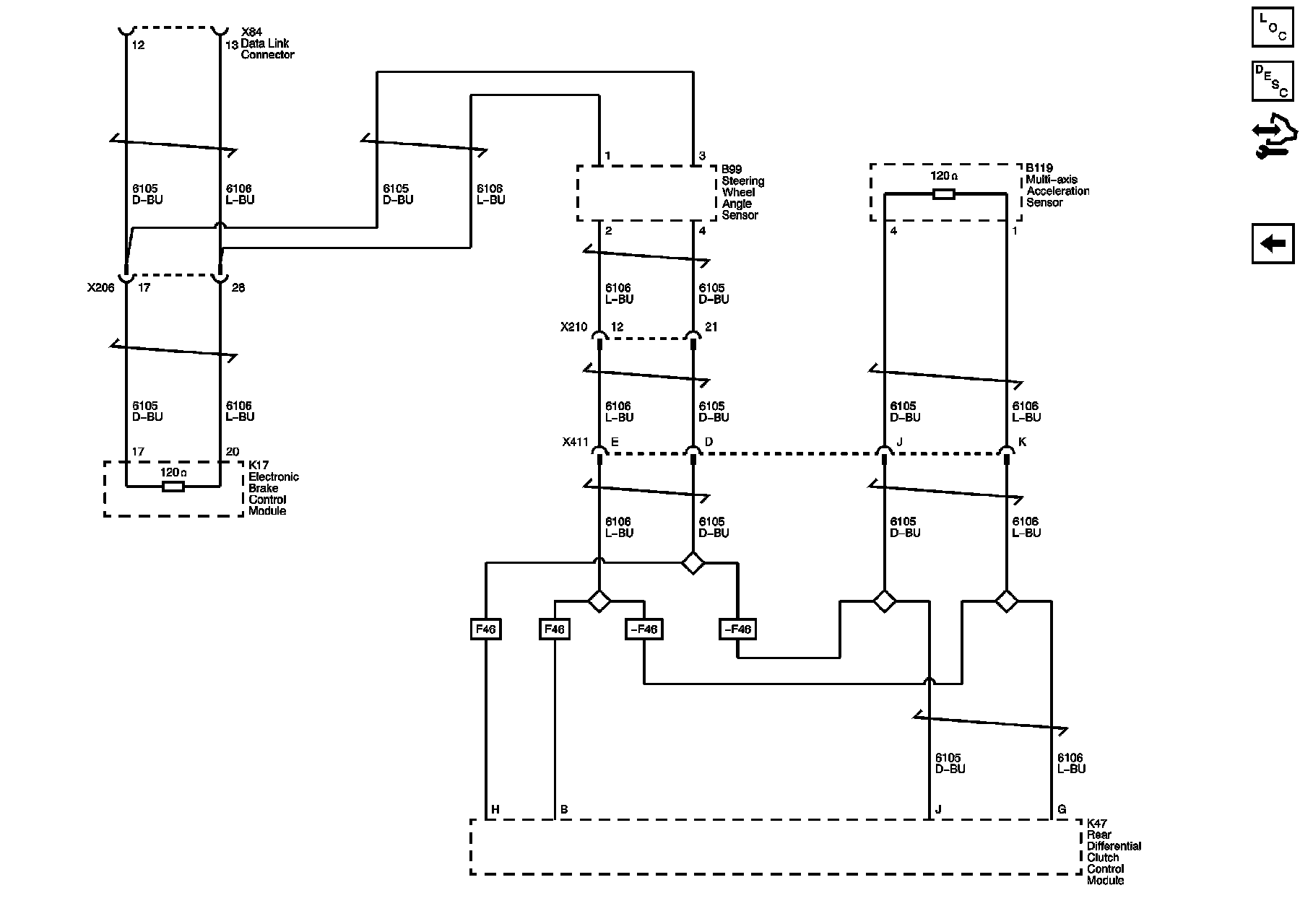
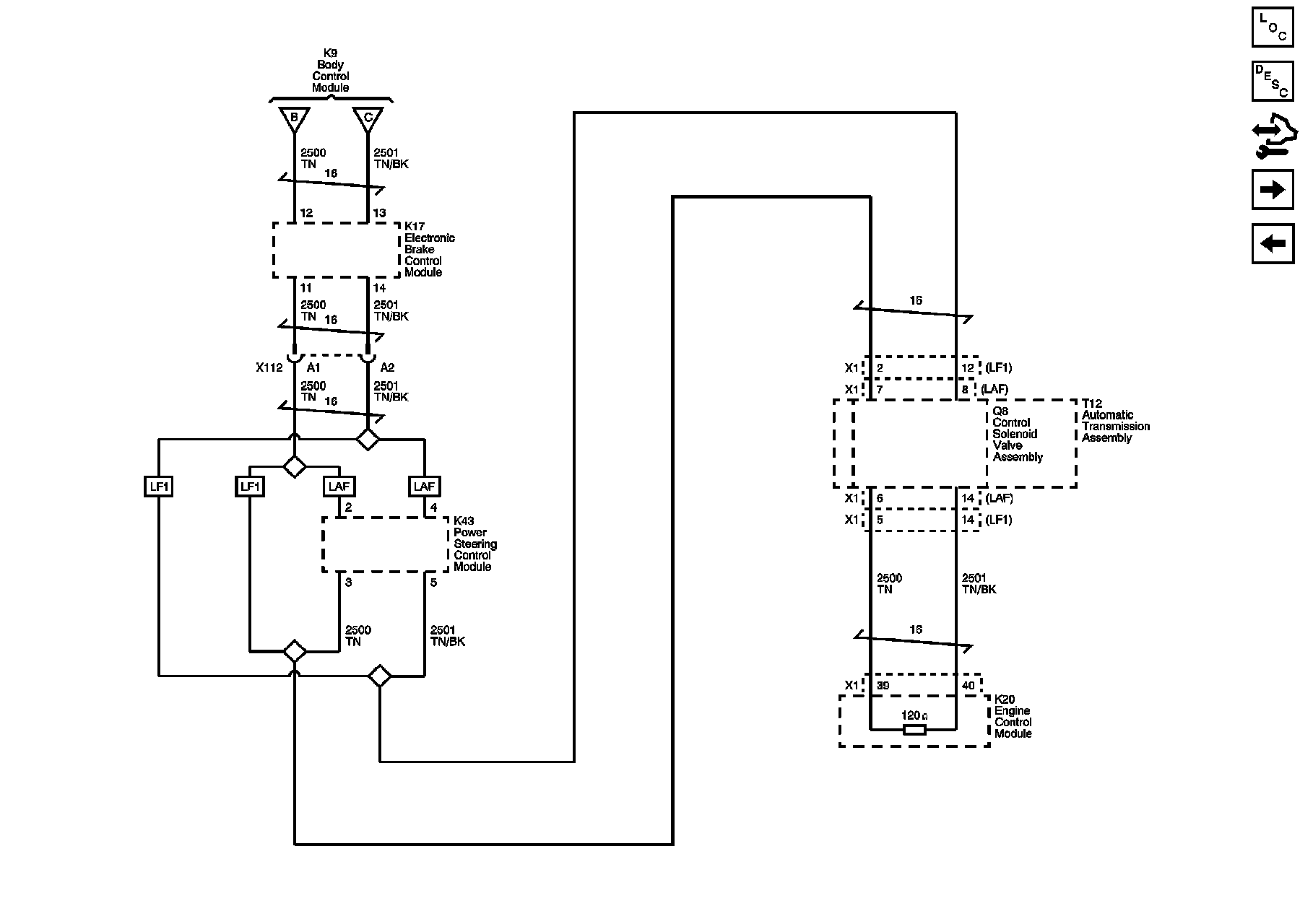
Chassis Expansion Bus