Curiosii for ever!
: Car repair manuals for everyone.
Home
>>
GMC Truck
>>
2000
>>
Envoy 4WD V6-4.3L VIN W
>>
Repair and Diagnosis
>>
Powertrain Management
>>
Computers and Control Systems
>>
Relays and Modules - Computers and Control Systems
>>
Body Control Module
>>
Diagrams
>>
Electrical Diagrams
>>
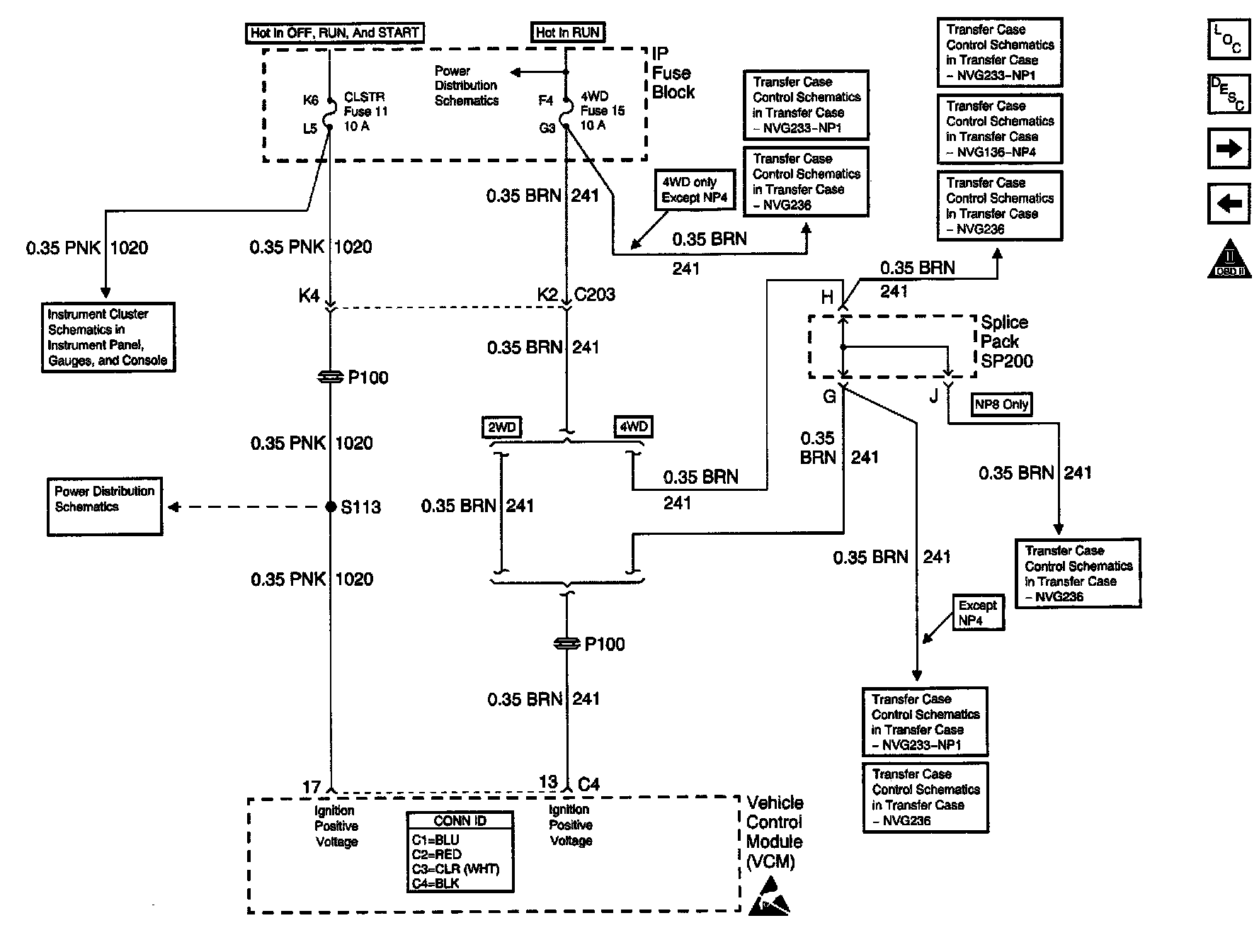
CLSTR And 4WD Fuses
CLSTR And 4WD Fuses
Engine Control Schematics: CLSTR And 4WD Fuses: