Curiosii for ever!: Car repair manuals for everyone.

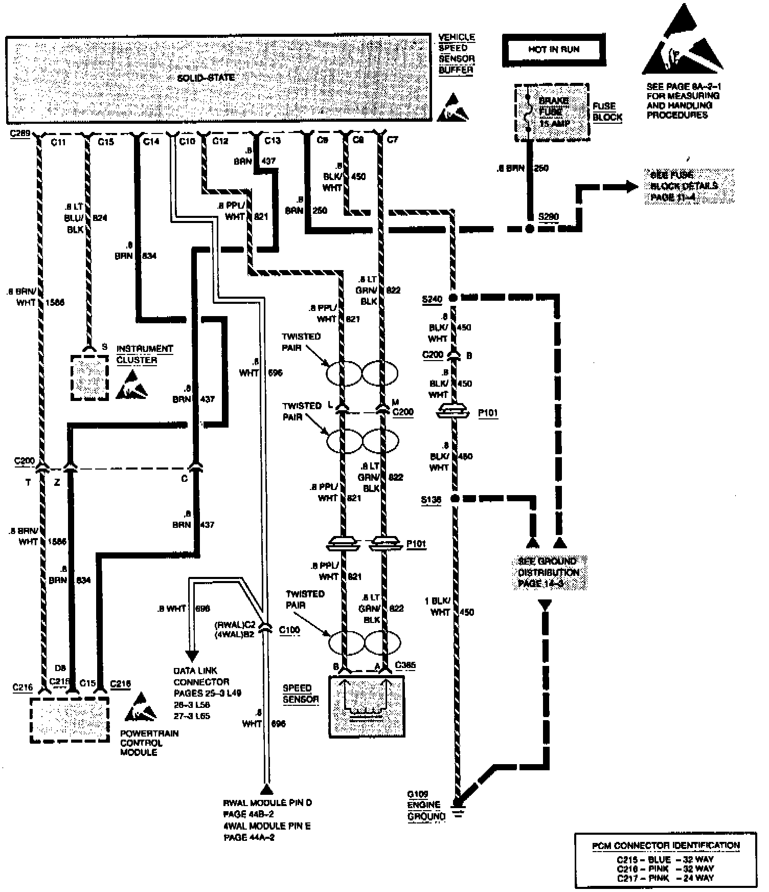
Vehicle Speed Sensor Buffer - Diagram Update

Group Ref.: 8 - Chassis/Body Electrical

Bulletin No.: 468105

Date: June 1994

SERVICE MANUAL UPDATE

Subject:
SECTION 8A-33 - VEHICLE SPEED SENSOR BUFFER DIAGRAM

Models:
1994 CHEVROLET AND GMC TRUCK C/K MODELS

The following represents new information for SECTION 8A-33 under VEHICLE SPEED SENSOR BUFFER of the 1994 C/K Models Electrical Diagnosis Manual, NATP-9442.

The Vehicle Speed Sensor Buffer connector shows revised callouts for C4 and C11.




8A-33-2 VEHICLE SPEED SENSOR BUFFER - DIESEL ENGINES





8A-33-3 VEHICLE SPEED SENSOR BUFFER - GASOLINE ENGINES