Curiosii for ever!
: Car repair manuals for everyone.
Home
>>
GMC Truck
>>
1993
>>
Yukon V8-393 6.5L DSL Turbo
>>
Repair and Diagnosis
>>
Powertrain Management
>>
Diagrams
>>
Electrical Diagrams
>>
Electronic/Powertrain Control Module (ECM/PCM)
>>
ECM/PCM Outputs
>>
Manual Transmission
Manual Transmission
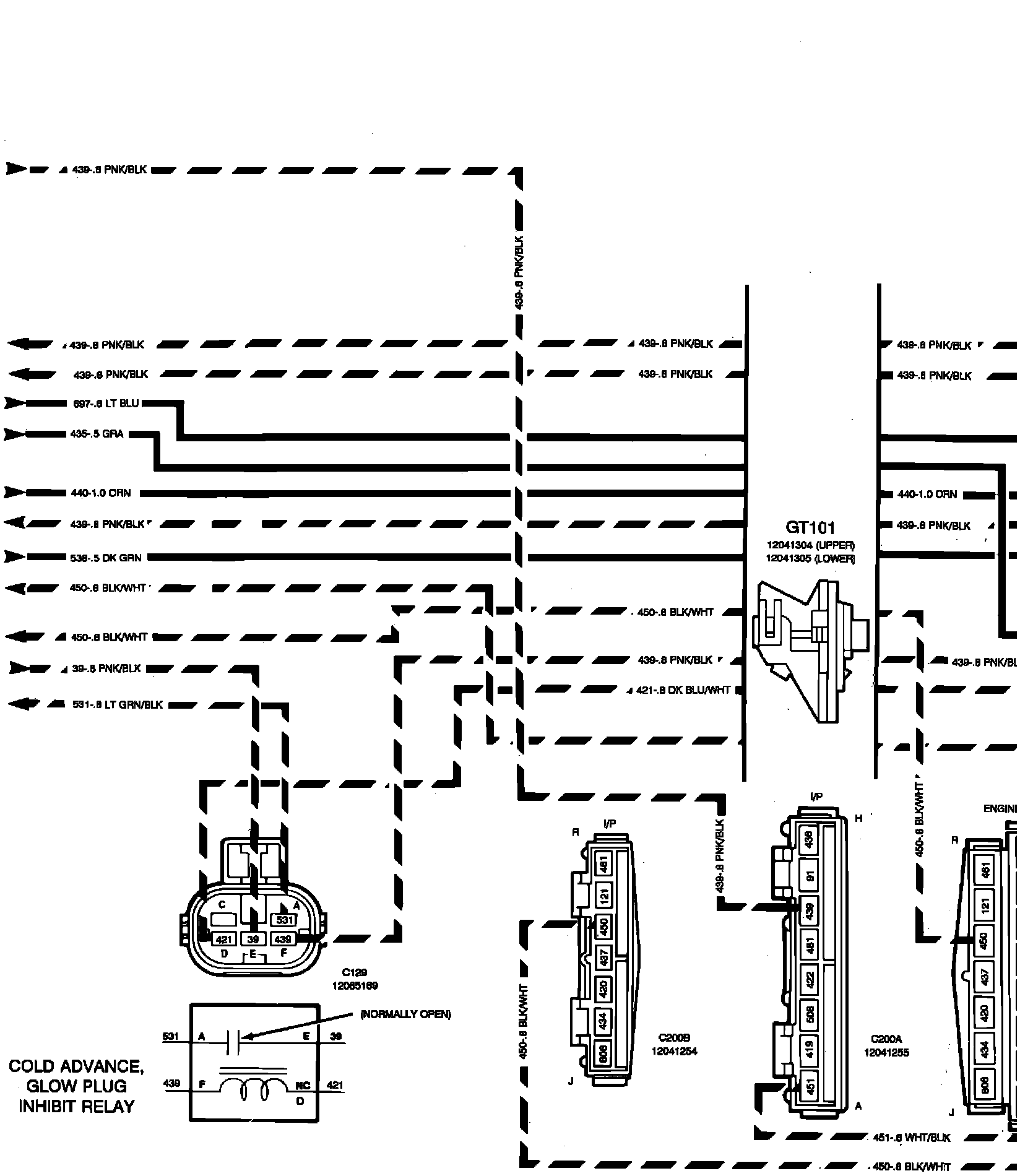
'�$Engine Control Module Outputs - Diesel Engines:
U$Engine Control Module Outputs - Diesel Engines: