Curiosii for ever!
: Car repair manuals for everyone.
Home
>>
GMC Truck
>>
1993
>>
Yukon V8-350 5.7L
>>
Repair and Diagnosis
>>
Powertrain Management
>>
Diagrams
>>
Electrical Diagrams
>>
Electronic/Powertrain Control Module (ECM/PCM)
>>
ECM/PCM Inputs/Outputs
>>
ECM/PCM Outputs
>>
Automatic Transmission
>>
With 4L60-E Automatic Transmission
With 4L60-E Automatic Transmission
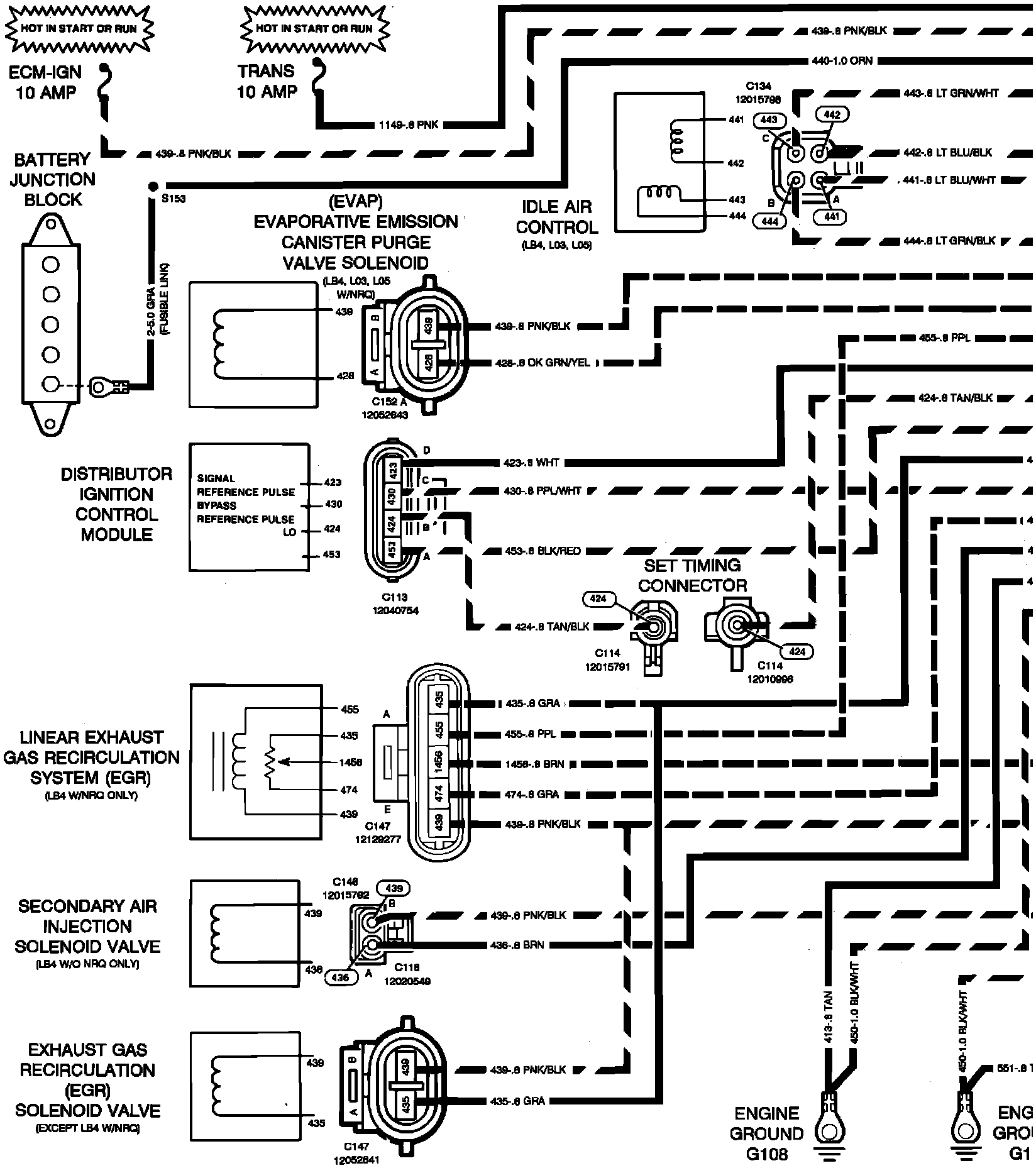
��$Powertrain Control Module Outputs - Gasoline Engines W/4-SPD Automatic Overdrive Transmission:
�U$Powertrain Control Module Outputs - Gasoline Engines W/4-SPD Automatic Overdrive Transmission: