Curiosii for ever!: Car repair manuals for everyone.

Electronic/Powertrain Control Module (ECM/PCM)

ECM Wiring Diagram (Part 1 of 3):






A8 = SERIAL DATA.
A9 = DIAGNOSTIC TEST.
A12 = SYSTEM GROUND.
D6 = OXYGEN SENSOR GROUND.
D1 = SYSTEM GROUND.
C9 = CRANK SIGNAL.
D7 = OXYGEN SENSOR SIGNAL.
A11 = MAP GROUND.
C11 = MAP SIGNAL.
C14 = +5 VOLT REFERENCE.
C13 = TPS SIGNAL.
D2 = SENSOR GROUND.
C10 = ECT SIGNAL.
B8 = A/C REQUEST SIGNAL.
A2 = A/C COMPRESSOR CLUTCH CONTROL.

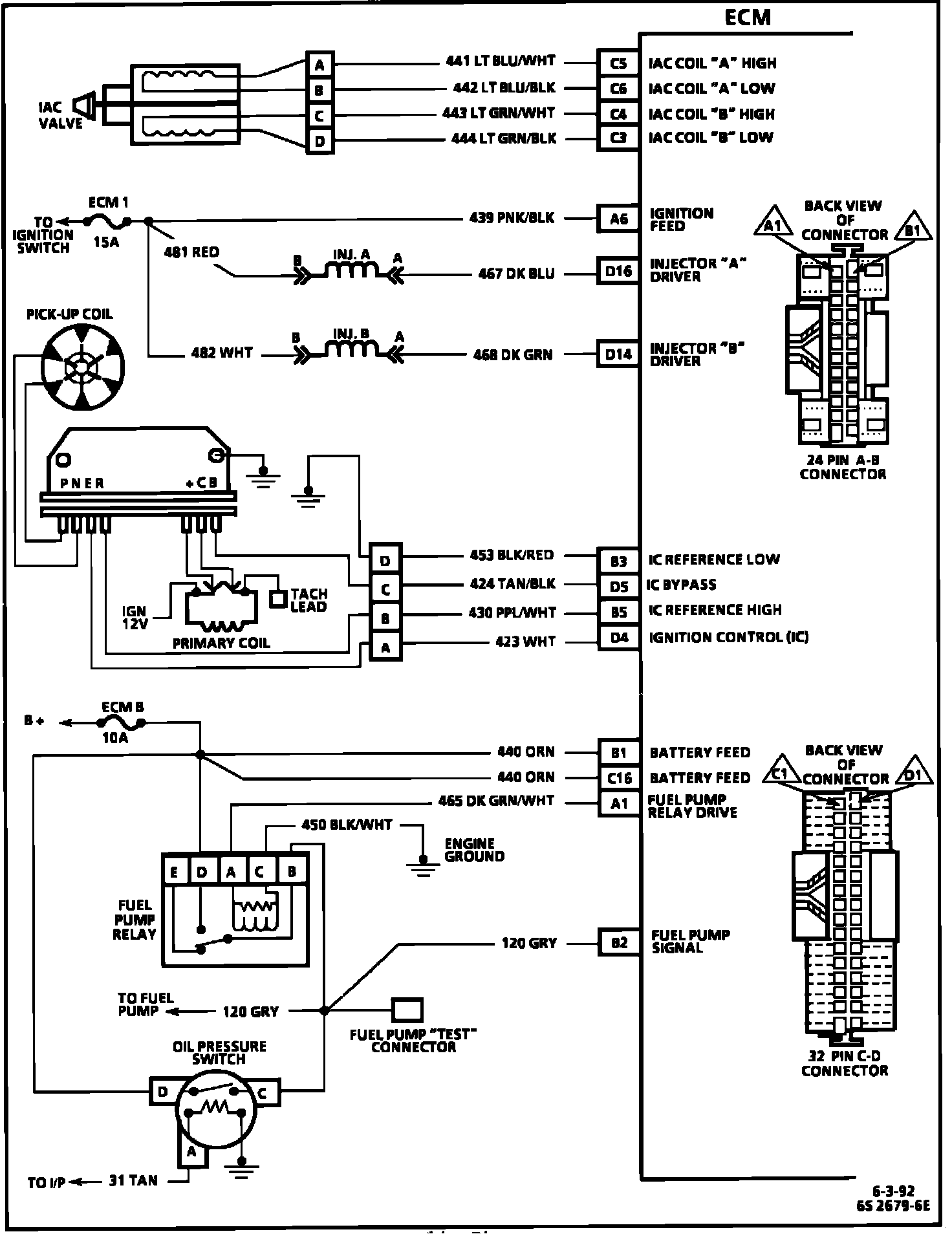
ECM Wiring Diagram (Part 2 of 3):






C5 = IAC COIL "A" HIGH.
C6 = IAC COIL "A" LOW.
C4 = IAC COIL "B" HIGH.
C3 = IAC COIL "B" LOW.
A6 = IGNITION FEED.
D16 = INJECTOR A DRIVER.
D14 = INJECTOR B DRIVER.
B3 = IC REFERENCE LOW.
D5 = IC BYPASS.
B5 = IC REFERENCE HIGH.
D4 = IC.
B1 = BATTERY FEED.
C16 = BATTERY FEED.
A1 = FUEL PUMP RELAY DRIVE.
B2 = FUEL PUMP SIGNAL.

ECM Wiring Diagram (Part 3 of 3):






A5 = MALFUNCTION INDICATOR LAMP CONTROL.
A7 = MANUAL TRANS SHIFT LAMP.
C2 = AIR BYPASS VALVE SOLENOID.
A6 = IGNITION FEED.
A10 = VSS SIGNAL.
B7 = KNOCK SIGNAL.
A6 = IGNITION FEED.
A4 = EGR CONTROL.