Curiosii for ever!: Car repair manuals for everyone.

Electronic/Powertrain Control Module (ECM/PCM)

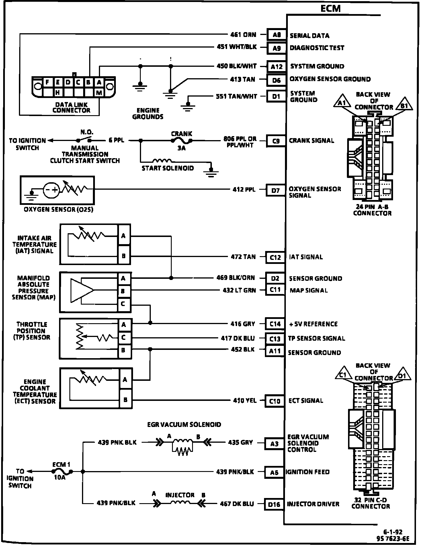
ECM Wiring Diagram (Part 1 of 3):






A8 = SERIAL DATA.
A9 = DIAGNOSTIC TEST.
A12 = SYSTEM GROUND.
D6 = OXYGEN SENSOR GROUND.
D1 = SYSTEM GROUND.
C9 = CRANK SIGNAL.
D7 = OXYGEN SENSOR SIGNAL.
C12 = IAT SENSOR.
D2 = 5 VOLT RETURN.
C11 = MAP SIGNAL.
C14 = +5 VOLT REFERENCE.
C13 = TPS SIGNAL.
A11 = 5 VOLT RETURN.
C10 = ECT SIGNAL.
A3 = EGR CONTROL.
A6 = IGNITION FEED.
D16 = INJECTOR DRIVER.

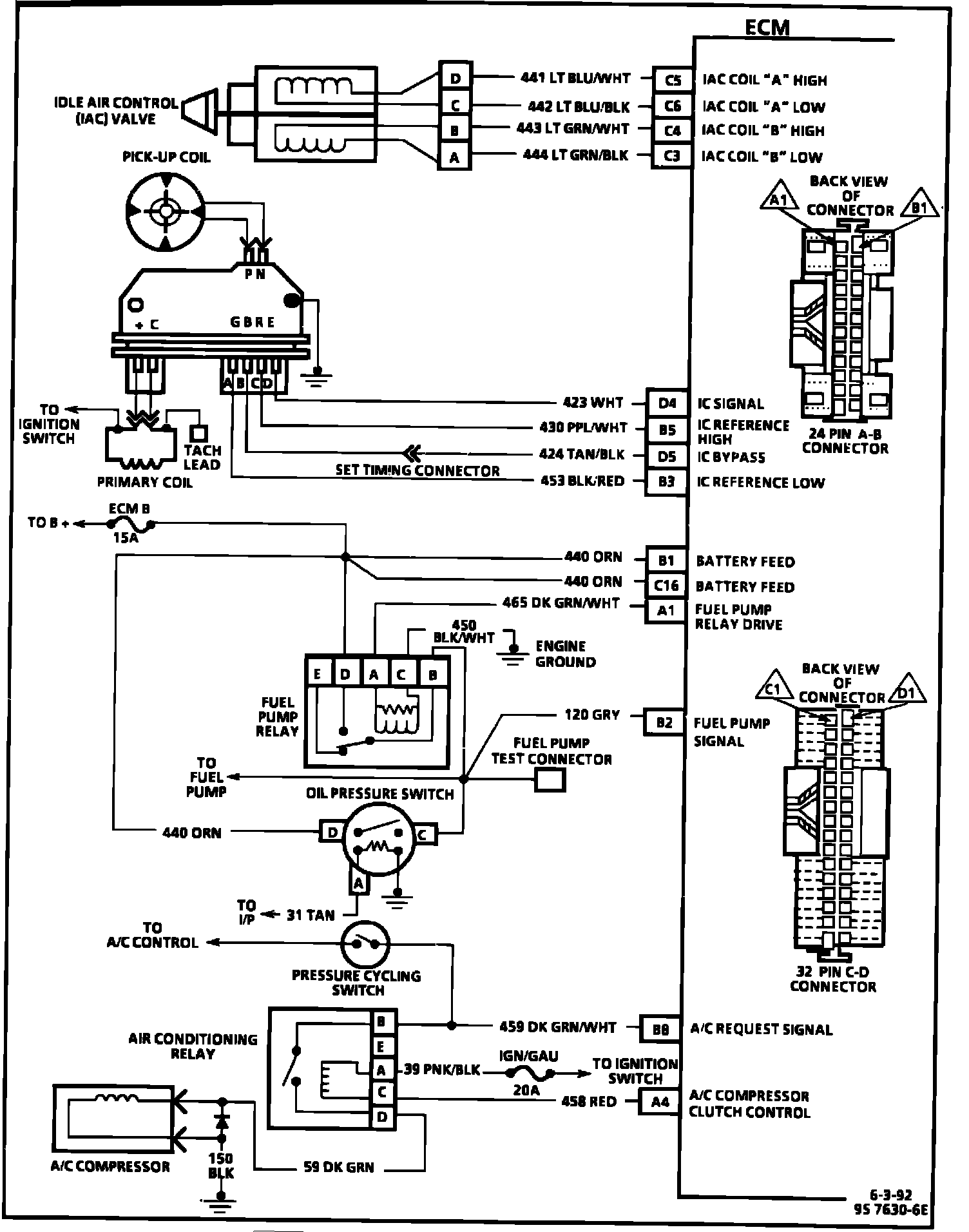
ECM Wiring Diagram (Part 2 of 3):






C5 = IAC COIL "A" HIGH.
C6 = IAC COIL "A" LOW.
C4 = IAC COIL "B" HIGH.
C3 = IAC COIL "B" LOW.
D4 = IC SIGNAL.
B5 = IC REFERENCE HIGH.
D5 = IC BYPASS.
B3 = IC REFERENCE LOW.
B1 = BATTERY FEED.
C16 = BATTERY FEED.
A1 = FUEL PUMP RELAY DRIVE.
B2 = FUEL PUMP SIGNAL.
B8 = A/C REQUEST SIGNAL.
A4 = A/C COMPRESSOR CLUTCH CONTROL.

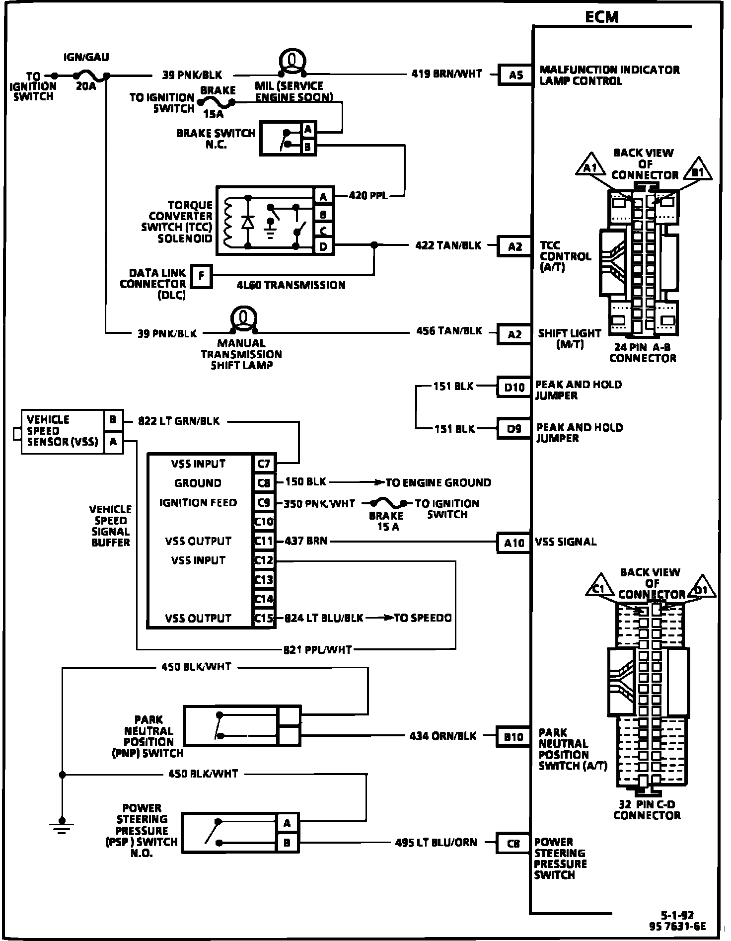
ECM Wiring Diagram (Part 3 of 3):






A5 = MALFUNCTION INDICATOR LAMP CONTROL.
A2 = TCC CONTROL (A/T).
A2 = SHIFT LIGHT (M/T).
D10 = PEAK AND HOLD JUMPER.
D9 = PEAK AND HOLD JUMPER.
A10 = VSS SIGNAL.
B10 = PARK/NEUTRAL POSITION SWITCH (A/T).
C8 = POWER STEERING PRESSURE SWITCH.