Curiosii for ever!: Car repair manuals for everyone.

System Diagnosis - Ignition System

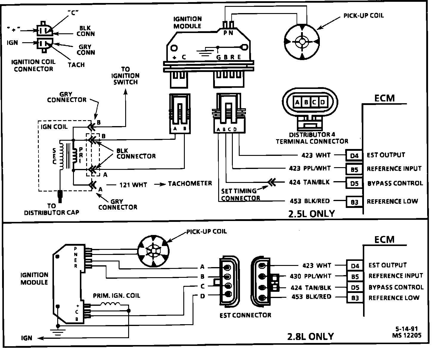
Ignition System Circuit Check:





Test Description
Numbers below refer to circled numbers on the diagnostic chart.

1. Two wires are checked, to ensure that an open is not present in a spark plug wire.

2. A spark indicates the problem must be the distributor cap, rotor, or coil output wire.

3. Normally, there should be battery voltage at the "C" and "+" terminals. Low voltage would indicate an open or a high resistance circuit from the distributor to the coil or ignition switch. If "C" terminal voltage was low, but "+" terminal voltage is 10 volts or more, circuit from "C" terminal to ignition coil or ignition coil primary winding is open.

4. Checks for a shorted module or grounded circuit from the ignition coil to the module. The distributor module should be turned "OFF", so normal voltage should be about 12 volts. If the module is turned "ON", the voltage would be low, but above 1 volt. This could cause the ignition coil to fail from excessive heat. With an open ignition coil primary winding, a small amount of voltage will leak through the module from the "batt" to the "tach" terminal.


Ignition System Circuit Check:





Test Description
Numbers below refer to circled numbers on the diagnostic chart.

5. Applying a voltage (1.35 to 1.50 volts) to module terminal "P" should turn the module "ON" and the "tach" terminal voltage should drop to about 7-9 volts. This test will determine whether the module or coil is faulty or if the pick-up coil is not generating the proper signal to turn the module "ON". This test can be performed by using a DC test battery with a rating of 1.5 volts. (Such as AA, C or D cell). The battery must be a known good battery with a voltage of over 1.35 volts.

6. This should turn "OFF" the module and cause a spark. If no spark occurs, the fault is most likely in the ignition coil because most module problems would have been found before this point in the procedure. A module tester (J 24642) could determine which is at fault.



Ignition System Circuit:





Circuit Description