Curiosii for ever!: Car repair manuals for everyone.

Electronic/Powertrain Control Module (ECM/PCM)

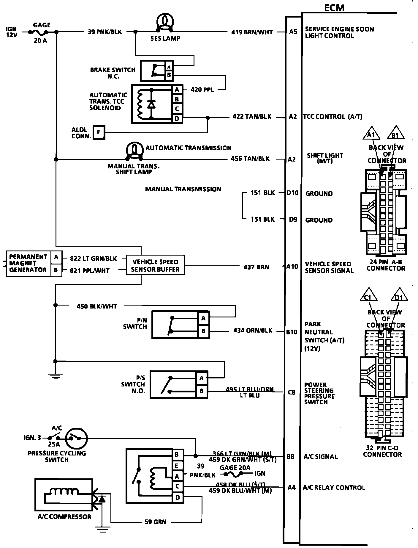
ECM Wiring Diagram (Part 1 Of 3):







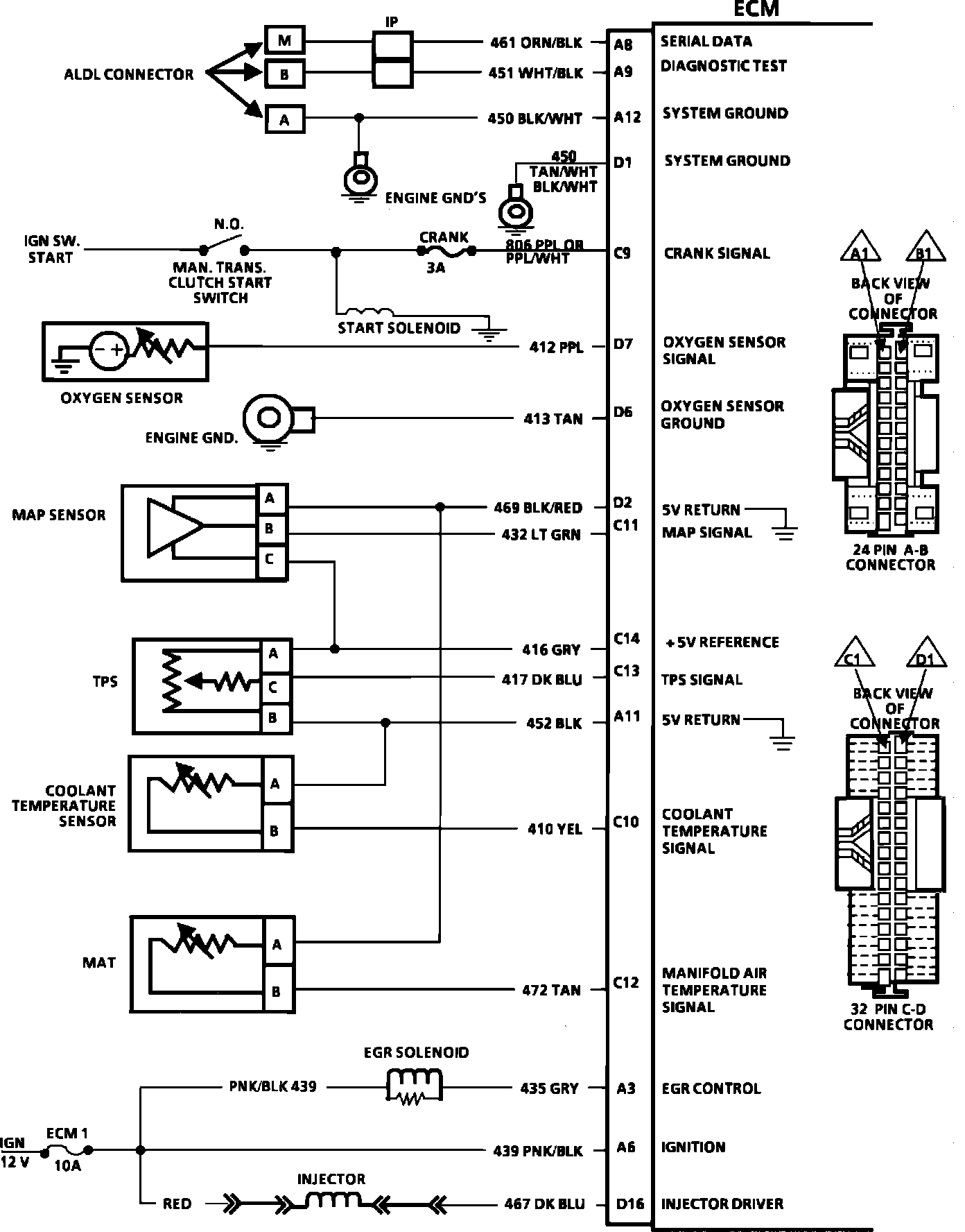
A8 = SERIAL DATA.
A9 = DIAGNOSTIC TEST.
A12 = SYSTEM GROUND.
D1 = SYSTEM GROUND.
C9 = CRANK SIGNAL.
D7 = OXYGEN SENSOR SIGNAL.
D6 = OXYGEN SENSOR GROUND.
D2 = 5 VOLT RETURN.
C11 = MAP SIGNAL.
C14 = +5V REFERENCE.
C13 = TPS SIGNAL.
A11 = 5 VOLT RETURN.
C10 = COOLANT TEMPERATURE SENSOR.
C12 = MANIFOLD AIR TEMPERATURE SIGNAL.
A3 = EGR CONTROL.
A6 = IGNITION.
D16 = INJECTOR DRIVER.



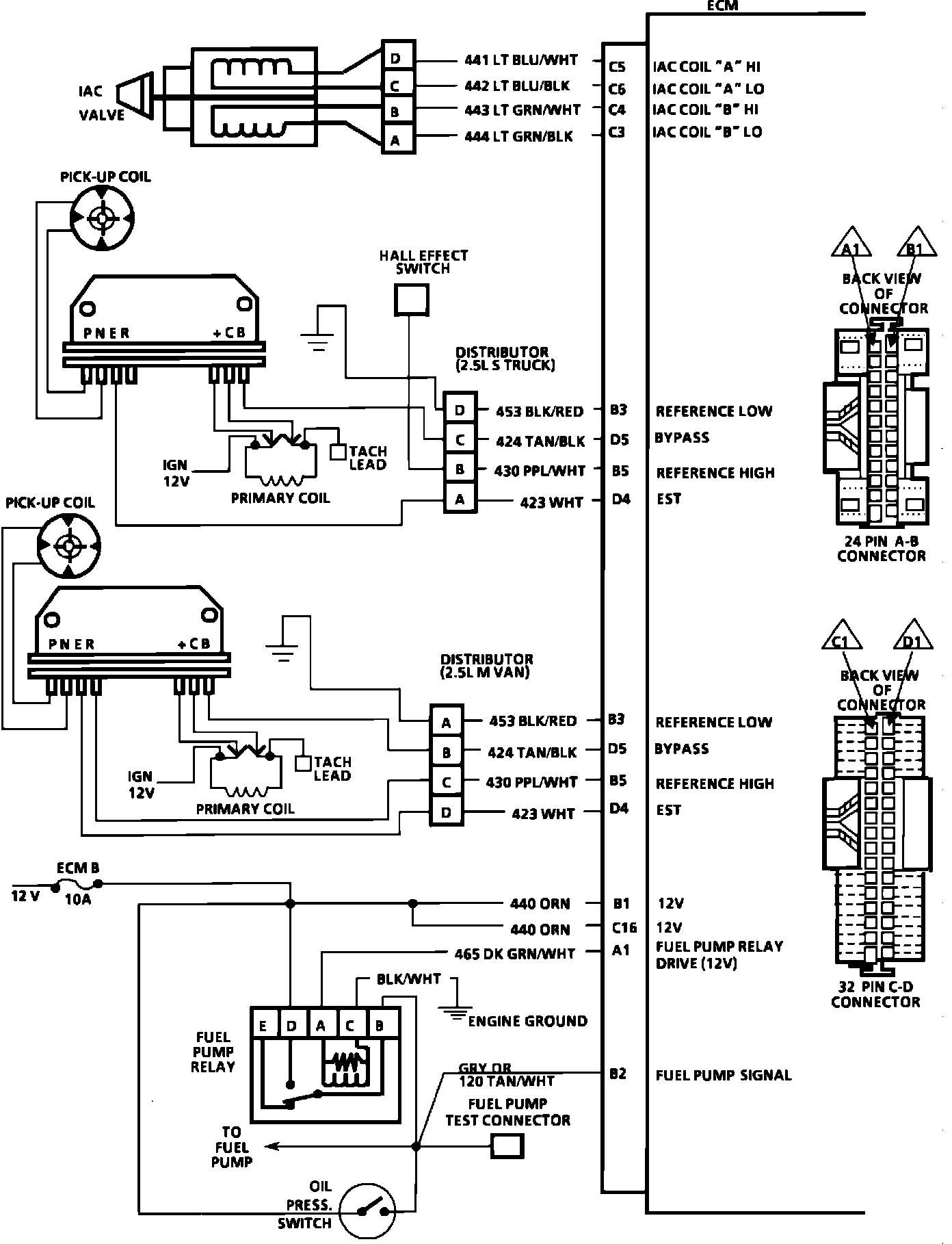
ECM Wiring Diagram (Part 2 Of 3):







C5 = IAC "A" HI.
C6 = IAC "A" LO.
C4 = IAC "B" HI.
C3 = IAC "B" LO.
B3 = REFERENCE LOW.
D5 = BYPASS.
B5 = REFERENCE.
D4 = EST.
B3 = REFERENCE LOW.
D5 = BYPASS.
B5 = REFERENCE.
D4 = EST.
B1 = 12 VOLTS.
C16 = 12 VOLTS.
A1 = FUEL PUMP RELAY DRIVE (12).
B2 = FUEL PUMP SIGNAL.



ECM Wiring Diagram (Part 3 Of 3):







A5 = SERVICE ENGINE SOON LIGHT CONTROL.
A2 = TCC CONTROL (A/T).
A2 = SHIFT LIGHT (M/T).
D10 = GROUND.
D9 = GROUND.
A10 = VEHICLE SPEED SENSOR.
B10 = PARK NEUTRAL SWITCH (A/T)(12V).
C8 = POWER STEERING PRESSURE SWITCH.
B8 = A/C SIGNAL.
A4 = A/C RELAY CONTROL.