Curiosii for ever!: Car repair manuals for everyone.

System Schematic

Airbag System:



Communication K-Lines:



Can Bus Network:



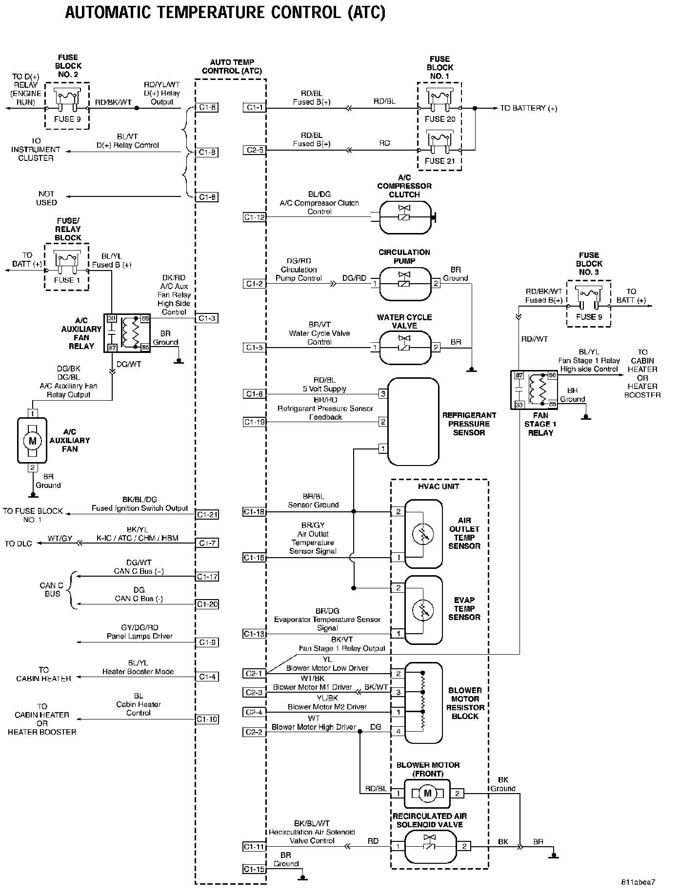
Automatic Temperature Control (ATC):



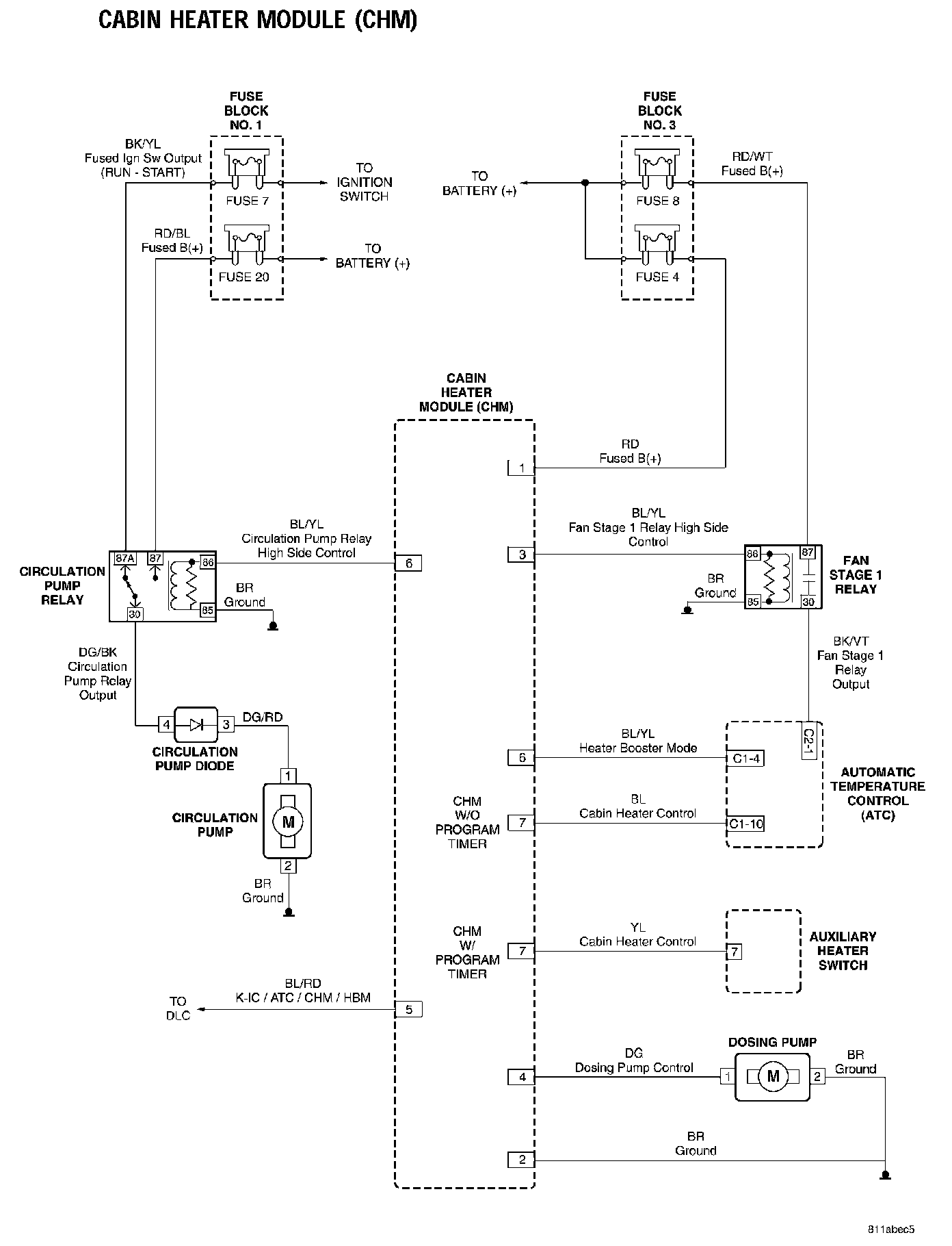
Cabin Heater Module (CHM):



Heater Booster Module (HBM):



Instrument Cluster:



Front Doors:



Sliding And Rear Doors:



Switch And Miscellaneous Circuits:



Vehicle Theft Security System:



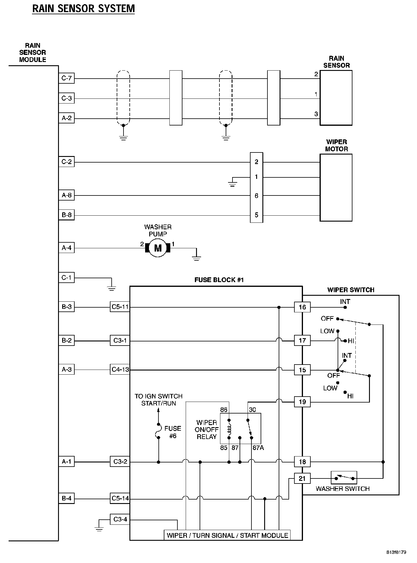
Rain Sensor System: