Curiosii for ever!
: Car repair manuals for everyone.
Home
>>
Ford
>>
2000
>>
Escort ZX2 L4-2.0L DOHC VIN 3
>>
Repair and Diagnosis
>>
Powertrain Management
>>
Computers and Control Systems
>>
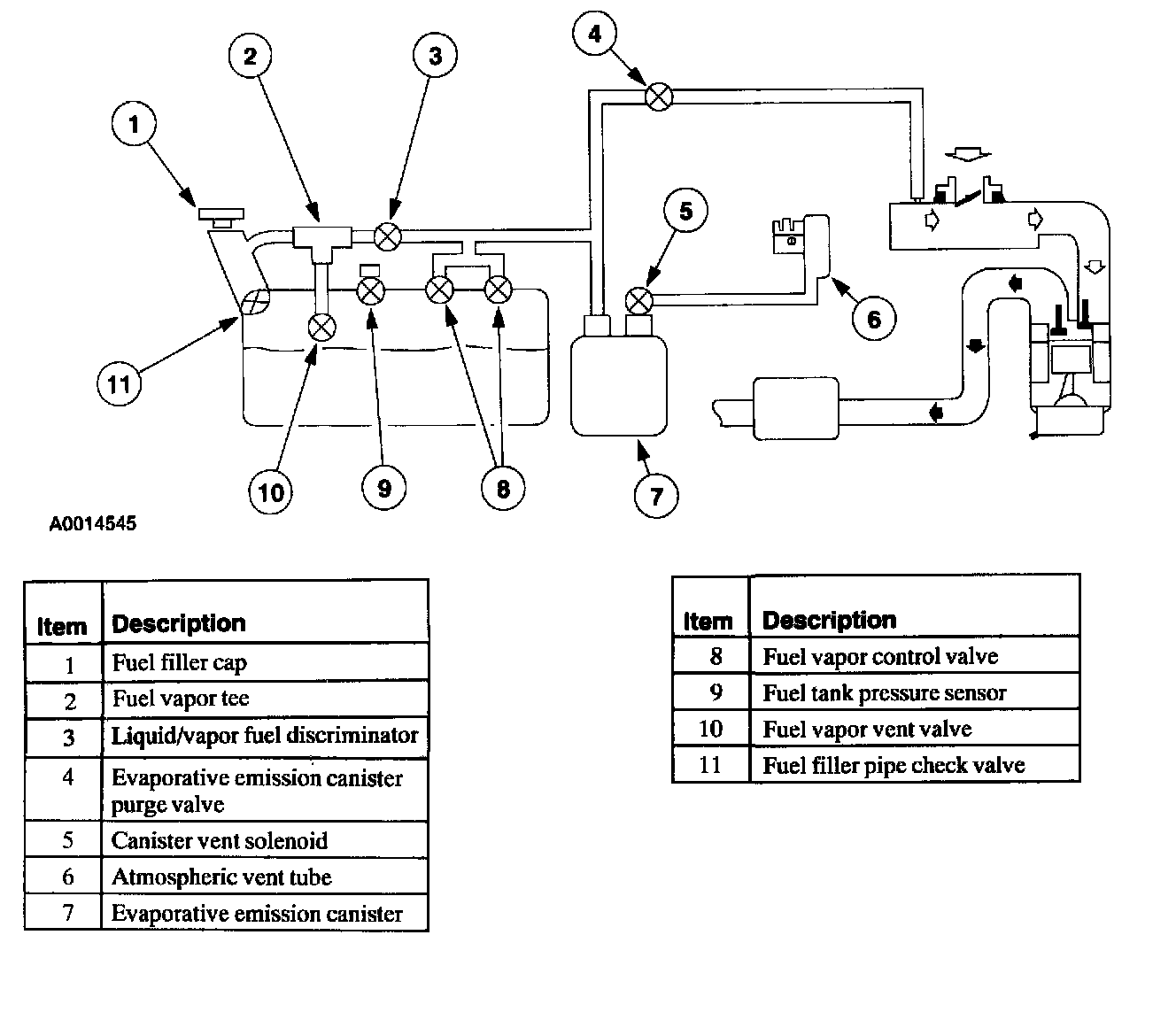
Fuel Tank Pressure Sensor
>>
Locations
Fuel Tank Pressure Sensor: Locations