Curiosii for ever!: Car repair manuals for everyone.

Central Timer Module

DETAILED DIAGRAMS

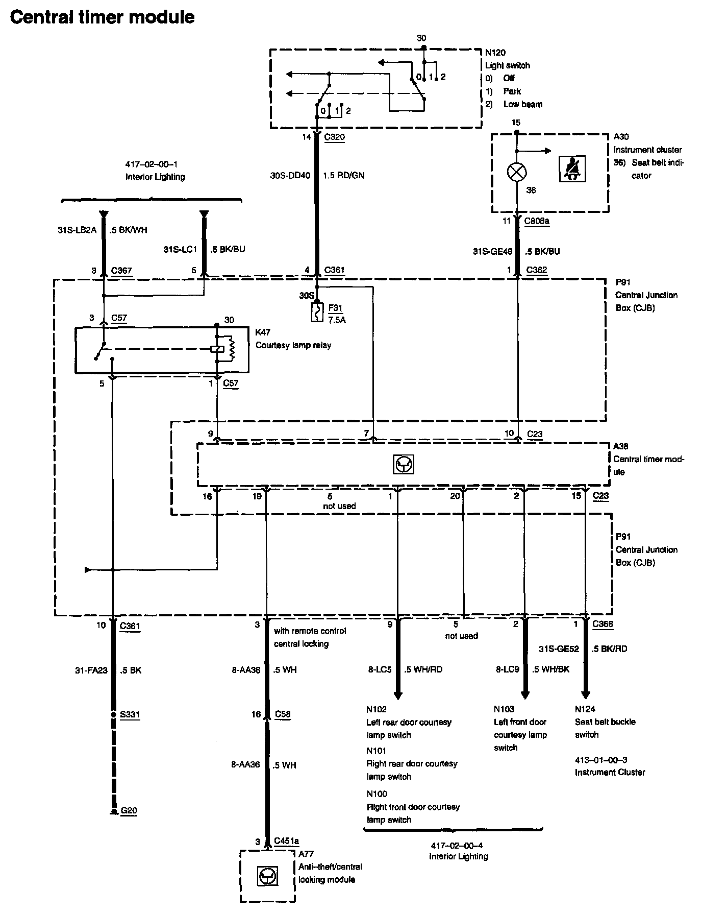
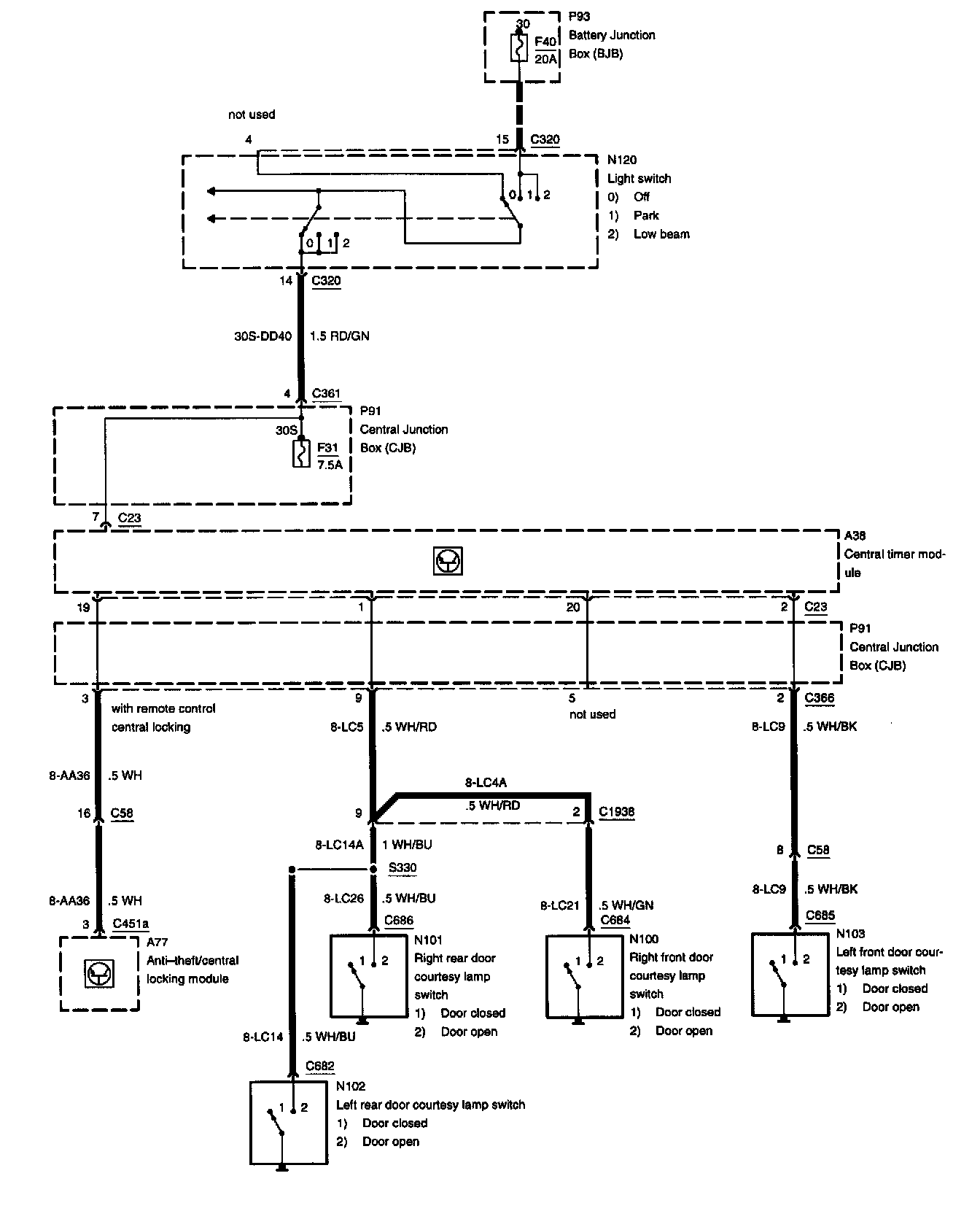
Diagram 419-10-00-1:






Anti-Theft/Central Locking Module
Central Junction Box
Central Timer Module
Courtesy Lamp Relay
Fuse F31
Instrument Cluster
Light Switch
Seat Belt Indicator

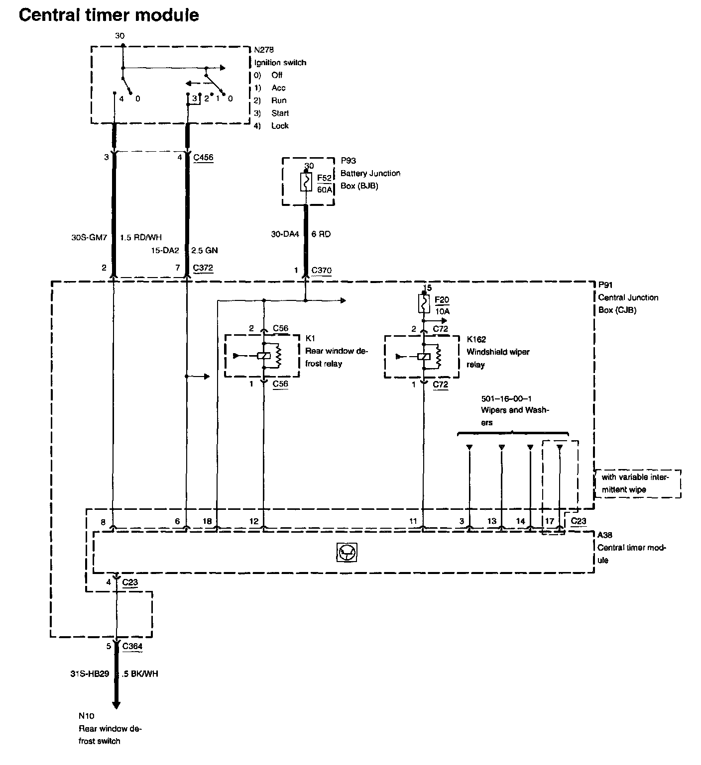
Diagram 419-10-00-2:






Battery Junction Box
Central Junction Box
Central Timer Module
Fuse F20
Fuse F52
Ignition Switch
Rear Window Defrost Relay
Windshield Wiper Relay


RELATED DIAGRAMS

Diagram 417-02-00-1:





Diagram 417-02-00-4:





Diagram 413-01-00-3:





Diagram 501-16-00-1: