Curiosii for ever!
: Car repair manuals for everyone.
Home
>>
Ford
>>
1999
>>
Mustang V6-3.8L VIN 4
>>
Repair and Diagnosis
>>
Powertrain Management
>>
Computers and Control Systems
>>
Integrated Control Relay Module
>>
Diagrams
>>
Electrical Diagrams
Electrical Diagrams
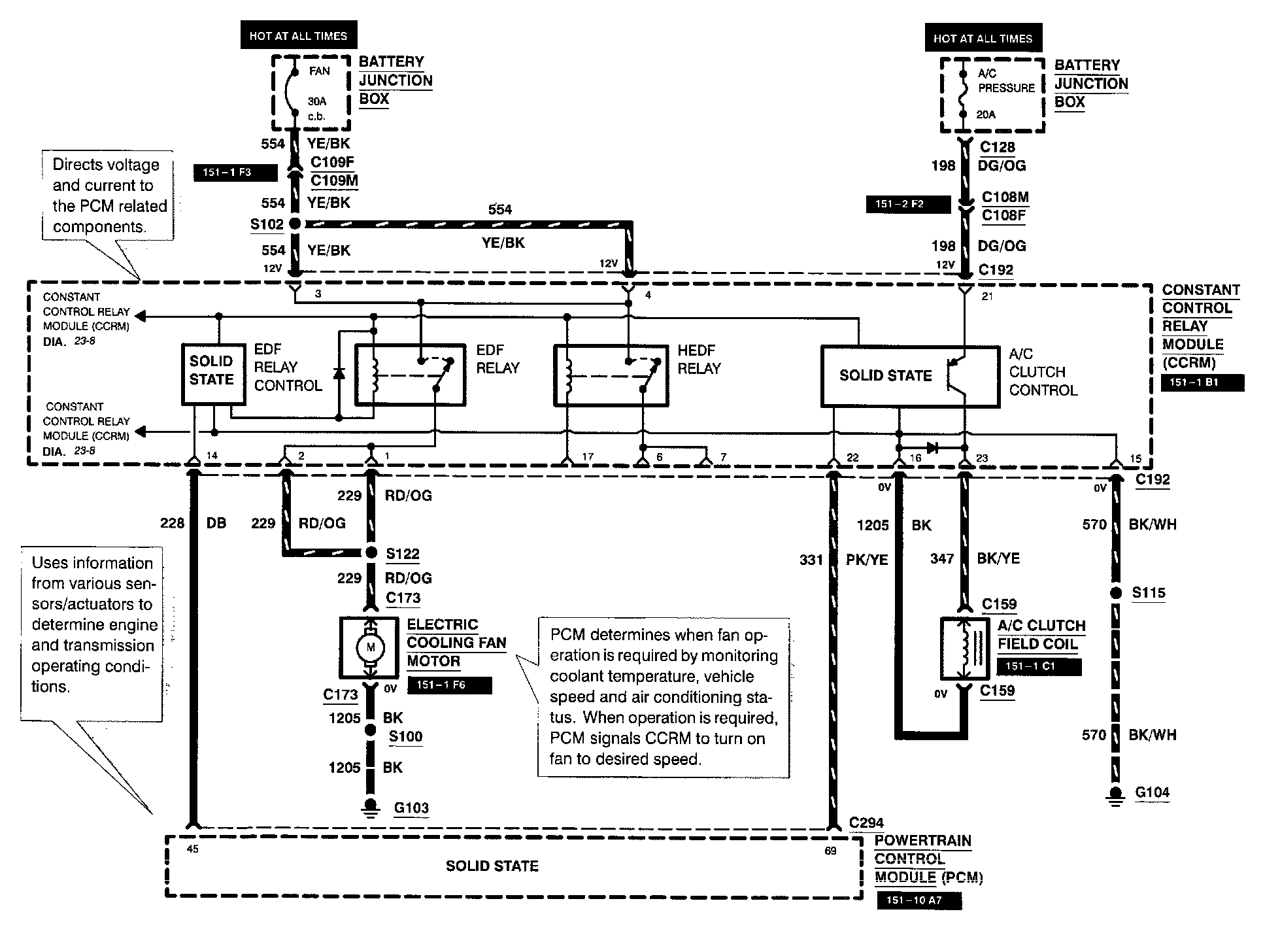
Diagram 23-8:
Diagram 23-9:
Note:
For related wiring diagrams, refer to Powertrain Management/Electrical Diagrams.
Electrical Diagrams