Test Notes
Enter this pinpoint test only when directed here.
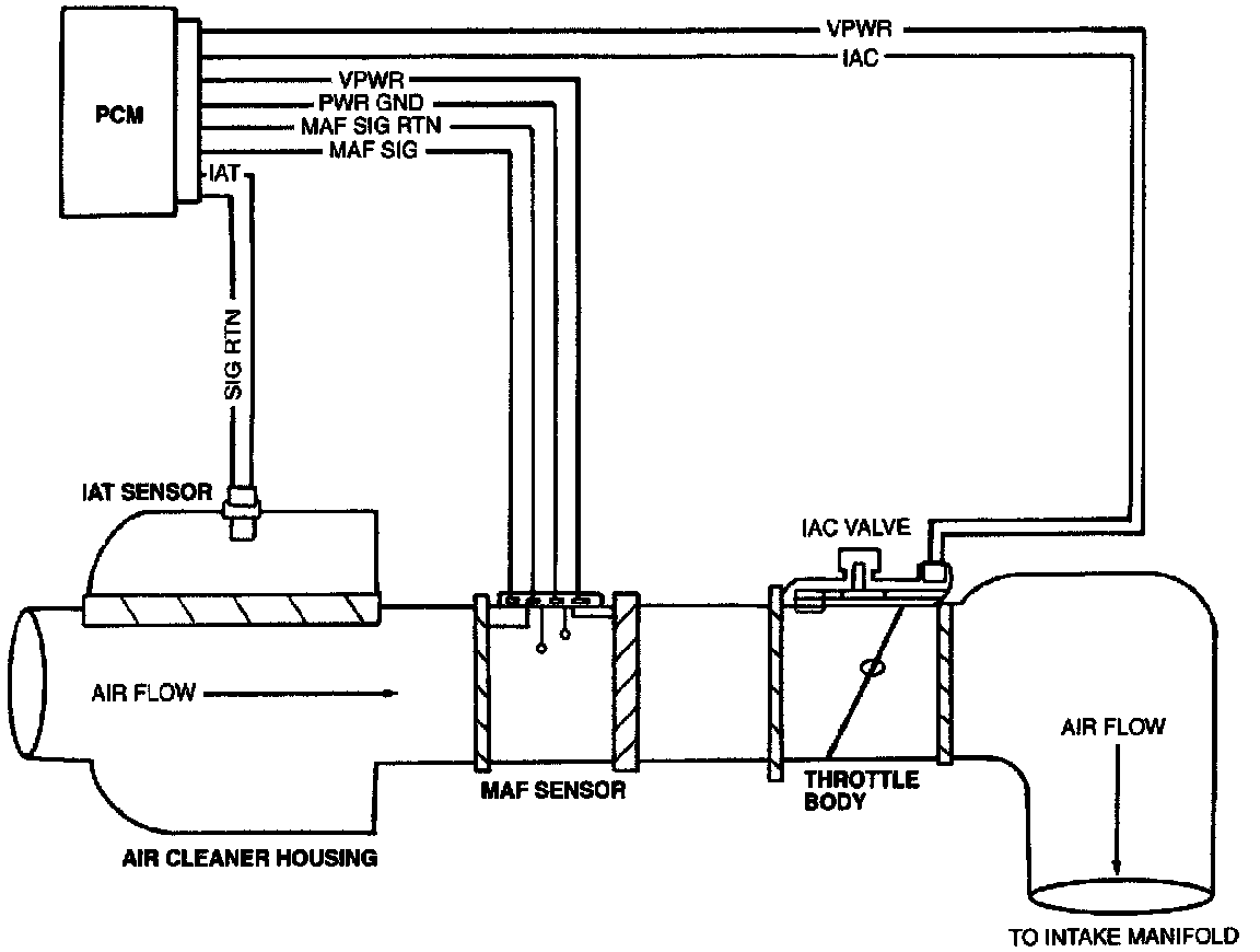
This pinpoint test is intended to diagnose the following:
- Throttle body assembly
- Speed control cable
- Accelerator cable linkage to throttle body
- Air cleaner assembly (including air cleaner element)
- Air inlet tube
- Clean air tube (hose) and resonator
- Intake Manifold Runner Control (IMRC) housing assembly
- IMRC actuator assembly
- Harness circuits: IMRC, IMRC Monitor, SIG RTN, PWR GND, VPWR
- Intake Manifold tuning valve (IMT) electric
- IMT valve vacuum
- IMT valve vacuum control solenoid
- Powertrain control module