Curiosii for ever!
: Car repair manuals for everyone.
Home
>>
Ford
>>
1997
>>
Mustang V6-3.8L VIN 4
>>
Repair and Diagnosis
>>
Powertrain Management
>>
Computers and Control Systems
>>
Relays and Modules - Computers and Control Systems
>>
Integrated Control Relay Module
>>
Diagrams
>>
Electrical Diagrams
Electrical Diagrams
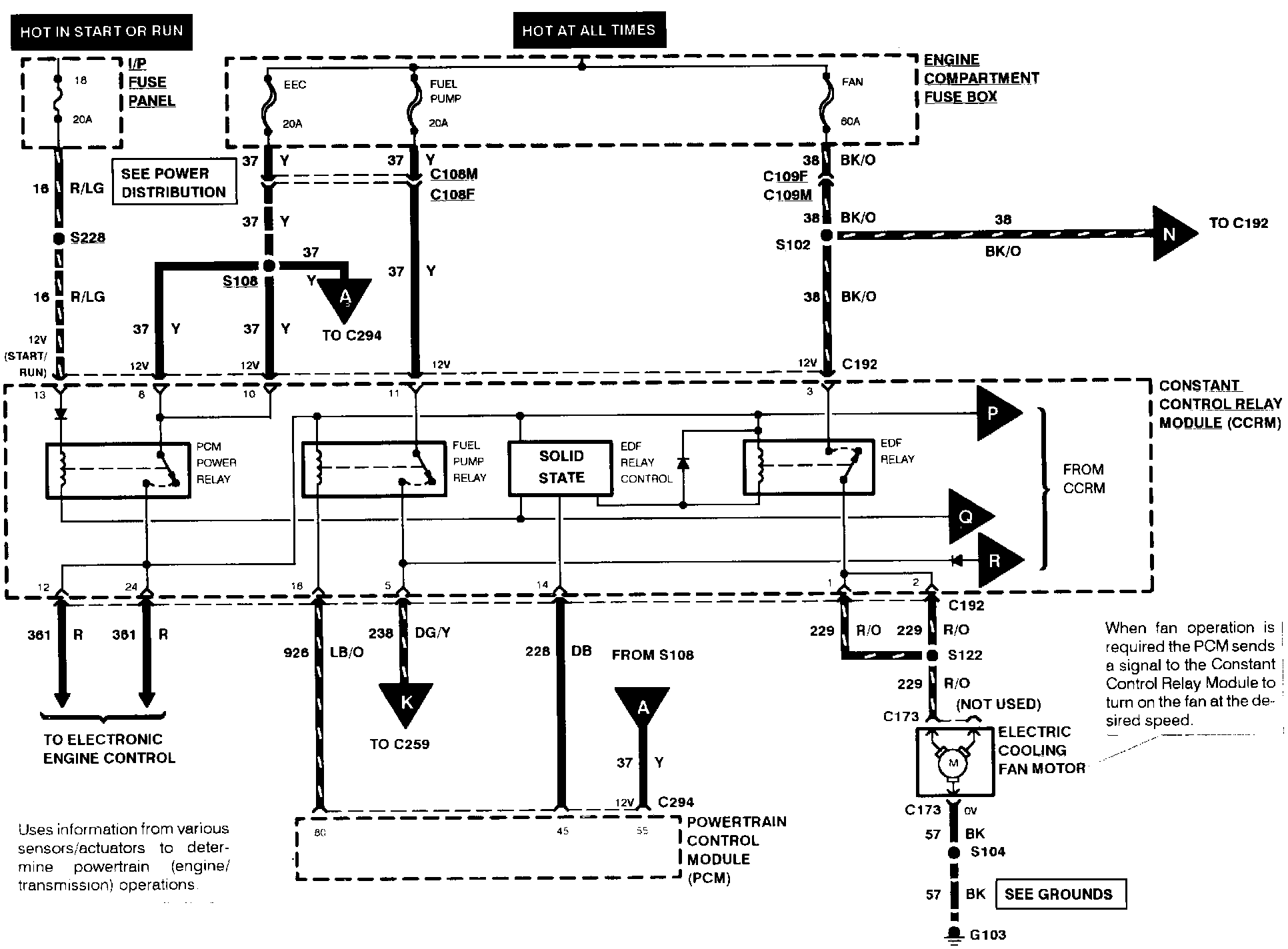
Electronic Engine Control (Part 7 Of 8):
Electronic Engine Control (Part 8 Of 8):
Note:
For related wiring diagrams, refer to Powertrain Management/Electrical Diagrams.
Electrical Diagrams