Curiosii for ever!
: Car repair manuals for everyone.
Home
>>
Ford
>>
1996
>>
Mustang V6-232 3.8L
>>
Repair and Diagnosis
>>
Starting and Charging
>>
Power and Ground Distribution
>>
Fuse Block
>>
Diagrams
>>
Electrical Diagrams
>>
Engine Compartment Fuse Box
>>
Fuse Circuits
>>
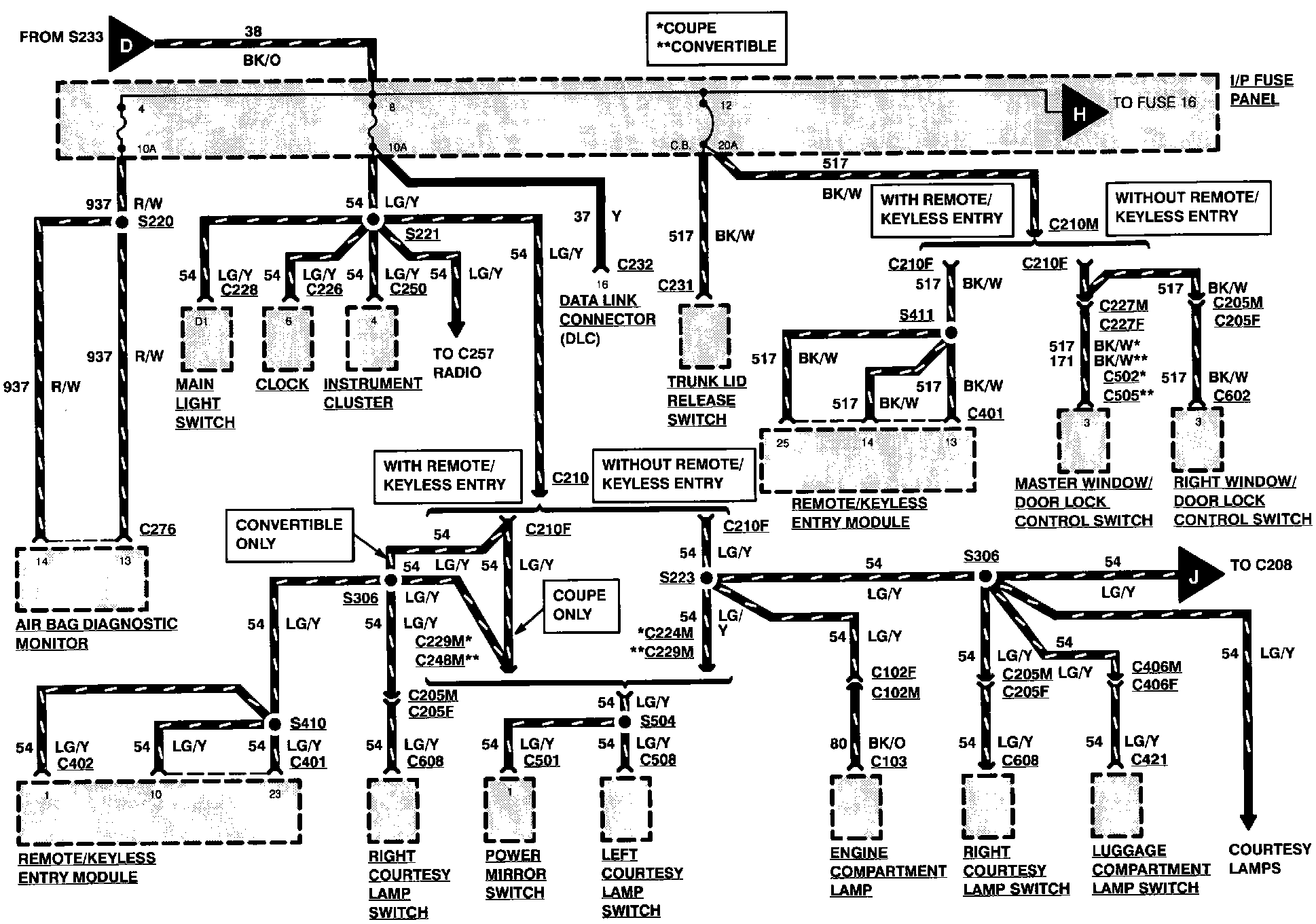
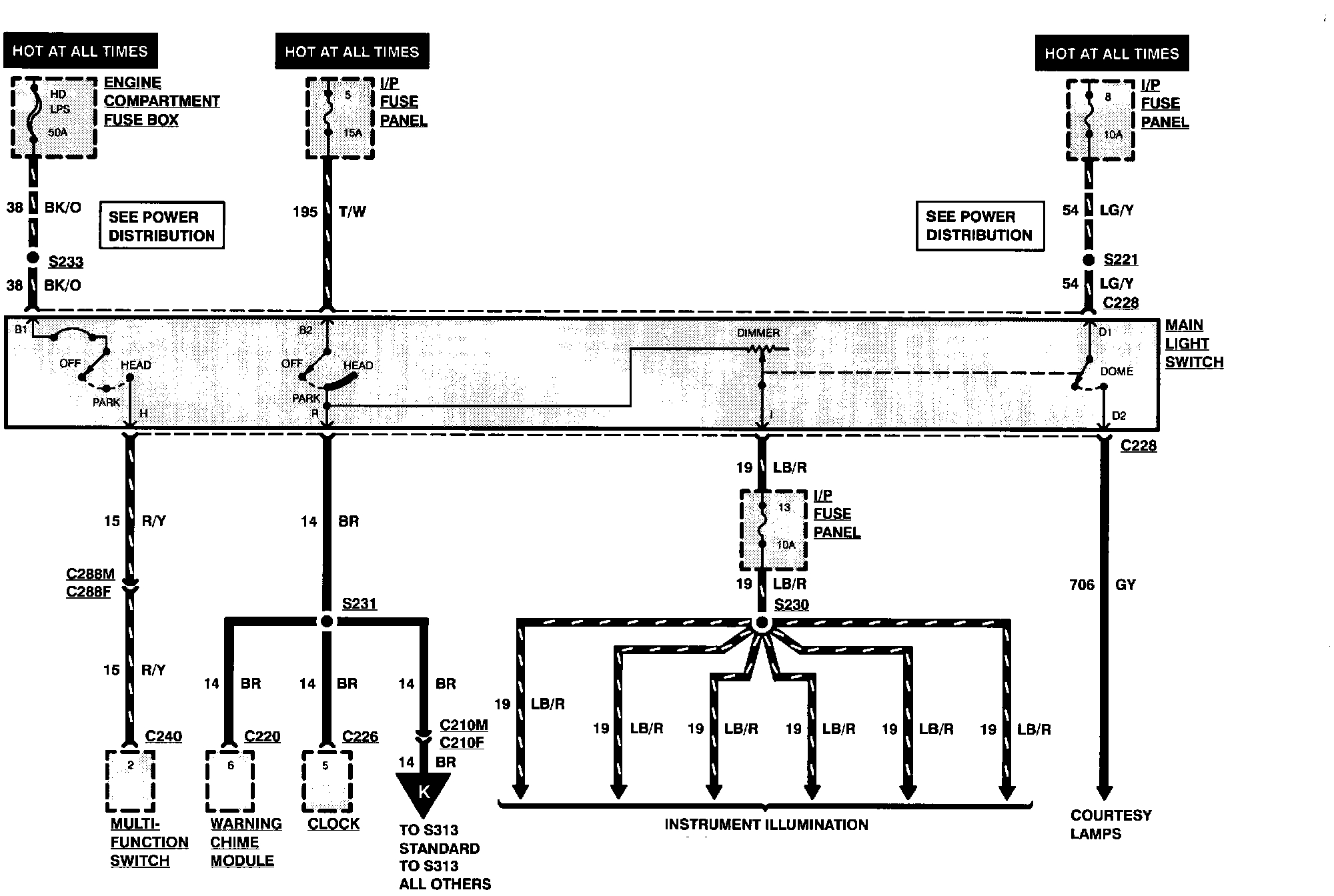
Fuse HD LPS
Fuse HD LPS
Fuse HD LPS
- protects the following circuits:
^
Exterior Lamps
^
Instrument Panel Fuse Panel
Power Distribution:
Power Distribution:
Power Distribution:
Power Distribution:
Power Distribution: