Curiosii for ever!: Car repair manuals for everyone.

Code 51 Sequence of Events

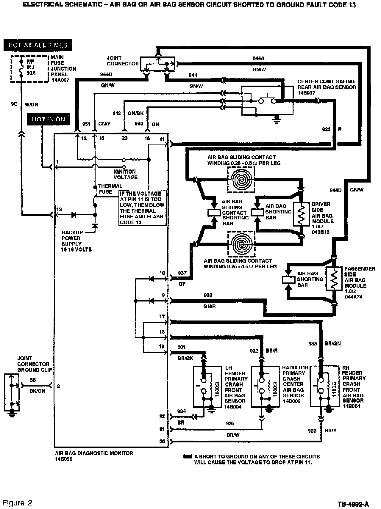
1. A short-to-ground occurs on one or more of the air bag deployment circuits.








2. The diagnostic monitor recognizes the shorted wiring and flashes Code 13 (air bag circuit shorted). Refer to Figures 1 and 2.

NOTE:
FAULT CODE 13 WILL ONLY FLASH WHILE THE SHORT-TO-GROUND IS PRESENT.

3. The diagnostic monitor sends a signal to its internal thermal fuse, causing the fuse to blow. This disables the air bag deployment circuits.

4. The diagnostic monitor will continue to flash Code 13 while the short is present. If the short goes away, Code 51 will appear.

5. The diagnostic monitor only flashes a Code 51 when the internal thermal fuse is blown and a short-to-ground is not present.

NOTE:
IT MAY BE POSSIBLE TO REPEAT FAULT CODE 13 BY MOVING ("SHAKE-WIGGLE" TEST) THE WIRING TO RECREATE THE ORIGINAL SHORT. HOWEVER, THIS WILL REQUIRE THE REACTIVATION OF THE AIR BAG SYSTEM, WHICH WILL AGAIN REQUIRE DEACTIVATION OF THE AIR BAG SYSTEM AFTER THE TEST IS PERFORMED.

CAUTION:
ALL AIR BAG SYSTEM COMPONENTS ARE SERVICED BY REPLACEMENT ONLY. IF ANY OF THESE COMPONENTS OR COMPONENT WIRING ARE DAMAGED IN ANY WAY, THEY CANNOT BE REPAIRED AND MUST BE REPLACED.

These components include the following:

^ Driver Air Bag Module Assembly

^ Passenger Air Bag Module Assembly

^ Sliding Contact (Clockspring)

^ Diagnostic Monitor

^ Safing Sensor

^ Primary Crash Sensors