Curiosii for ever!: Car repair manuals for everyone.

Blower Motor Switch: Testing and Inspection

BLOWER SWITCH CONTINUITY TEST

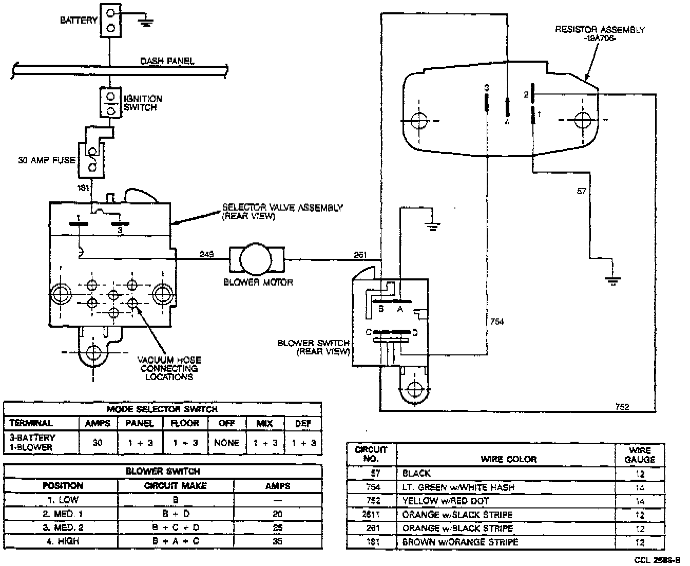
Heater System Electrical Wiring Diagram And Continuity Test Information:






^ Check for continuity between connected terminals. Check terminal continuity at every lever position.
^ The lamp should go on for each connected pair of terminals.
^ There should be no continuity between the battery terminal and the switch case.