Curiosii for ever!
: Car repair manuals for everyone.
Home
>>
Ford
>>
1992
>>
Taurus V6-182 3.0L DOHC SHO
>>
Repair and Diagnosis
>>
Powertrain Management
>>
Computers and Control Systems
>>
Relays and Modules - Computers and Control Systems
>>
Integrated Control Relay Module
>>
Diagrams
>>
Connector Views
Connector Views
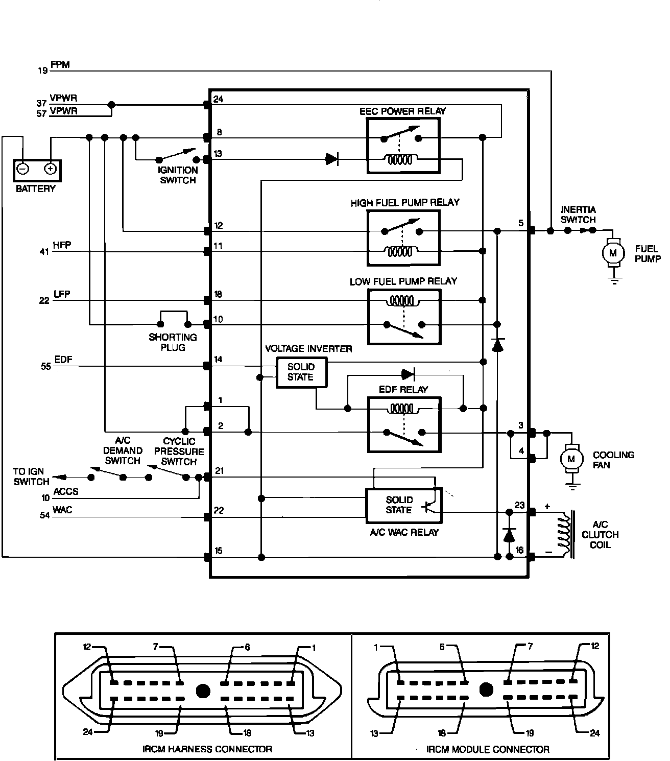
Intergrated Relay Control Module (IRCM) Schematic:
Integrated Relay Control Module (IRCM) Pinout: