Curiosii for ever!: Car repair manuals for everyone.

Code 19 (Continuous Memory)

***THIS ARTICLE INCLUDES UPDATES MADE BY TSB #89-5A-13, DATED MARCH 1989***



Supplemental Testing Information (scroll down to find Diagnostic Test Charts):

Block Diagram:





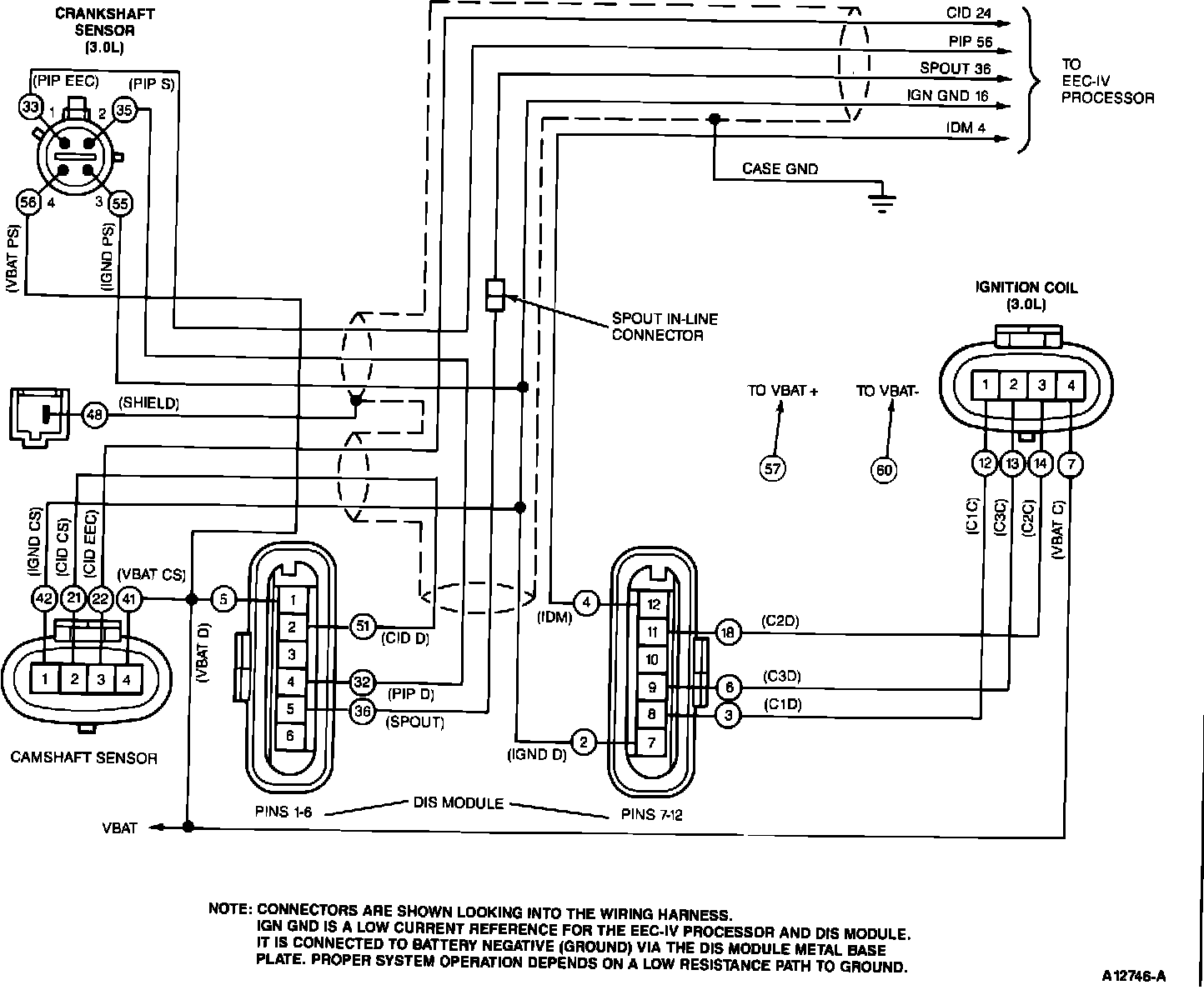
DIS Wiring Schematic:





Wiring Diagram 38:





Abbreviations for the Schematic, Pinpoint Tests, and Breakout Box Overlay:





DIS Module and Pin-out:





DIS Component Location:





DIS Waveforms:





Diagnostic Test Charts:

Ignition Symptoms and Trouble Codes Index:





Pinpoint Test C1 - C5:





Pinpoint Test C6 - C9:





Pinpoint Test C10 - C11: