Curiosii for ever!
: Car repair manuals for everyone.
Home
>>
Ford
>>
1985
>>
Midsize LTD L4-140 2.3L SOHC
>>
Repair and Diagnosis
>>
Diagrams
>>
Electrical Diagrams
>>
Cooling System
>>
Radiator Cooling Fan Control Module
Radiator Cooling Fan Control Module
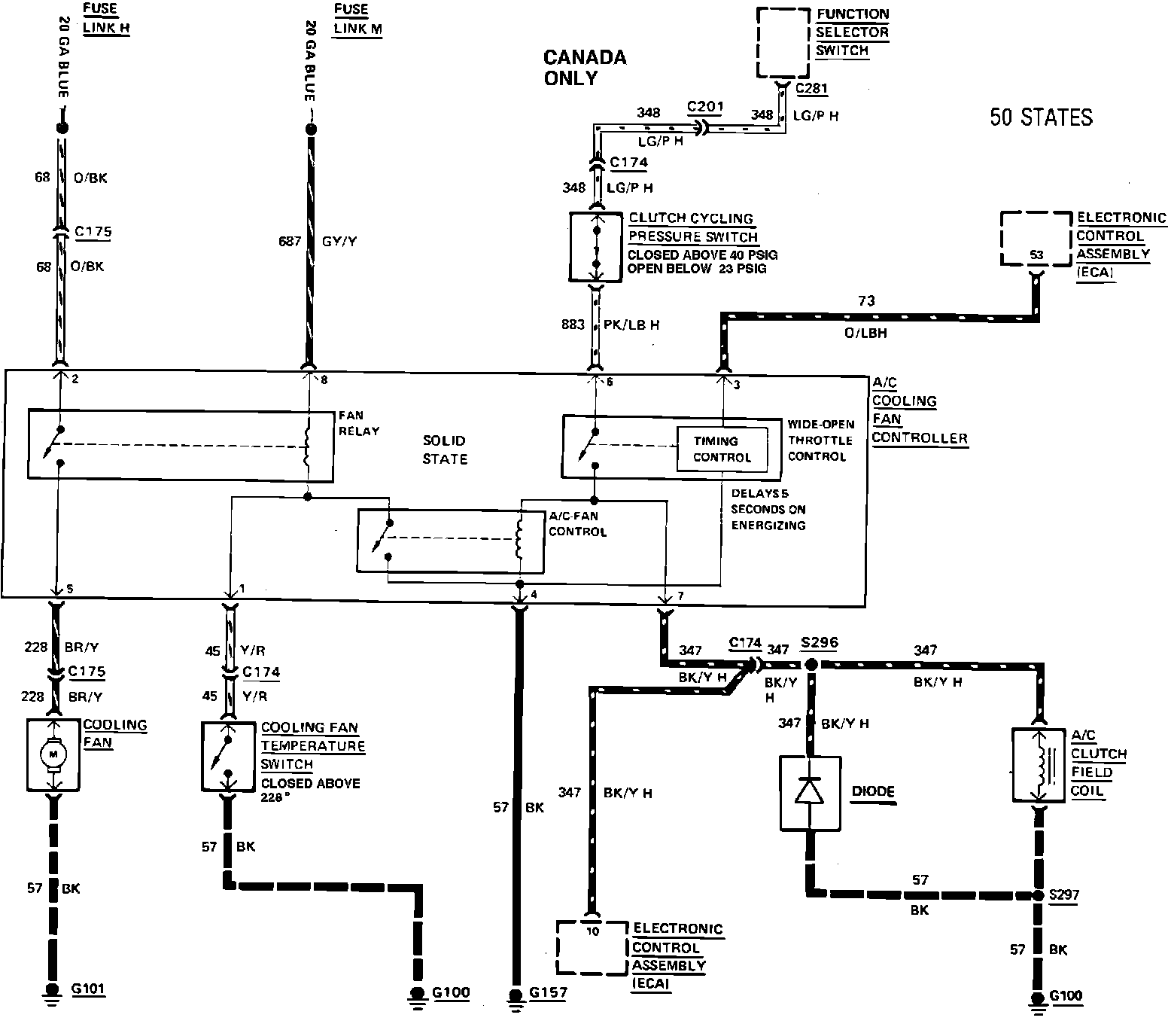
50 States - Cooling Fan Wiring Circuit. 1985 4 Cylinder Federal:
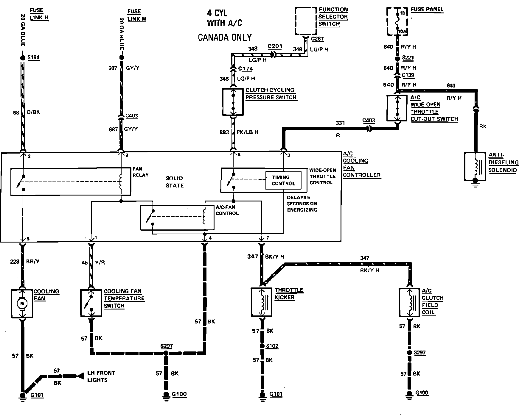
Canada - Cooling Fan Wiring Circuit. 1985 4 Cylinder Exc. Federal: