Curiosii for ever!: Car repair manuals for everyone.

With Automatic Transmission/Transaxle

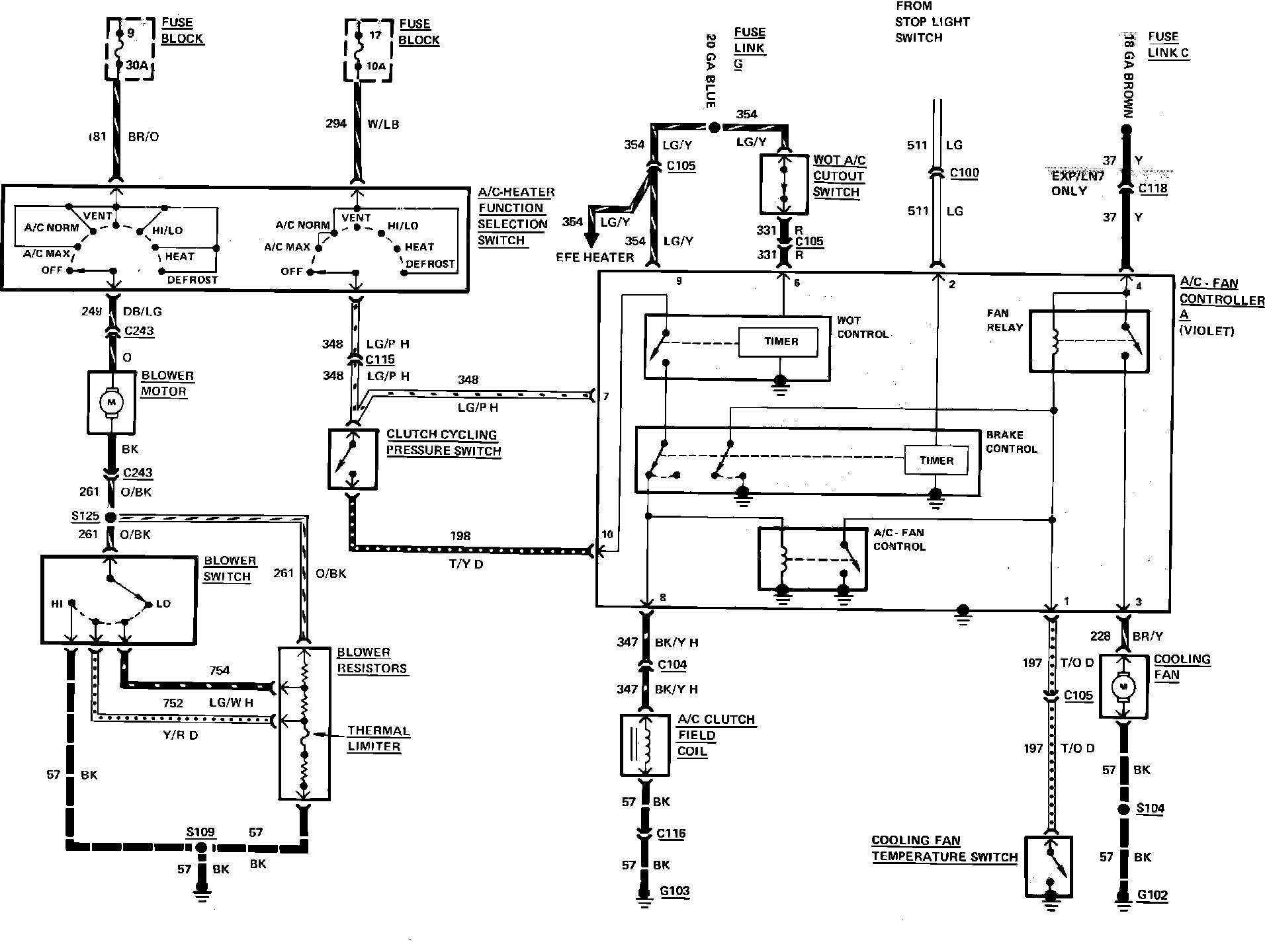
Fig. 9 Air conditioning, cooling fan & heater wiring circuit. 1983 Escort, EXP, Lynx & LN7 with automatic transaxle less fuel injection:



Fig. 27 Cooling fan wiring circuit. 1983 Escort, EXP, Lynx & LN7 with automatic transaxle less air conditioning: