Curiosii for ever!
: Car repair manuals for everyone.
Home
>>
Ford
>>
1982
>>
LTD Crown Victoria V8-255 4.2L VIN D 2-bbl
>>
Repair and Diagnosis
>>
Powertrain Management
>>
Diagrams
>>
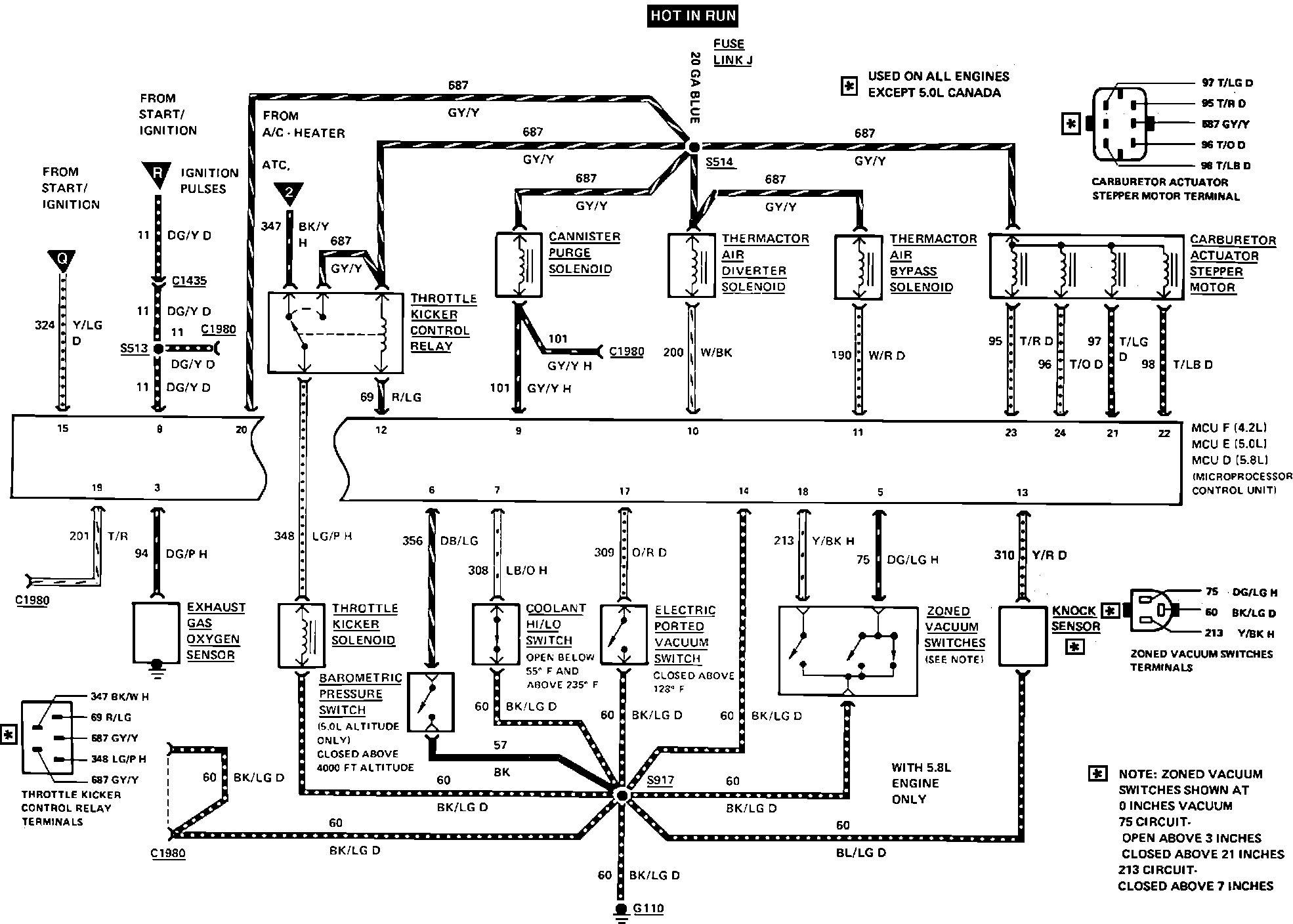
Engine Controls
Engine Controls
M.C.U. Wiring Diagram.: