Curiosii for ever!
: Car repair manuals for everyone.
Home
>>
Ford Truck
>>
2006
>>
Explorer 2WD V8-4.6L VIN 8
>>
Repair and Diagnosis
>>
Powertrain Management
>>
Computers and Control Systems
>>
Relays and Modules - Computers and Control Systems
>>
Engine Control Module
>>
Diagrams
>>
Diagram Information and Instructions
>>
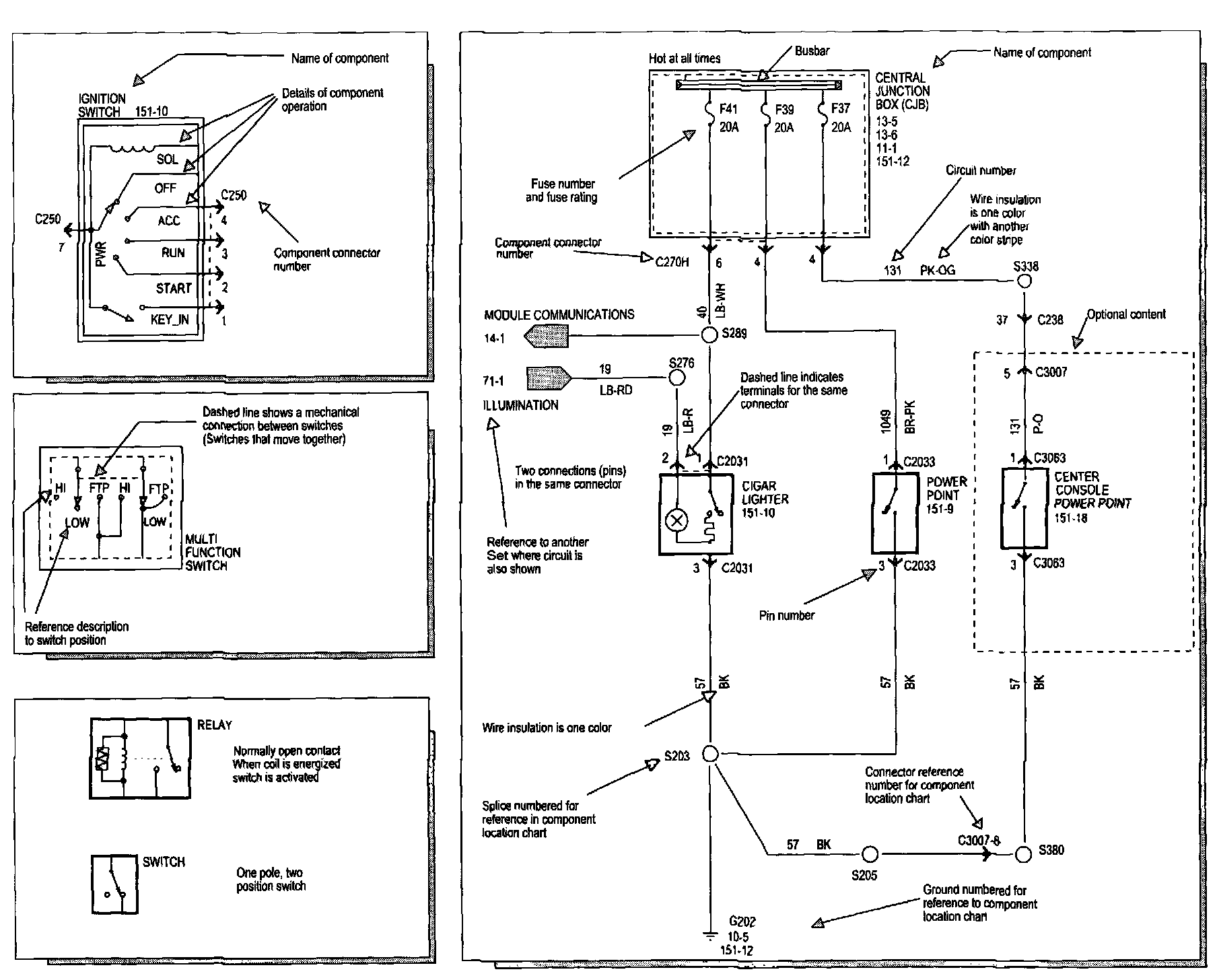
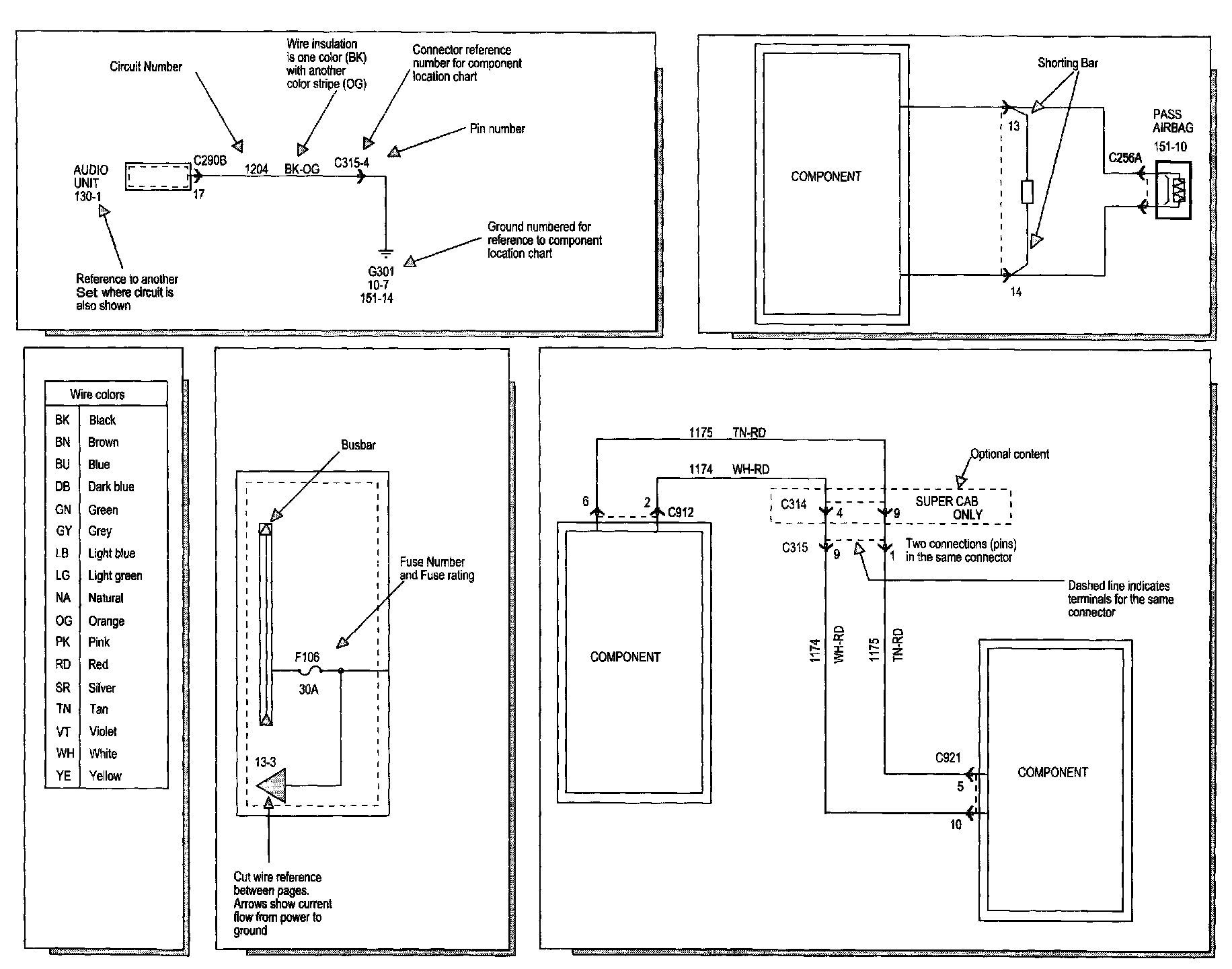
Symbols
Symbols
Symbols Part 1:
Symbols Part 2:
Symbols Part 3:
Symbols Part 4:
Symbols Part 5: