Curiosii for ever!
: Car repair manuals for everyone.
Home
>>
Ford Truck
>>
2003
>>
Excursion 2WD V8-7.3L DSL Turbo VIN F
>>
Repair and Diagnosis
>>
Powertrain Management
>>
Computers and Control Systems
>>
Testing and Inspection
>>
Pinpoint Tests
>>
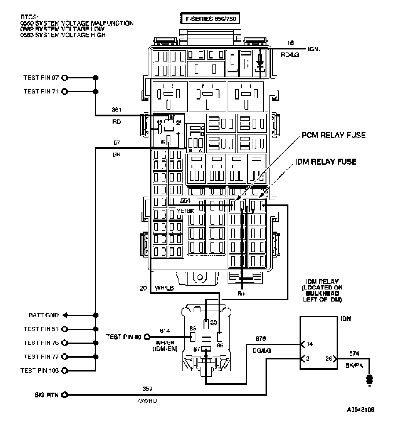
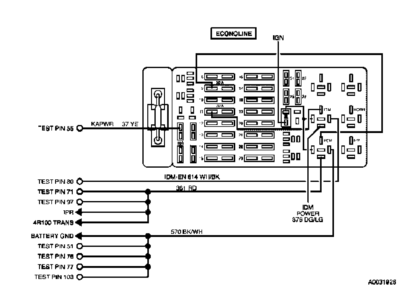
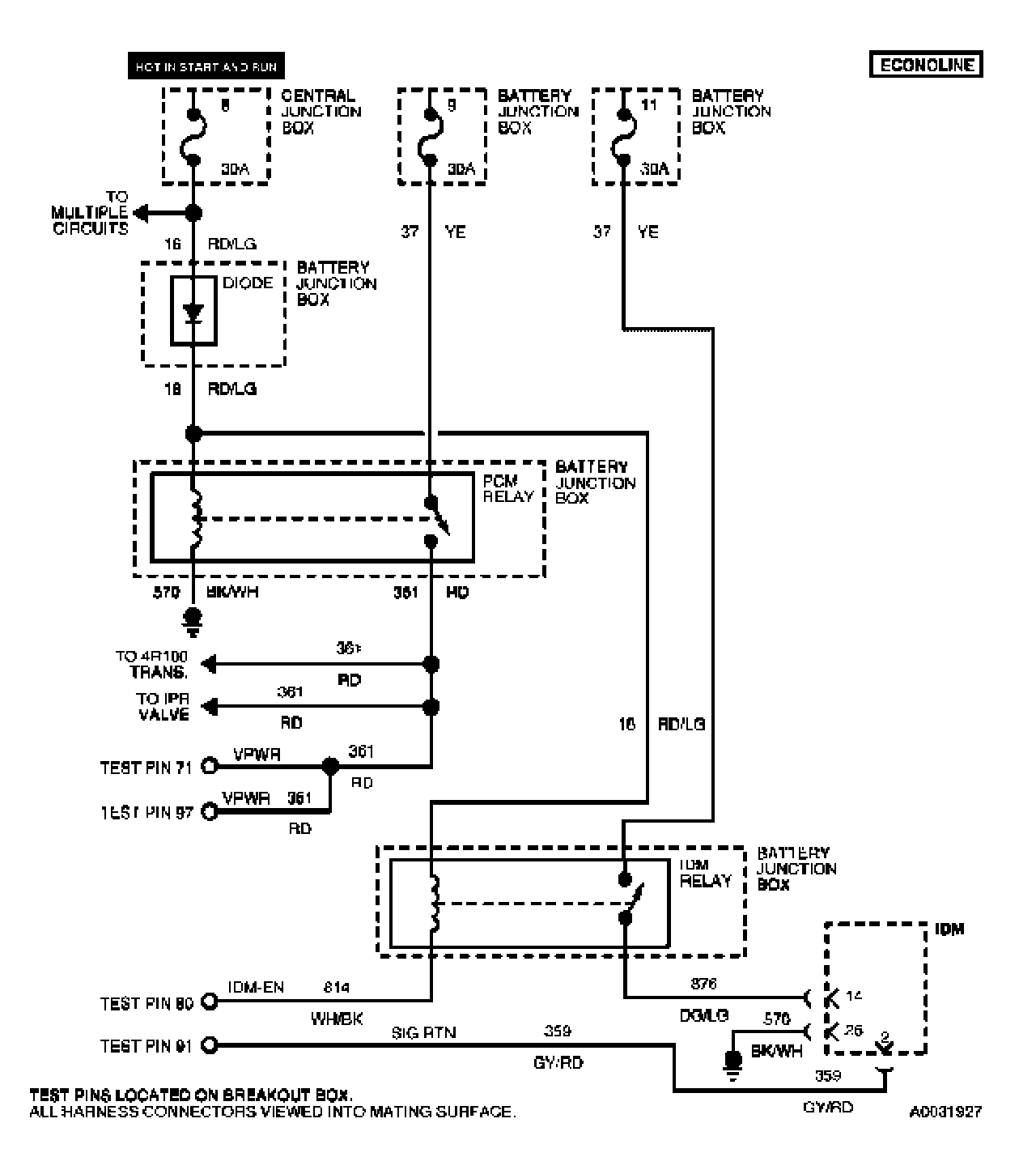
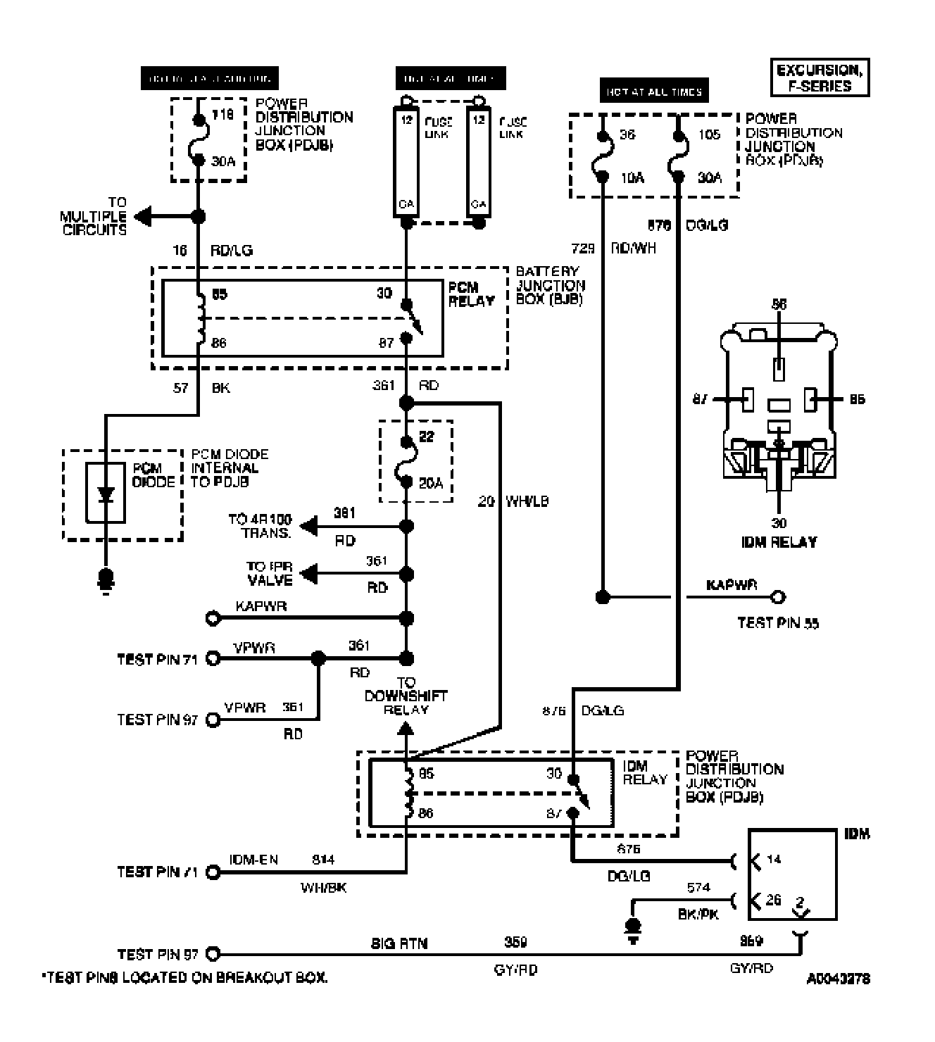
Tests NC: Injector Driver Module Enable (IDM-EN)
Tests NC: Injector Driver Module Enable (IDM-EN)