Curiosii for ever!: Car repair manuals for everyone.

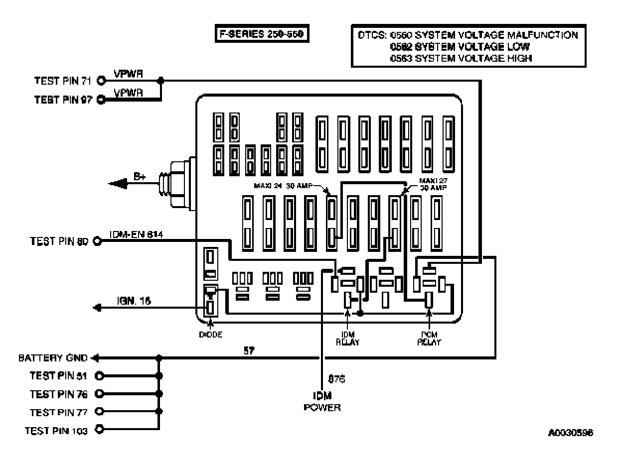
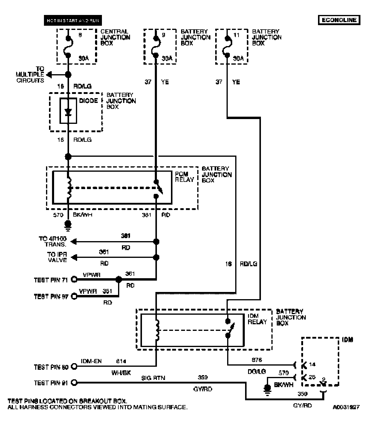
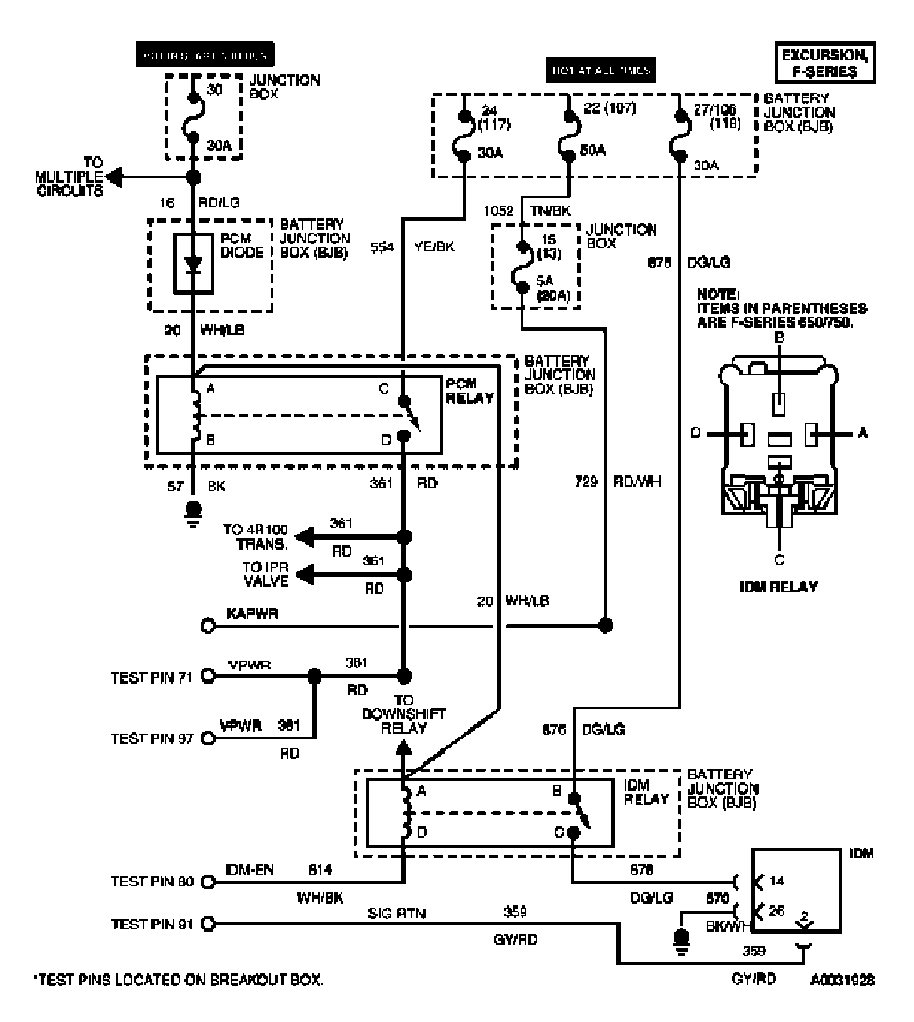
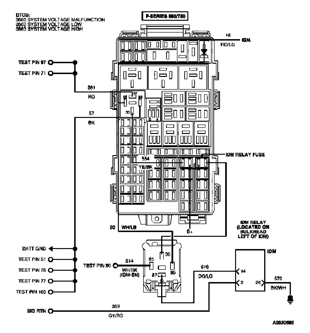
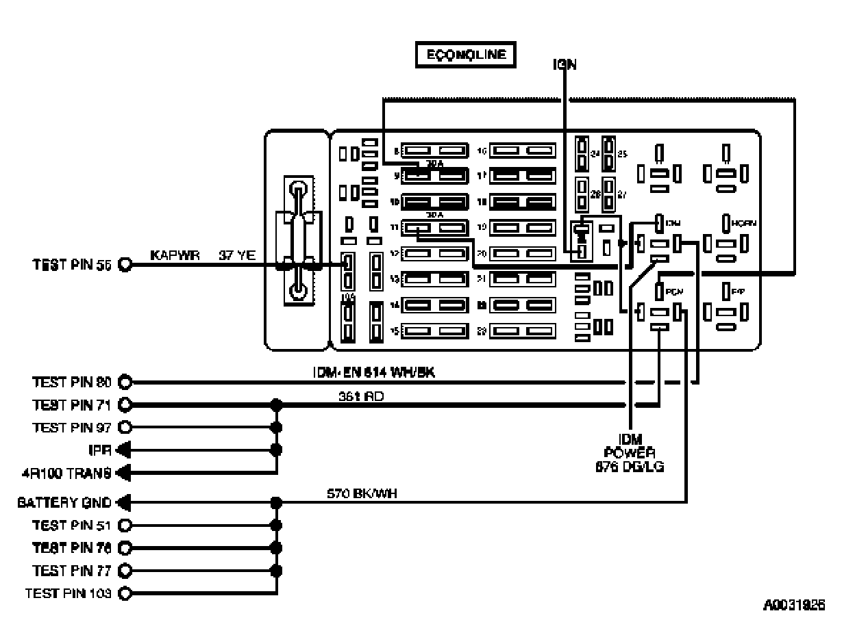
Tests NC: Injector Driver Module Enable (IDM-EN)




NC Introduction 1 Of 7:





NC Introduction 2 Of 7:





NC Introduction 3 Of 7:





NC Introduction 4 Of 7:





NC Introduction 5 Of 7:





NC Introduction 6 Of 7:





NC Introduction 7 Of 7:





NC1 - NC2:





NC3 - NC5:





NC6 - NC8:





NC9 - NC11: