Curiosii for ever!
: Car repair manuals for everyone.
Home
>>
Ford Truck
>>
2001
>>
Excursion 2WD V10-6.8L VIN S
>>
Repair and Diagnosis
>>
Diagrams
>>
Electrical Diagrams
>>
General Module
General Module
Generic Electronic Module (GEM)
Diagram 59-1:
Diagram 59-2:
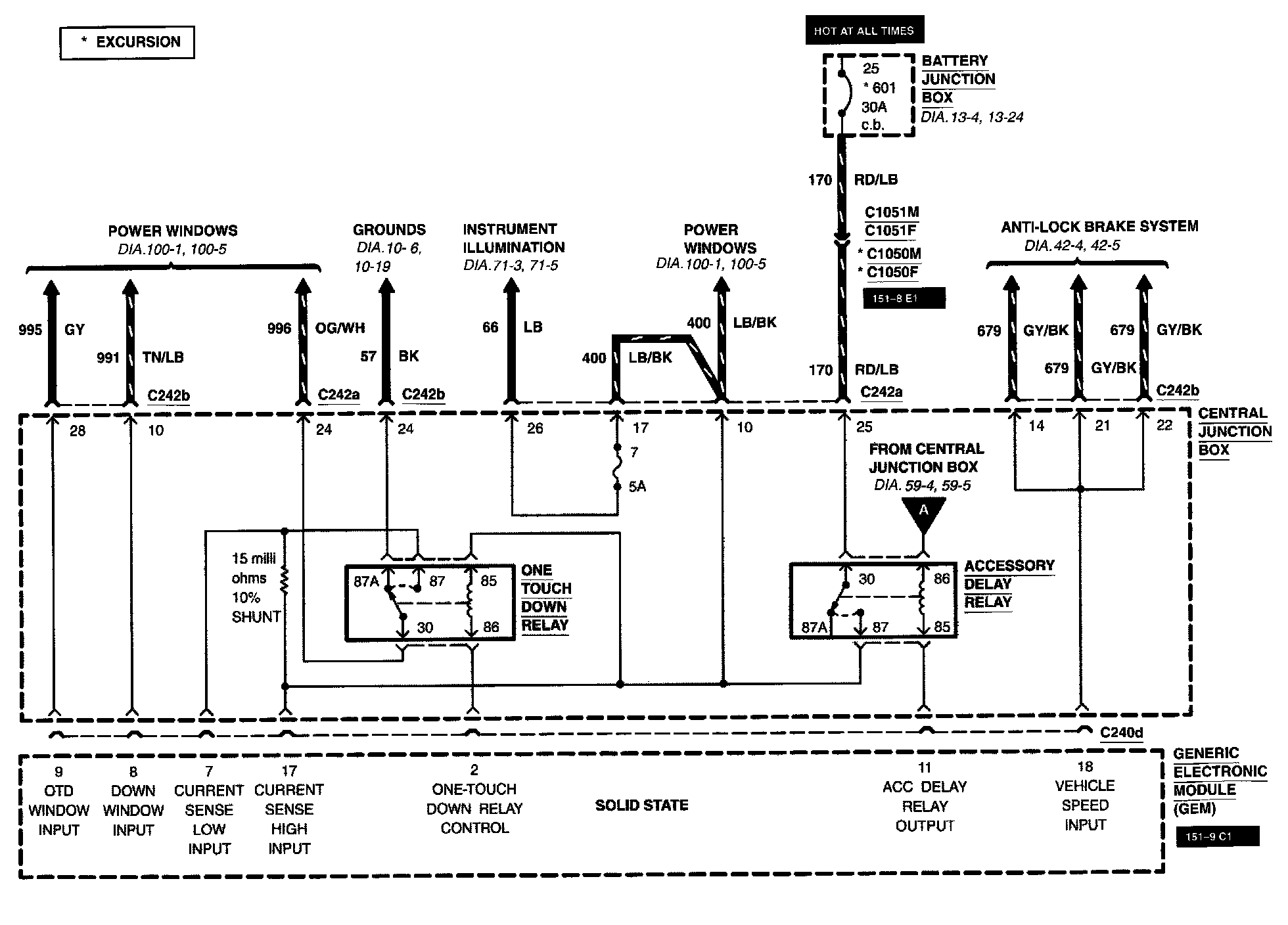
Diagram 59-4:
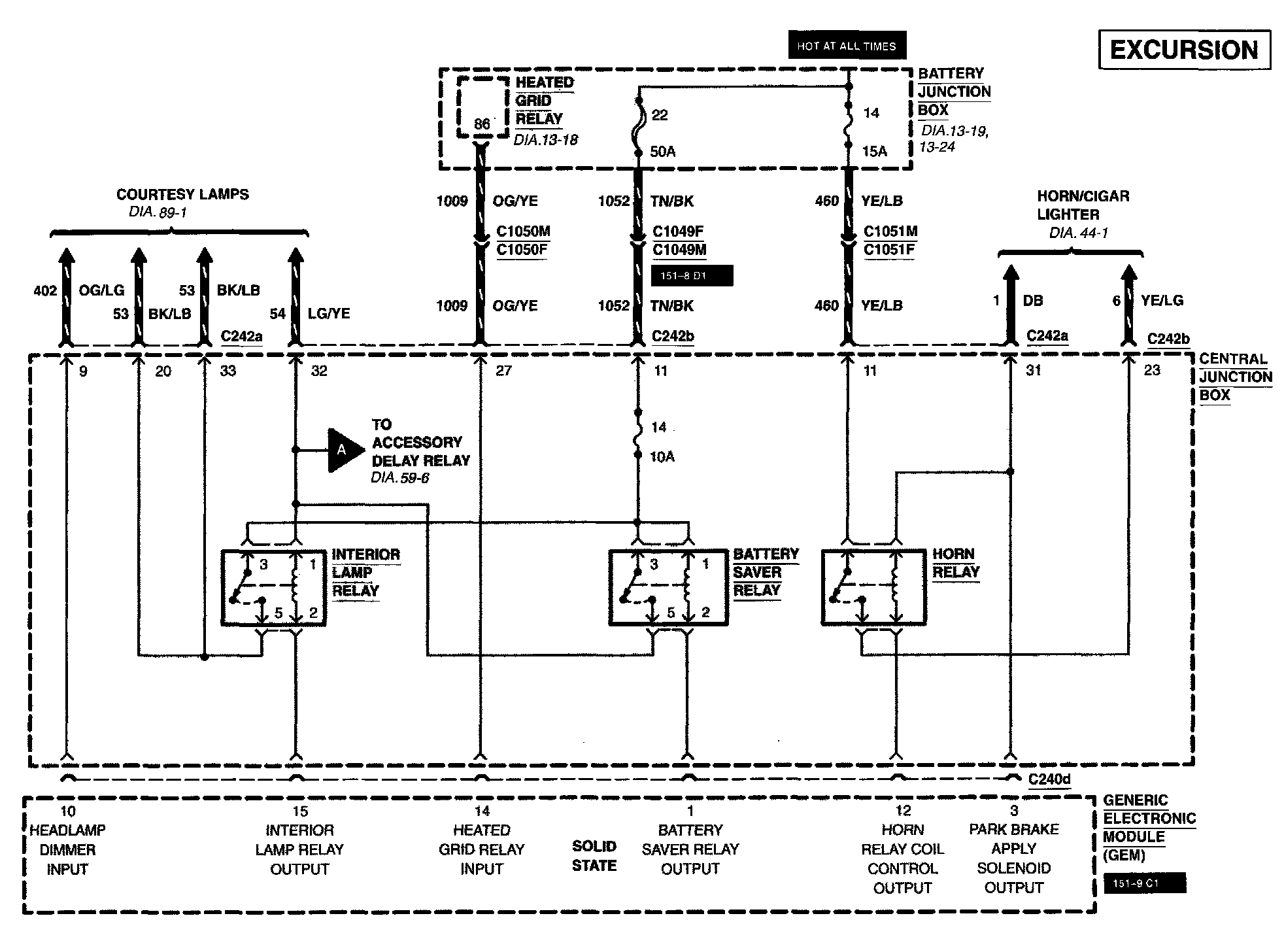
Diagram 59-6:
Diagram 59-7:
Diagram 59-8: