Curiosii for ever!: Car repair manuals for everyone.

Tests HU: Intake Air Systems




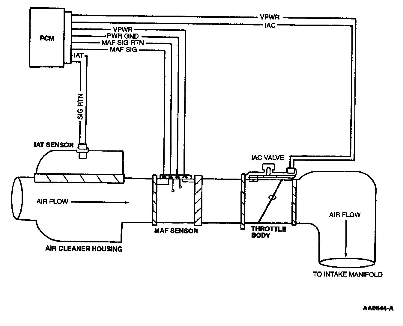
Intake Air System:






NOTE
This Pinpoint Test is intended to diagnose the following:
- Throttle body assembly
- Speed control cable
- Accelerator cable linkage to throttle body
- Air cleaner assembly (including air cleaner element)
- Air inlet tube
- Clean air tube hose and resonator
- Intake Manifold Runner Control (IMRC) housing assembly
- IMRC actuator assembly
- Harness circuits: IMRC, IMRC Monitor, SIG RTN, PWR GND, VPWR
- Intake Manifold Tuning Valve (IMT Valve) electric
- Powertrain Control Module (PCM)

Pinpoint Test Schematics and Connectors

2.5l Contour/Mystique, 2.5L Cougar (IMRC):





2.0L (2V) Focus/Escort (IMRC):









3.8L Windstar, 4.2L E/F-Series (IMRC):





4.6L Expedition/F-Series, 5.4L E-Series, 4V Expedition/Navigator (IMRC):





3.0L LS6 (IMRC):






Pinpoint Tests