Curiosii for ever!
: Car repair manuals for everyone.
Home
>>
Ford Truck
>>
1996
>>
Windstar V6-232 3.8L
>>
Repair and Diagnosis
>>
Powertrain Management
>>
Computers and Control Systems
>>
Testing and Inspection
>>
Pinpoint Tests
>>
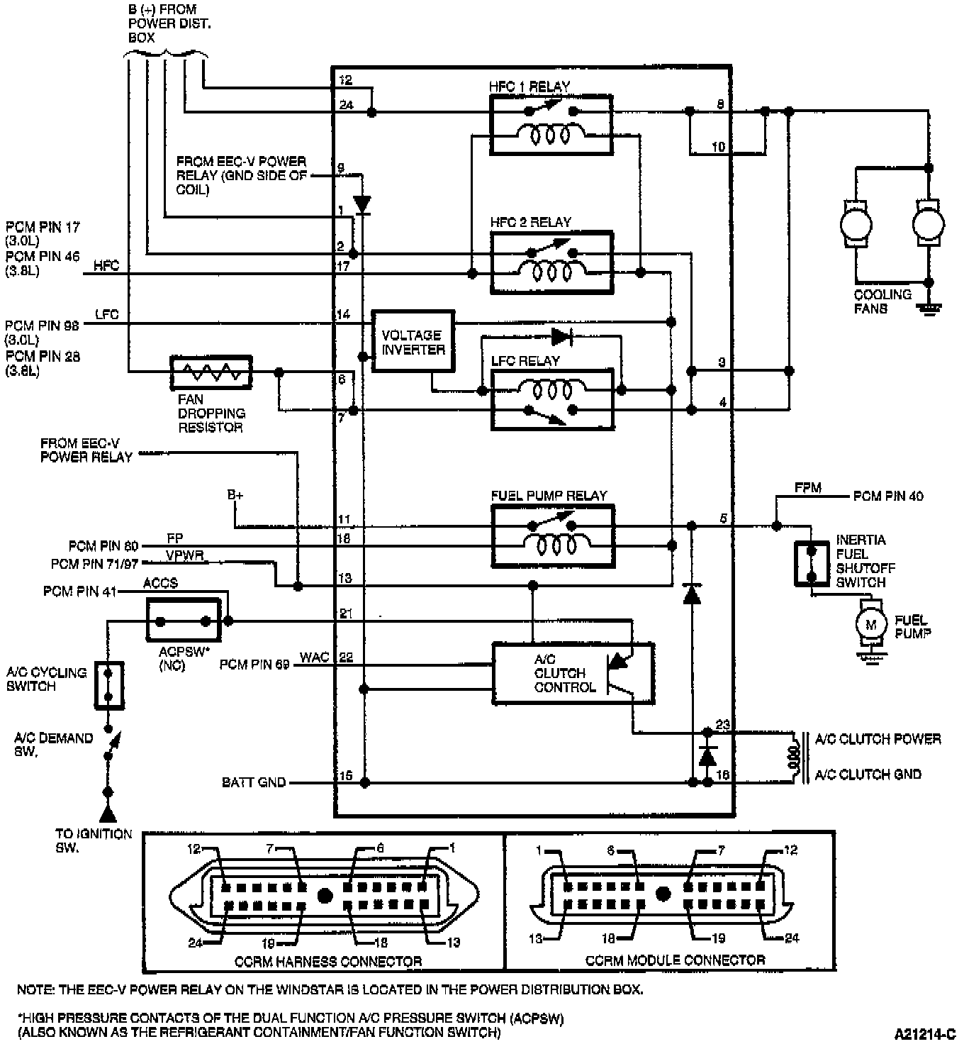
X - Constant Control Relay Module (CCRM)
>>
Test Schematic
Test Schematic
Windstar: