Curiosii for ever!: Car repair manuals for everyone.

Test Notes

You should enter this Pinpoint Test only when directed here.

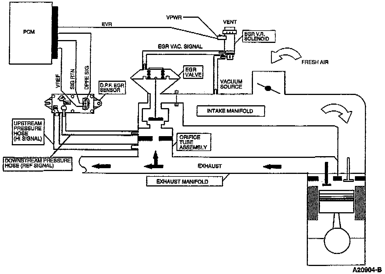
This Pinpoint Test is intended to diagnose the following:
- Differential Pressure Feedback EGR (DPF EGR) Sensor
- Exhaust Gas Recirculation (EGR) Valve
- EGR Vacuum Regulator (EGR V.R.) Solenoid
- Orifice Tube Assembly
- DPF EGR Sensor Pressure Hoses
- Vacuum Lines
- Harness Circuits: VREF, DPFE, SIG, SIG RTN, EVR, EVR PWR
- Powertrain Control Module (PCM)


DESCRIPTION

Differential Pressure Feedback EGR System:






For additional information on the EGR System, refer to Emission Control Systems / Exhaust Gas Recirculation.