Curiosii for ever!: Car repair manuals for everyone.

Generic Electronic Module

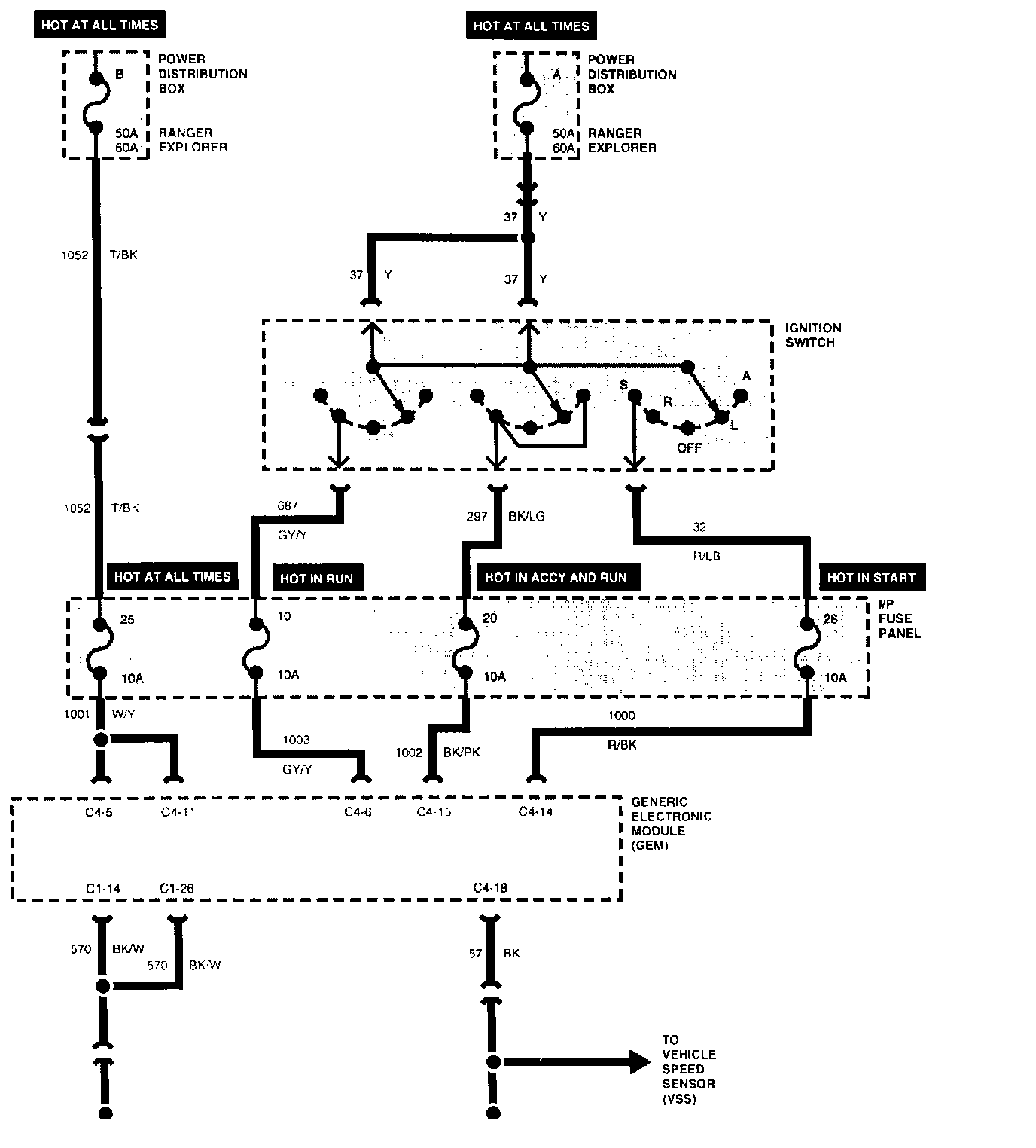
GEM Power And Ground System:





Warning Lamps And Chimes Part 1 Of 2:





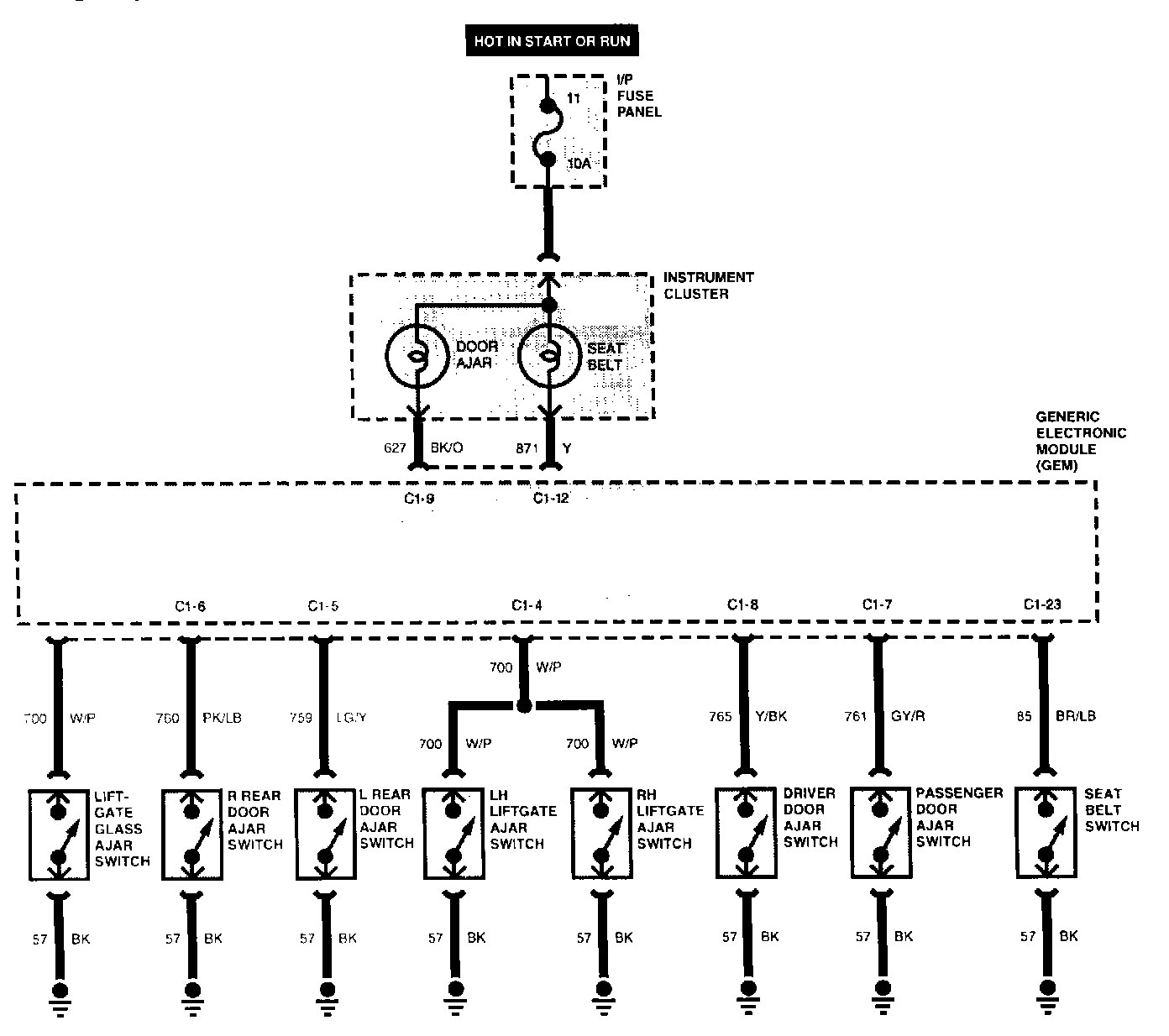
Warning Lamps And Chimes Part 2 Of 2:





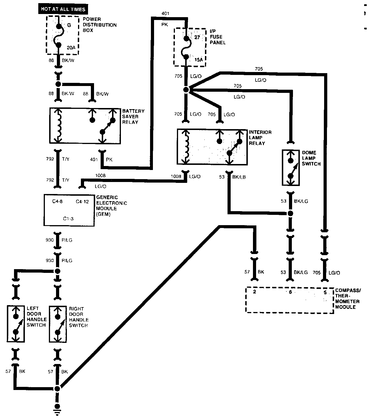
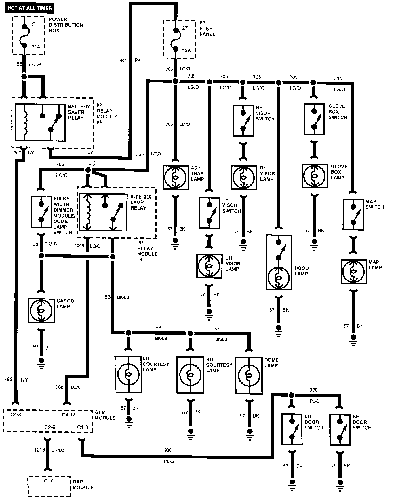
Battery Saver, Illuminated Entry And Interior Lamps:





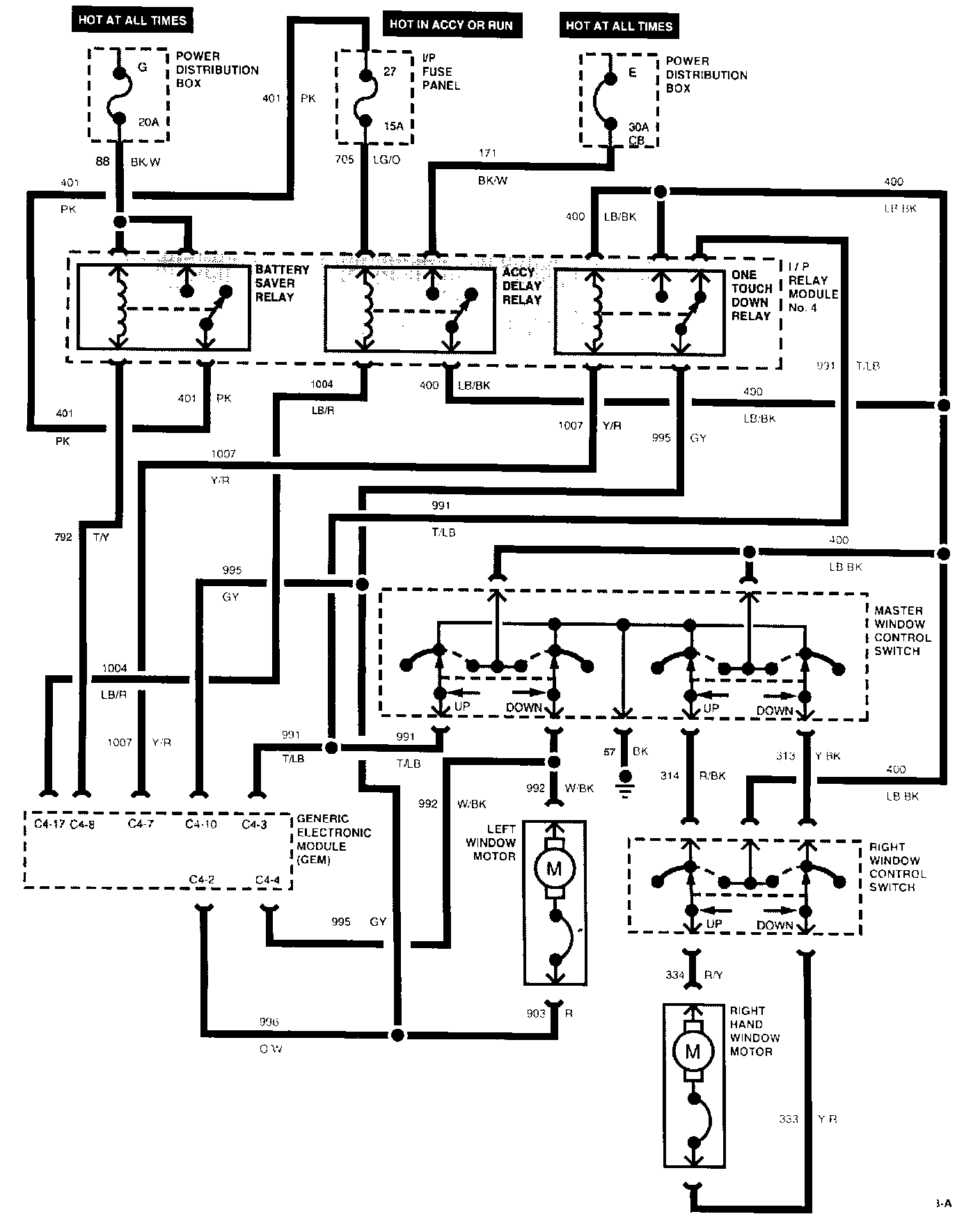
One Touch Power Window - Two Door:





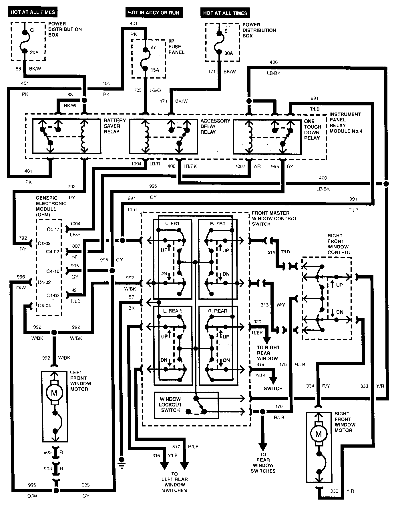
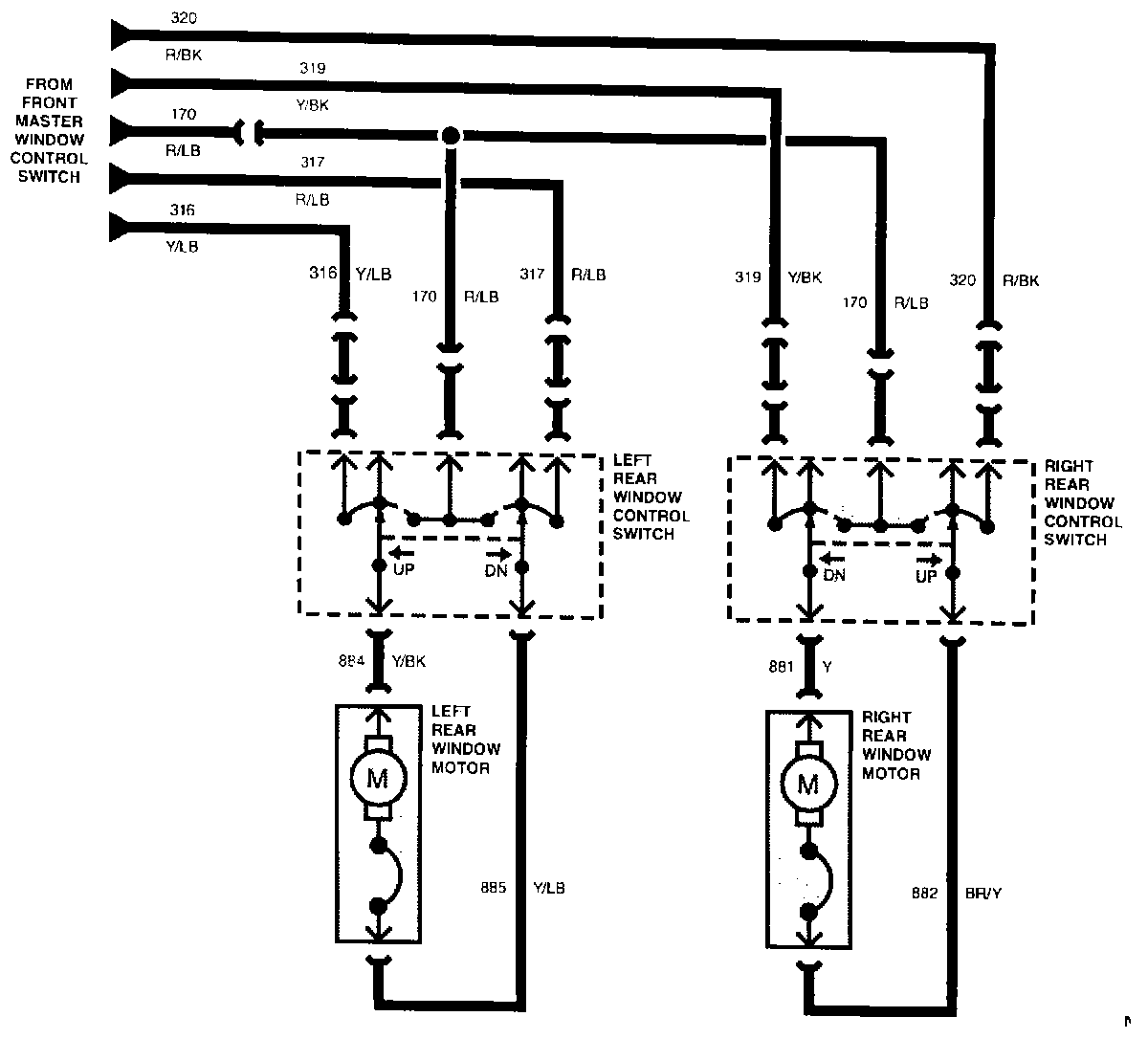
Power Windows - Four Door Part 1 Of 2:





Power Windows - Four Door Part 2 Of 2:





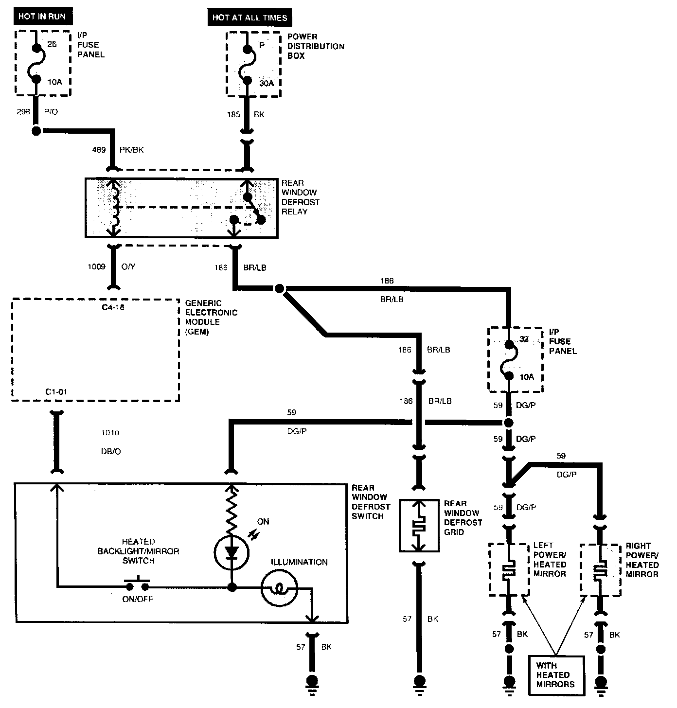
Rear Window Defrost/Heated Mirrors:





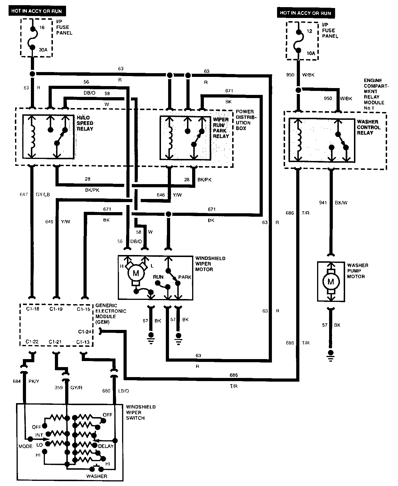
Front Wiper/Washer System:





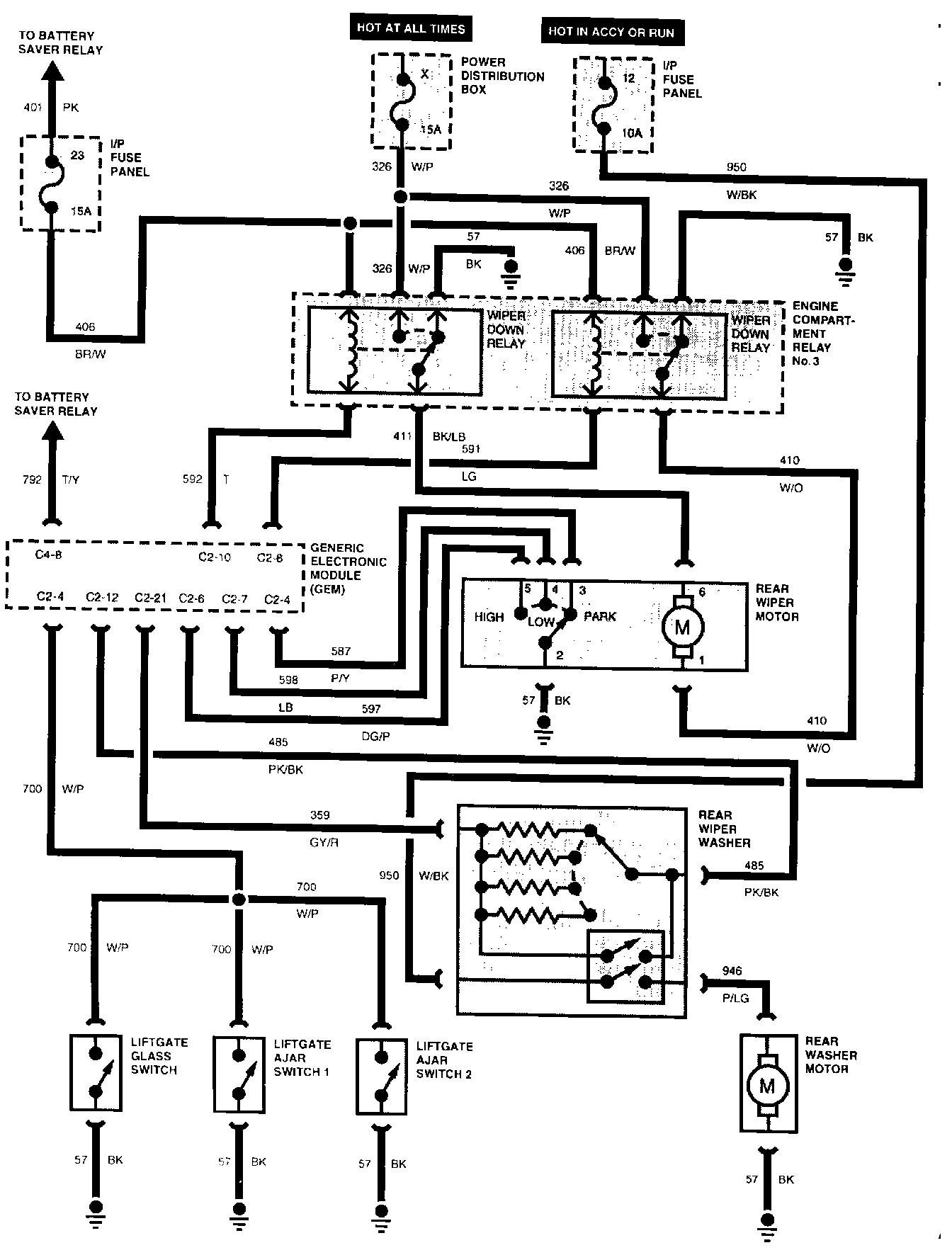
Rear Wiper/Washer System:





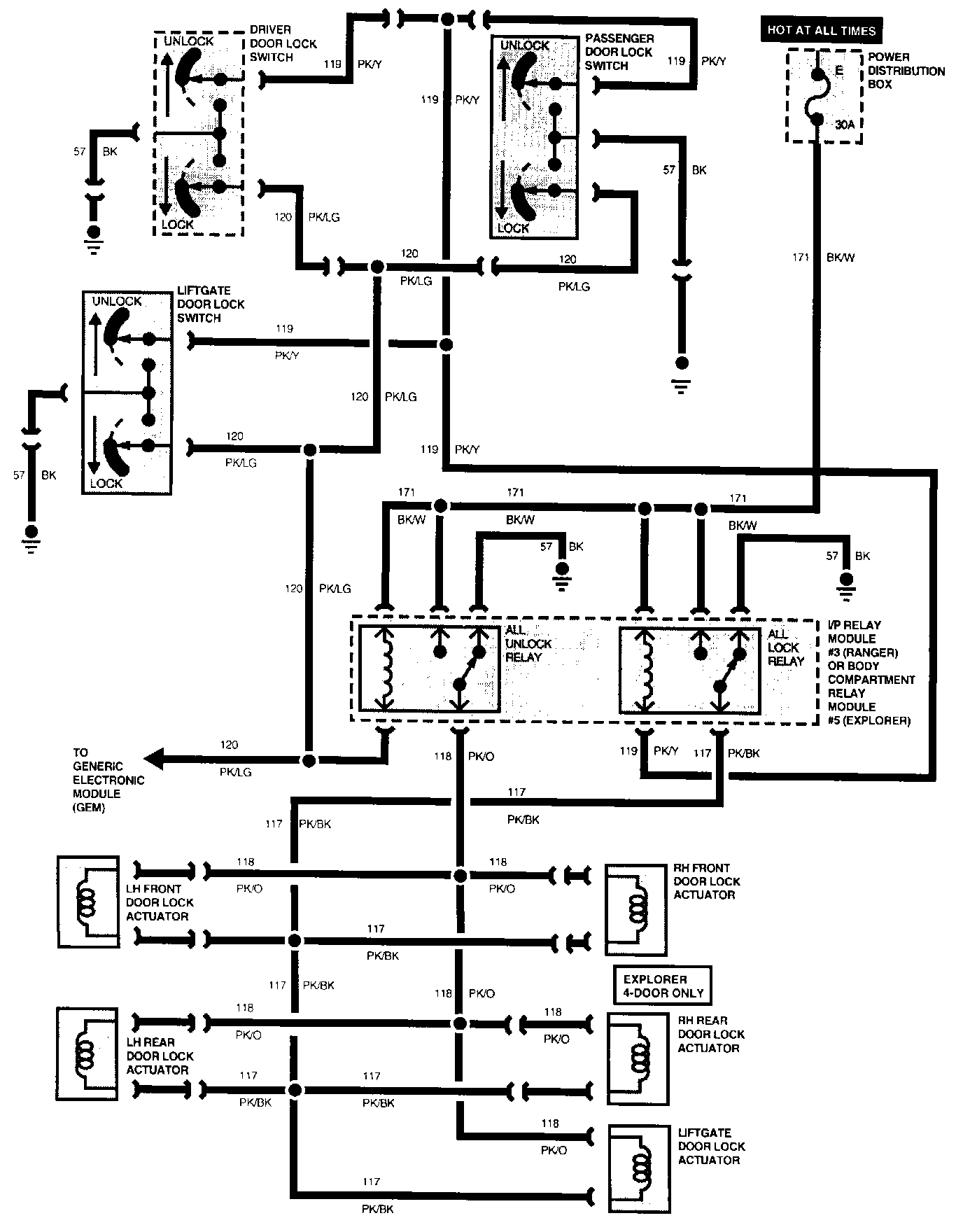
Power Locks Without Remote Keyless Entry:





Power Locks With Remote Keyless Entry:





Antitheft System - RAP:





Overhead Console: