Curiosii for ever!
: Car repair manuals for everyone.
Home
>>
Ford Truck
>>
1995
>>
Windstar V6-232 3.8L
>>
Repair and Diagnosis
>>
Diagrams
>>
Electrical Diagrams
>>
Powertrain Management
>>
Fuel Delivery and Air Induction
>>
Integrated Control Relay Module
>>
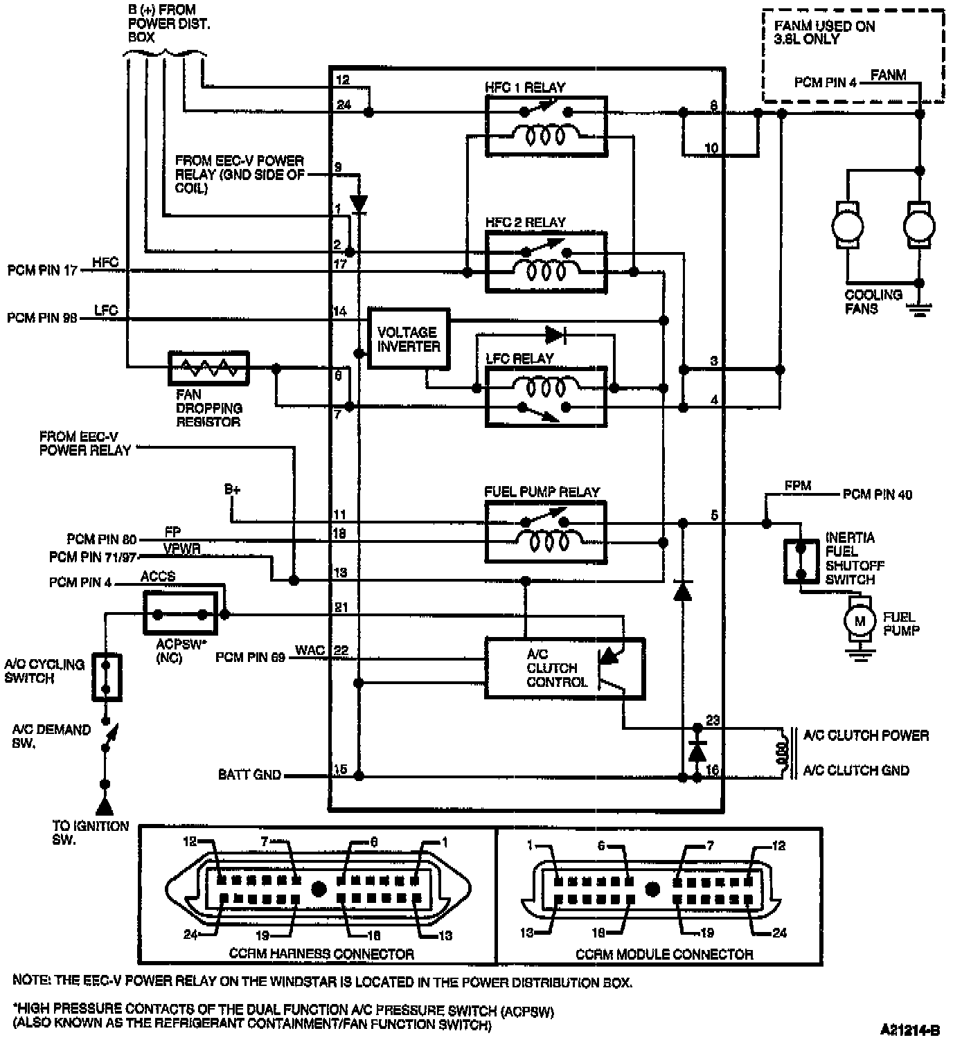
Constant Control Relay Module (CCRM) Internal Schematic
Constant Control Relay Module (CCRM) Internal Schematic