Curiosii for ever!
: Car repair manuals for everyone.
Home
>>
Ford Truck
>>
1993
>>
Explorer 2WD V6-245 4.0L
>>
Repair and Diagnosis
>>
Powertrain Management
>>
Computers and Control Systems
>>
Testing and Inspection
>>
Pinpoint Tests
>>
FE - Electrical Load Inputs
>>
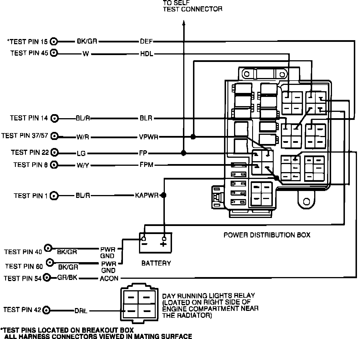
FE - Testing Schematic
FE - Testing Schematic
Schematic Diagram: