Curiosii for ever!: Car repair manuals for everyone.

Test 4 Wide Open Throttle Switch (Code 53 or 63)

NOTE: Observe the following instructions when performing the Subroutine Tests.


1. Do not measure voltage or resistance at the MCU module or connect any test light to it, unless otherwise instructed to do so.

2. Turn ignition key off and isolate both ends of a circuit whenever checking for shorts or continuity.

3. Connectors shown in schematics are viewed from front of connector.

4. Disconnect solenoids and switches from harness before checking continuity, resistance or by energizing by applying battery voltage directly.

5. Follow each step in order beginning with the first one in the appropriate routine. Follow each step until the problem is located, then correct the problem and perform the appropriate Functional Test to make sure that the problem has been corrected.


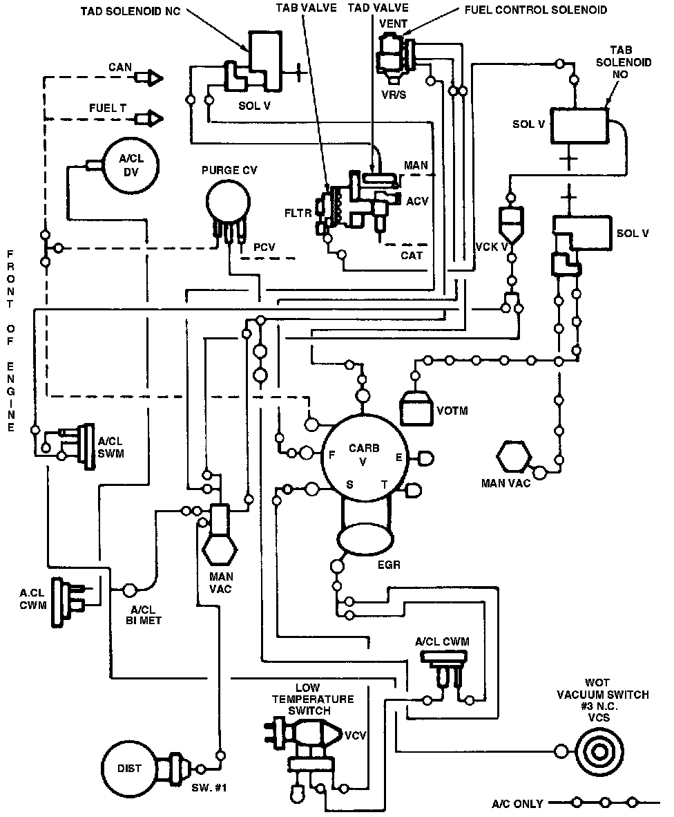
Fig.6 - MCU System Vacuum Schematic, Inlet Engines:






Test 4-Wide Open Throttle Vacuum Switch (Code 53 Or 63)


NOTE: Refer to vacuum schematic in Fig. 6 and compare to vacuum routings on vehicle to locate switch. The proper positive circuit is #73.


1. With engine running at idle, there should be at least 8 inches Hg vacuum at switch. If there is, proceed to step 2. If not, check vacuum lines for blockage, or leakage. Also, check TVS, PVS and ETC, if used.

2. Check resistance across vacuum switch contacts with no vacuum applied. If less than 5 ohms, proceed to next step. If greater than 5 ohms, replace switch.

3. Check resistance across vacuum switch contacts with 8 inches Hg vacuum applied. If resistance is greater than 5 ohms, proceed to next step. If less than 5 ohms, replace switch.

Fig.5 - MCU Wiring Circuit, Inlet Engines:







4. Check circuit 60, Fig. 5, for continuity by measuring resistance. If less than 5 ohms, proceed to next step. If greater than 5 ohms, repair circuit 60.

5. Check the positive feed circuit 73 for continuity by measuring resistance. If less than 5 ohms, proceed to next step. If greater than 5 ohms, repair positive feed circuit.

6. Check the positive feed circuit 73 for a short to ground by measuring resistance. If greater than 1,000 ohms, replace MCU module. If less than 1,000 ohms, repair short in circuit.