Curiosii for ever!
: Car repair manuals for everyone.
Home
>>
Eagle
>>
1995
>>
Vision V6-201 3.3L
>>
Repair and Diagnosis
>>
Diagrams
>>
Electrical Diagrams
>>
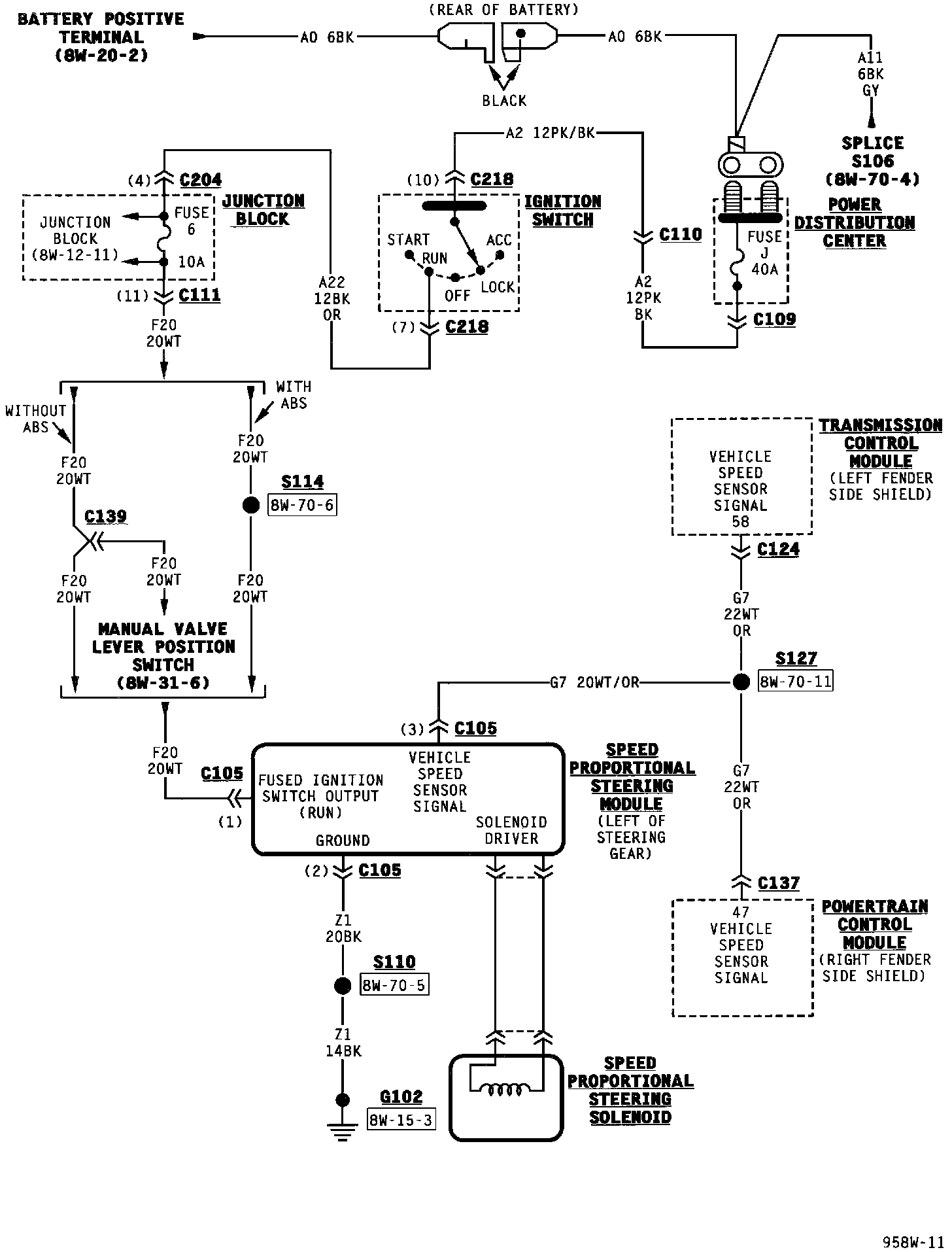
Steering
Steering
Speed Proportional Steering:
NOTE:
To view sheets referred to in these diagrams, see
Diagram Information and Instructions/Complete Body and Chassis Diagrams
.