Curiosii for ever!: Car repair manuals for everyone.

Output Current Test

Output Current Test:





This test determines whether the generator outputs normal current.
1. Before the test, always be sure to check the following.
- Generator installation
- Battery Battery

NOTE: The battery to be used should be slightly discharged. The load in a fully-charged battery will be insufficient and the test may not be able to be carried out correctly.

- Generator drive belt tension
- Fusible link
- Abnormal noise from the generator while the engine is running

2. Turn the ignition switch to the OFF position.
3. Disconnect the negative battery cable.
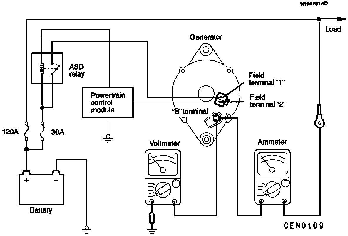
4. Disconnect the generator output wire from the generator "B" terminal and connect a DC test ammeter with a range of 0 - 100 A in series between the "B" terminal and the disconnected output wire. (Connect the (+) lead of the ammeter to the "B" terminal, and then connect the (-) lead of the ammeter to the disconnected output wire.)

CAUTION: Never use clips but tighten bolts and nuts to connect the line. Otherwise loose connections (e.g . using clips) will lead to a serious accident because of high current.

NOTE: A clamp-type ammeter which enables measurements to be taken without disconnecting the generator output wire should be recommended.

5. Connect a voltmeter with a range of 0 - 20 V between the generator "B" terminal and the ground. (Connect the (+) lead of the voltmeter to the "B" terminal, and then connect the (-) lead of the voltmeter to the ground.)
6. Connect the negative battery cable.
7. Leave the hood open.
8. Check to be sure that the reading on the voltmeter is equal to the battery voltage.

NOTE: If the voltage is 0 V, the cause is probably Can open circuit in the wire or fusible link between the generator "B" terminal and the battery (+) terminal.

9. After turning the light switch on and turning on the headlights, start the engine.
10. Immediately after setting the headlights to high beam and turning the heater blower switch to the high revolution position, increase the engine speed to 2,500 r/min and read the maximum current output value displayed on the ammeter.
Limit value: 70% of nominal current output

NOTE:
- Because the current from the battery will soon drop after the engine is started, the above step should be carried out as quickly as possible in order to obtain the maximum current output value.
- The current output value will depend on the electrical load and the temperature of the generator body.
- If the electrical load is small while testing, the specified level of current may not be output even though the generator is normal. In such cases, increase the electrical load by leaving the headlights turned on for some time to discharge the battery or by using the lighting system in another vehicle, and then test again.
- The specified level of current also may not be output if the temperature of the generator body or the ambient temperature is too high. In such cases, cool the generator and then test again.

11. The reading on the ammeter should be above the limit value. If the reading is below the limit value and the generator output wire is normal, replace the generator.
12. Run the engine at idle speed after the test.
13. Turn the ignition switch to the OFF position.
14. Disconnect the negative battery cable.
15. Disconnect the ammeter and voltmeter.
16. Connect the generator output wire to the generator "B" terminal.
17. Connect the negative battery cable.