Curiosii for ever!: Car repair manuals for everyone.

With California Emissions





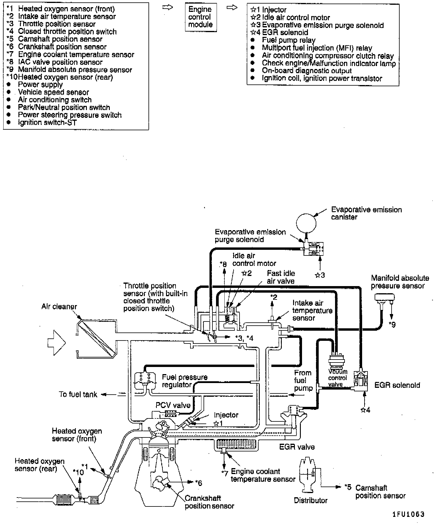
The engine control module (ECM) monitors the input/output signals (some signals at all times and the others under specified conditions) of the engine control module.

When a malfunction has continued for a specified time or longer since the irregular signal is initially monitored, the engine control module judged that a malfunction has occurred.

After the ECM first detects a malfunction, a diagnostic trouble code is recorded when the engine is restarted and the same malfunction is re-detected. However, for items marked with an asterisk, a diagnostic trouble code is recorded on the first detection of the malfunction.

There are 30 diagnostic items, and the diagnostic results can be read out with a scan tool.

Moreover, since memorization of the diagnostic trouble codes is backed up directly by the battery, the diagnostic results are memorized even if the ignition key is turned off. The diagnostic trouble codes will, however, be erased when the battery terminal or the engine control module connector is disconnected.

In addition, the diagnostic trouble code can also be erased by turning the ignition switch to ON and sending the diagnostic trouble code erase signal from the scan tool to the engine control module.

CAUTION: If the sensor connector is disconnected with the ignition switch turned ON, the diagnostic trouble code is memorized. In this case, send the diagnostic trouble code erase signal to the engine control module in order to erase the diagnostic memory.

The 30 diagnostic items are provided as follows, and if plural items are activated, they are all indicated sequentially from the smallest code number.

CAUTION: The diagnostic trouble code of ignition timing adjustment signal is output whenever terminal for ignition timing adjustment is grounded. Therefore, it is not a malfunction that the code is output when adjusting ignition timing.

The ECM records the diagnostic trouble code and the engine operating conditions at the time the malfunction was detected. These data are called "freeze frame" data

This data indicates the engine operating condition from when nothing at all is detected to the initial detection of malfunction.

This data can be read by using the scan tool, and can then be used in simulation tests for troubleshooting. Data items are as follows.

Data Unit

Engine coolant temperature °C

Engine speed RPM's

Vehicle speed km/h

Long-term fuel compensation %
(Long-term fuel trim)

Short-term fuel compensation %
(Short-term fuel trim)

Fuel control condition - Open loop
- Closed loop
- Open loop-drive condition
- Open loop-DTC set
- Closed loop-O2 (rear) failed

Calculation load value %

Diagnostic trouble code
during data recording -