Curiosii for ever!: Car repair manuals for everyone.

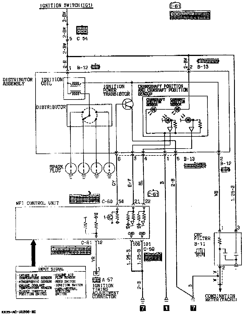
Ignition System: Description and Operation






OPERATION
- When the ignition switch is turned to "ON", battery voltage is applied to the ignition coil primary winding.
- As the distributor shaft rotates, ignition signals are transmitted from the multiport injection control unit to the [1][2]ignition power transistor.
- These signals activate the [1][2]ignition power transistor to cause ignition coil primary winding current to flow from the ignition coil negative terminal through the ignition power transistor to ground or be interrupted, repeatedly.
- This action induces high voltage in the secondary winding of the ignition coil. From the ignition coil, the secondary winding current produced flows through the distributor and spark plug to ground, thus causing ignition in each cylinder.