Curiosii for ever!
: Car repair manuals for everyone.
Home
>>
Eagle
>>
1986
>>
Eagle Sedan L6-258 4.2L
>>
Repair and Diagnosis
>>
Diagrams
>>
Connector Views
>>
Body Wiring Circuits
Body Wiring Circuits
Fig. 7 Body & Chassis Wiring Circuit (Part 1 Of 4):
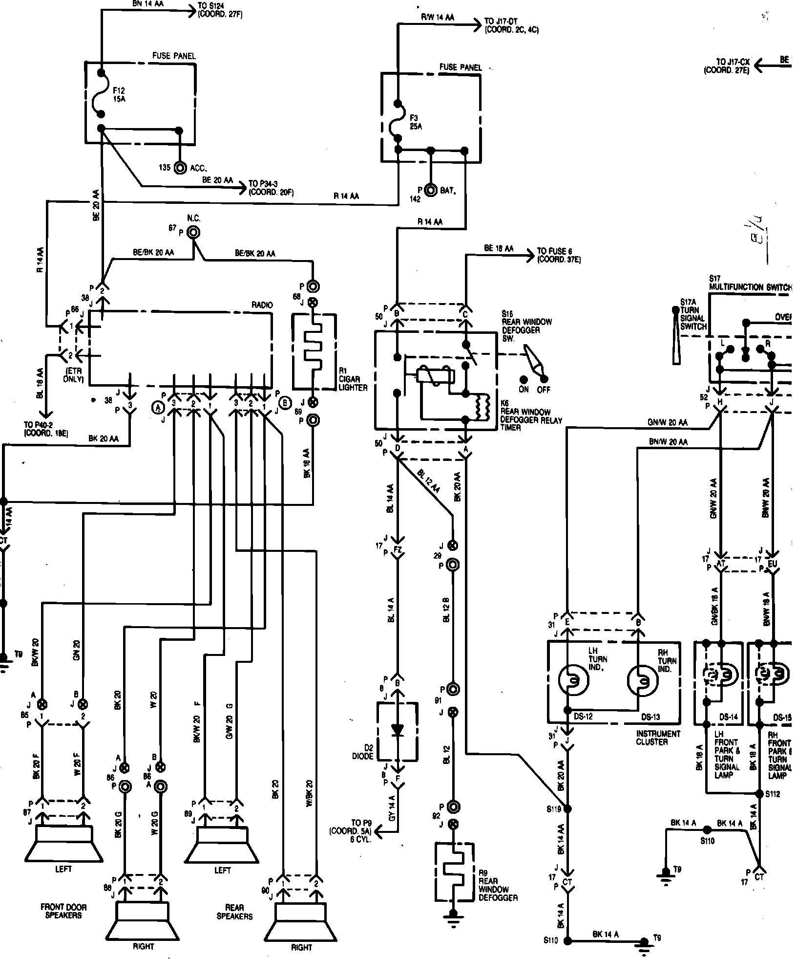
Fig. 7 Body & Chassis Wiring Circuit (Part 2 Of 4):
Fig. 7 Body & Chassis Wiring Circuit (Part 3 Of 4):
Fig. 7 Body & Chassis Wiring Circuit (Part 4 Of 4):