Curiosii for ever!: Car repair manuals for everyone.

Automatic Transmission/Transaxle

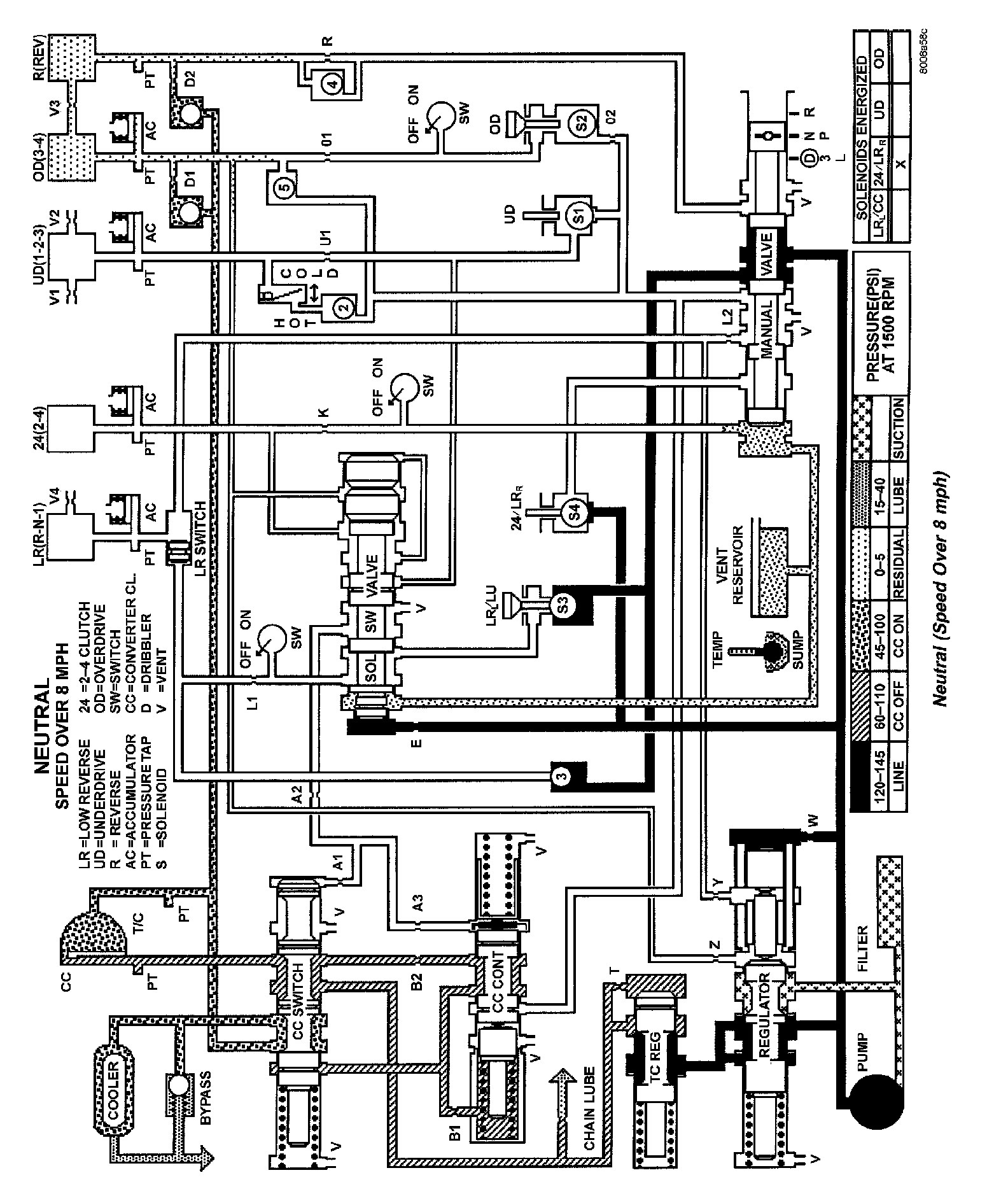
Neutral (Speed Over 8 Mph):




Park/Neutral (Speed Under 8 Mph:




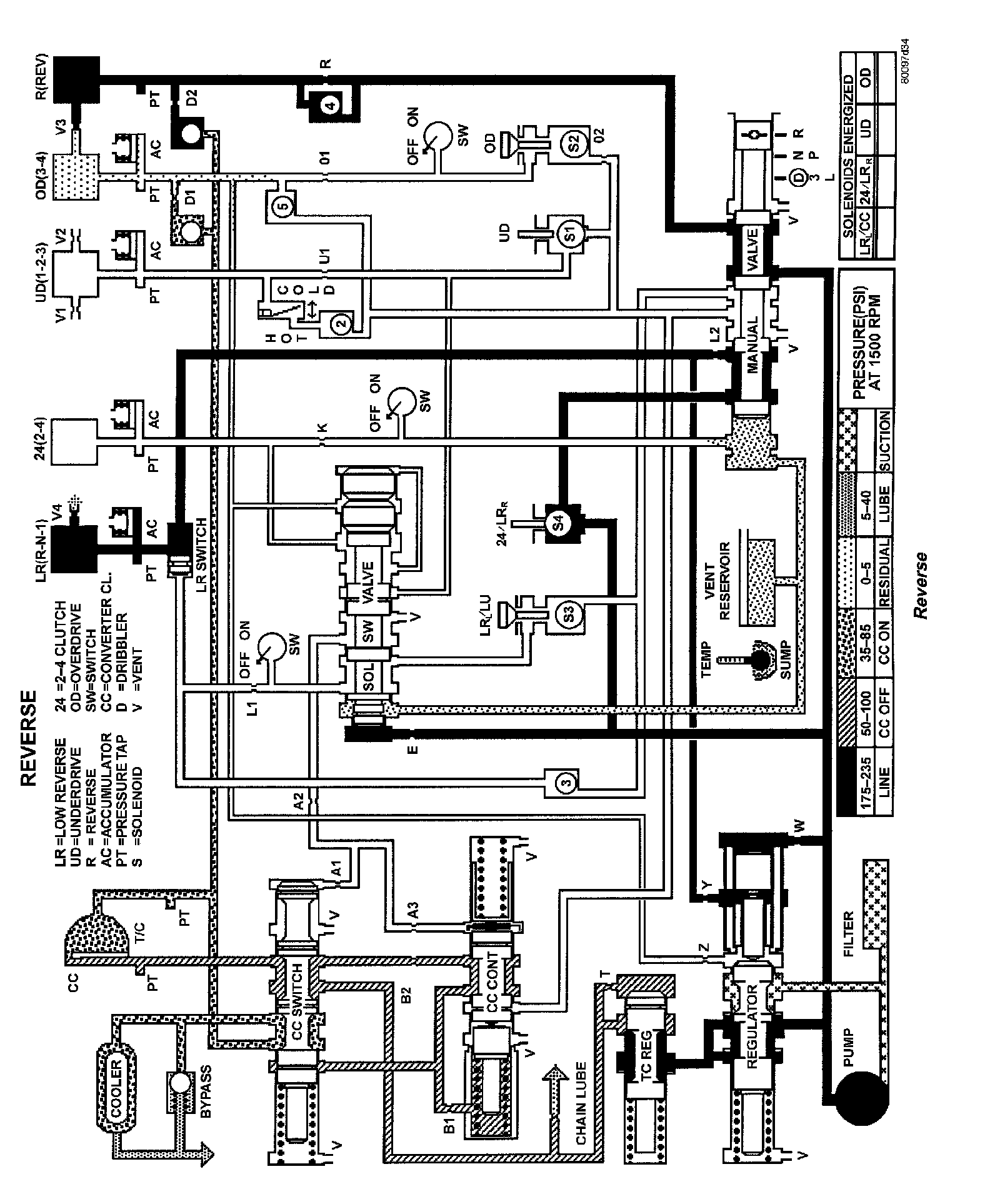
Reverse:




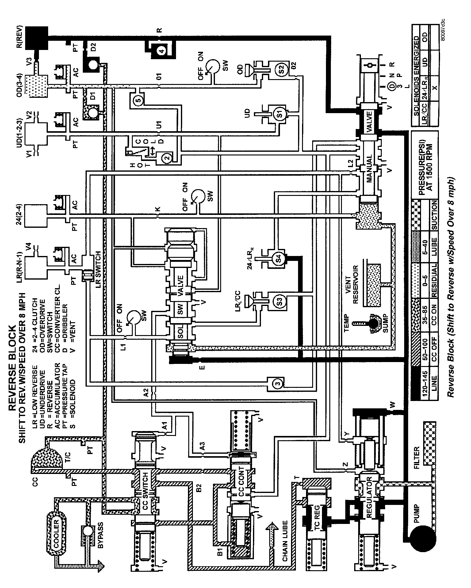
Reverse Block (Shift to Reverse w/Speed Over 8 Mph):




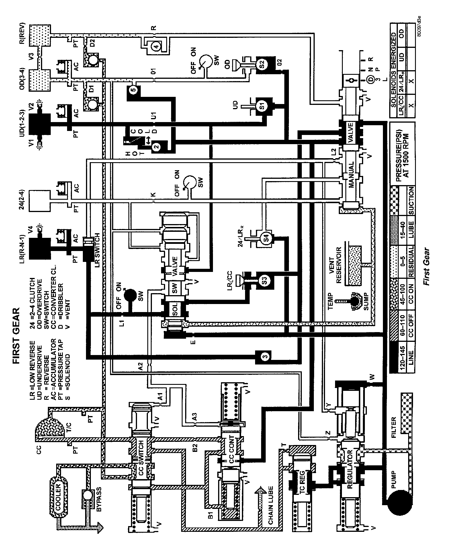
First Gear:




Second Gear:




Second Gear (EMCC):




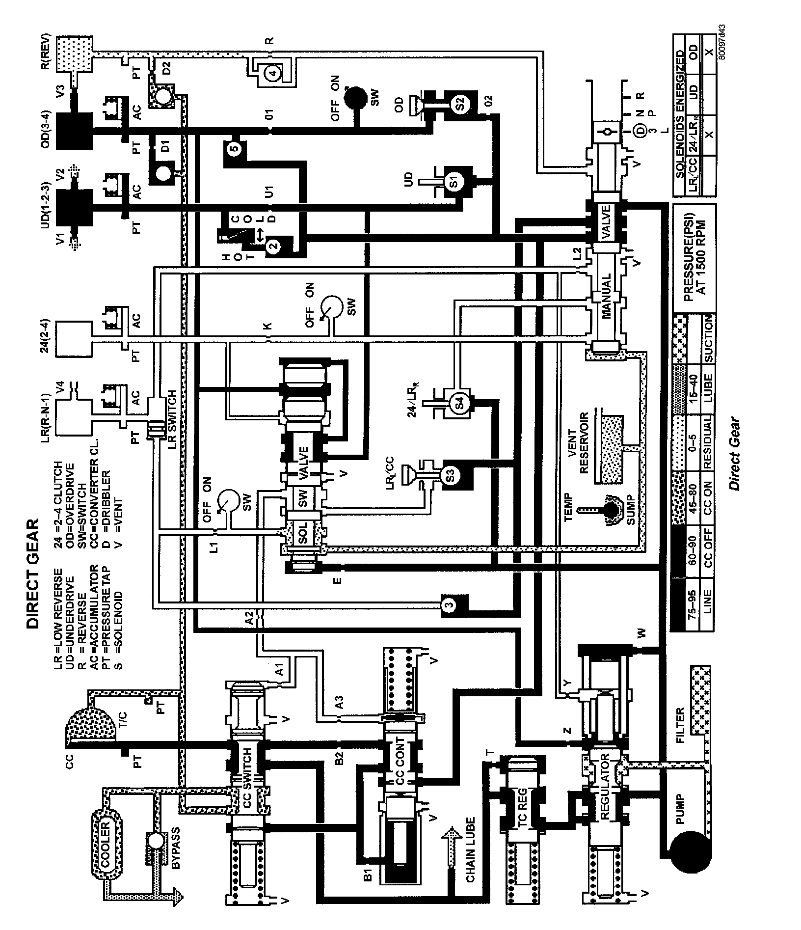
Direct Gear:




Direct Gear (EMCC):




Direct Gear (CC On:




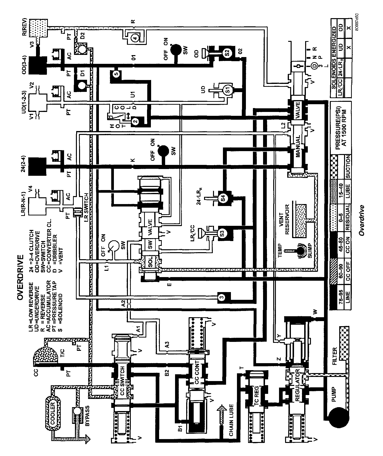
Overdrive:




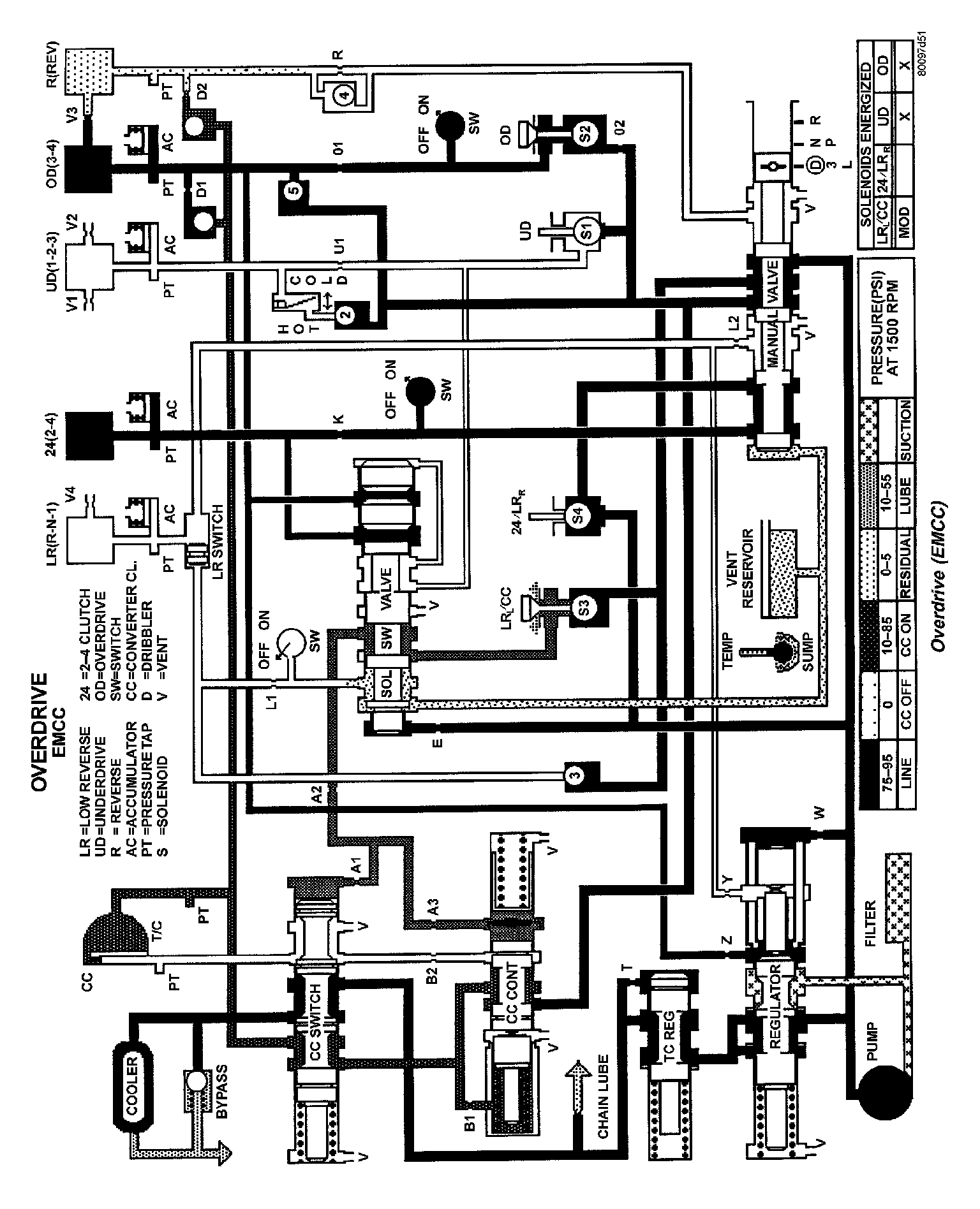
Overdrive (EMCC):




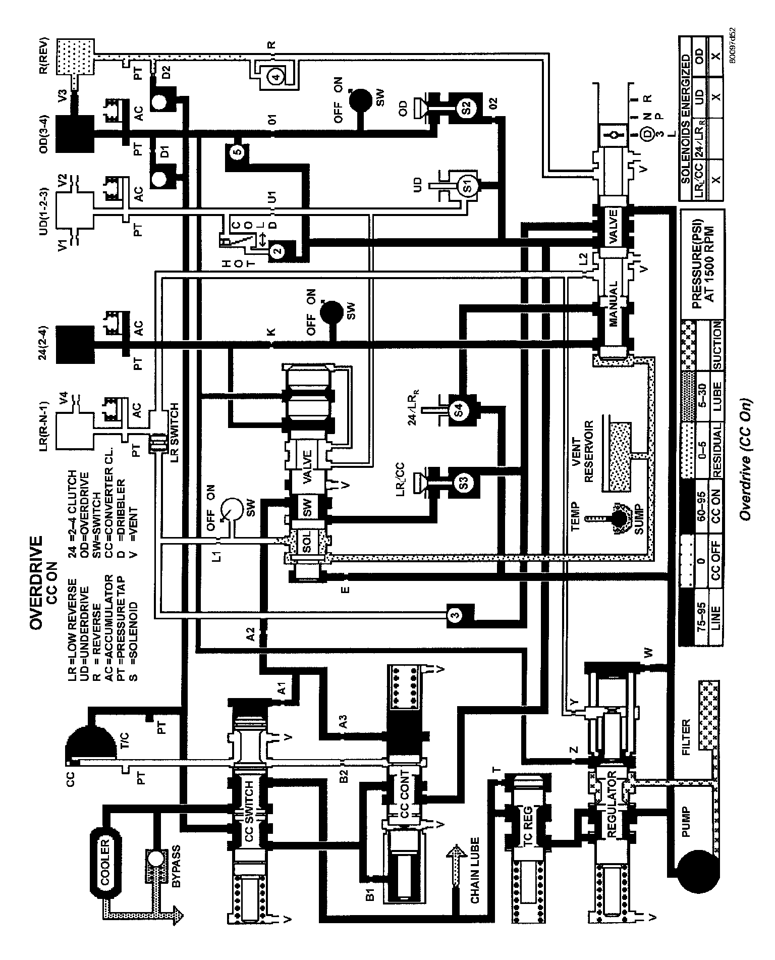
Overdrive (CC On):







SCHEMATICS AND DIAGRAMS - 42LE TRANSAXLE