Curiosii for ever!
: Car repair manuals for everyone.
Home
>>
Dodge
>>
2000
>>
Stratus L4-2.4L VIN X
>>
Repair and Diagnosis
>>
Diagrams
>>
Electrical Diagrams
>>
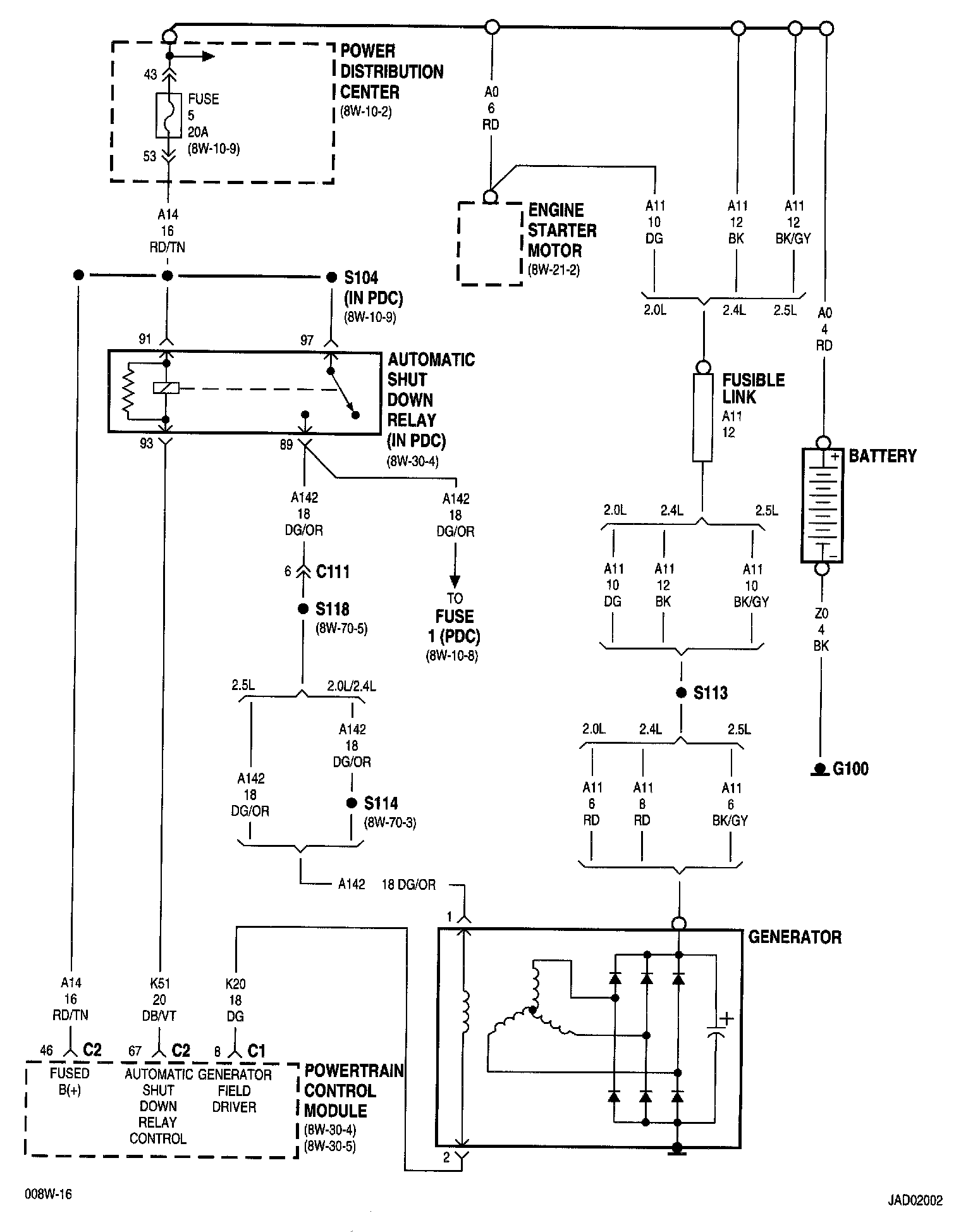
Charging System
Charging System
8w-20-2:
NOTE:
To view sheets referred to in these diagrams, see
Complete Body and Chassis Diagrams
Electrical Diagrams