Curiosii for ever!: Car repair manuals for everyone.

General System Description





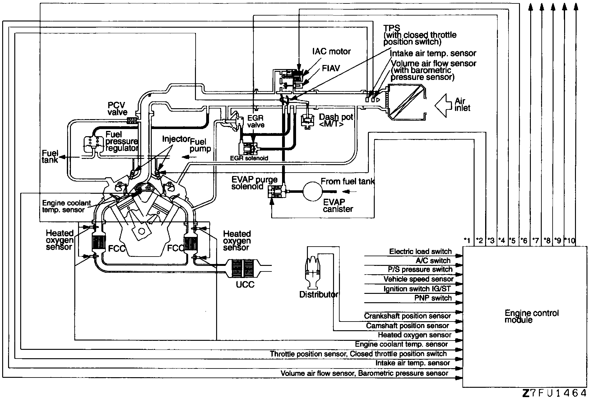
PURPOSE
The Mitsubishi electronically controlled multipoint injection system (ECI-MULTI) maintains emission levels and fuel economy within government agency standards, while optimizing driveability. The system consists of an Engine Control Module (ECM), control relay, wiring, sensors and actuators.

OPERATION
The ECM uses an 8-bit microprocessor, Random Access Memory (RAM), Read Only Memory (ROM) and an Input/Output (I/0) interface. The Control Relay supplies positive current to the Purge Solenoid, ECM, and injectors.

The system also performs self-diagnostic procedures and provides back-up functions if certain circuits fail.

SENSORS/INPUTS
- A/C control units
- Air Flow Sensor (AFS)
- Barometric Pressure Sensor
- Battery voltage
- Crank Angle Sensor
- Electrical Load Switch
- Engine Coolant Temperature Sensor
- Engine Coolant Temperature Switch (A/C)
- Idle Position Switch
- Ignition switch
- Ignition Timing Adjustment Connector
- Inhibitor switch (A/T only)
- Intake Air Temperature Sensor
- 4 Oxygen Sensors
- Power Steering Load Switch
- Throttle Position Sensor
- Vehicle Speed Sensor
- Camshaft (TDC) Sensor

ACTUATORS/OUTPUTS [1]
1 EVAP Purge Control Solenoid
2 Fuel Injector
3 EGR Solenoid
4 Idle Air Control Motor
5 Engine/Transaxle Total Control
6 A/C Relay
7 Fuel Pump Relay
8 Ignition Coil, Ignition Power Transistor
9 Malfunction Indicator Light
10 Heater Control

[1] The numbers correspond to the output lines from the ECM in the accompanying illustration.