Curiosii for ever!: Car repair manuals for everyone.

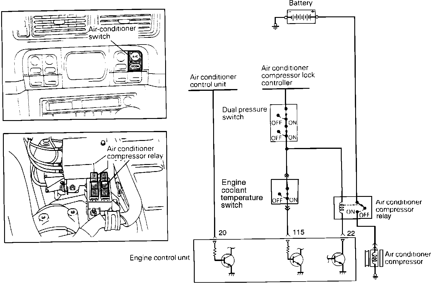
Coolant Temperature Switch

PURPOSE
Allows the "A/C ON" signal to be transmitted to the Engine Control Module (ECM). Used to prevent engine overheating by eliminating A/C operation.

Air Conditioning Switch And Relay Circuit:




OPERATION
When the engine coolant temperature is below 226° F, the bimetal strip inside the switch completes the circuit. This allows the ECM to determine if conditions are suitable for A/C operation. When the coolant temperature exceeds 239° F, the bimetal strip inside the switch opens circuit. This prevents the signal from being sent to the ECM.