Curiosii for ever!
: Car repair manuals for everyone.
Home
>>
Dodge
>>
1996
>>
Intrepid V6-201 3.3L
>>
Repair and Diagnosis
>>
Starting and Charging
>>
Starting System
>>
Diagrams
>>
Electrical Diagrams
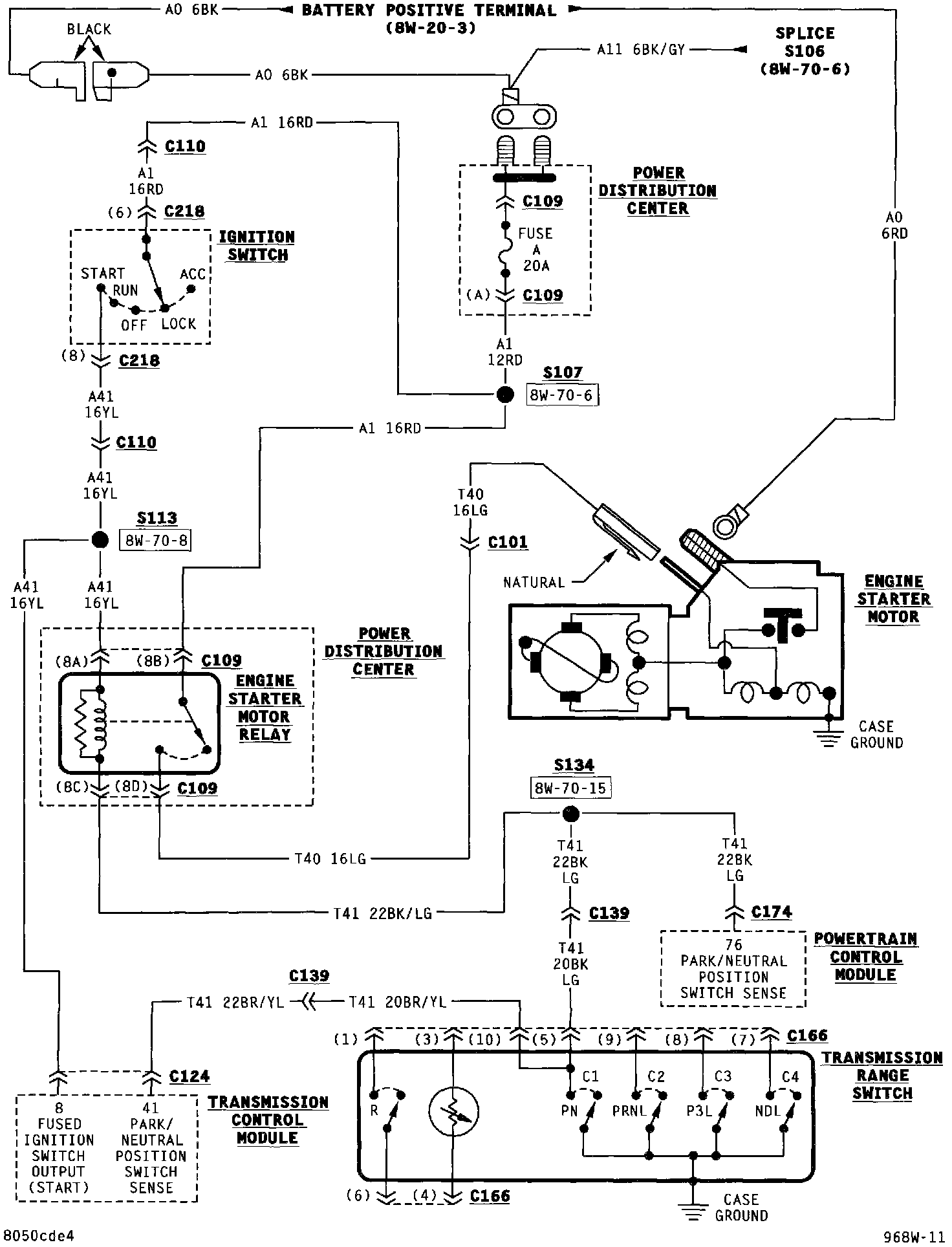
Electrical Diagrams
Starting System:
NOTE:
To view sheets referred to in these diagrams, see
Diagram Information and Instructions/Complete Body and Chassis Diagrams
.