Curiosii for ever!
: Car repair manuals for everyone.
Home
>>
Dodge
>>
1994
>>
Shadow L4-153 2.5L SOHC
>>
Repair and Diagnosis
>>
Heating and Air Conditioning
>>
Control Assembly
>>
Diagrams
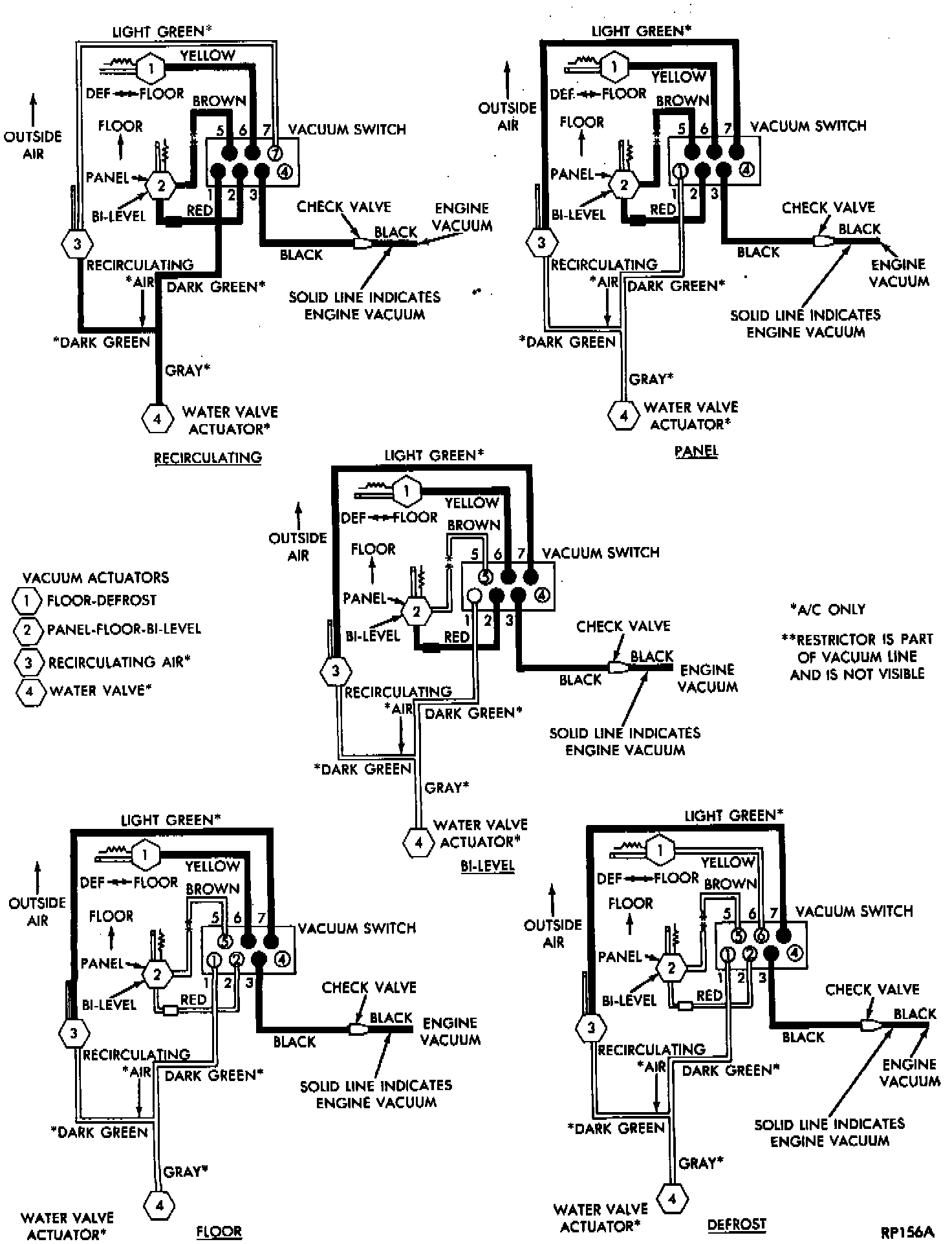
Control Assembly: Diagrams
Heater A/C Vacuum Circuits: